Генераторы Huter DY6500LX - инструкция пользователя по применению, эксплуатации и установке на русском языке. Мы надеемся, она поможет вам решить возникшие у вас вопросы при эксплуатации техники.
Если остались вопросы, задайте их в комментариях после инструкции.
"Загружаем инструкцию", означает, что нужно подождать пока файл загрузится и можно будет его читать онлайн. Некоторые инструкции очень большие и время их появления зависит от вашей скорости интернета.
Загружаем инструкцию

www.huter.su
DY 5000L, DY 6500L(LX), DY6500LXA
43
Содержание
- 4 Введение; Особое внимание следует уделить разделу «Обеспечение; Назначение
- 6 В составе генератора.; Основные параметры
- 7 Принадлежности
- 10 Устройство и работа изделия; Внимание! Контролировать и восстанавливать уровень масла
- 15 Средства измерения и индикации, инструмент и
- 16 Только для модели DY6500LXA.; На модель DY6500LX блок АВР можно установить отдельно.; Маркировка
- 17 Упаковка
- 24 Обеспечение требований безопасности
- 26 Требования к транспортировке и хранению
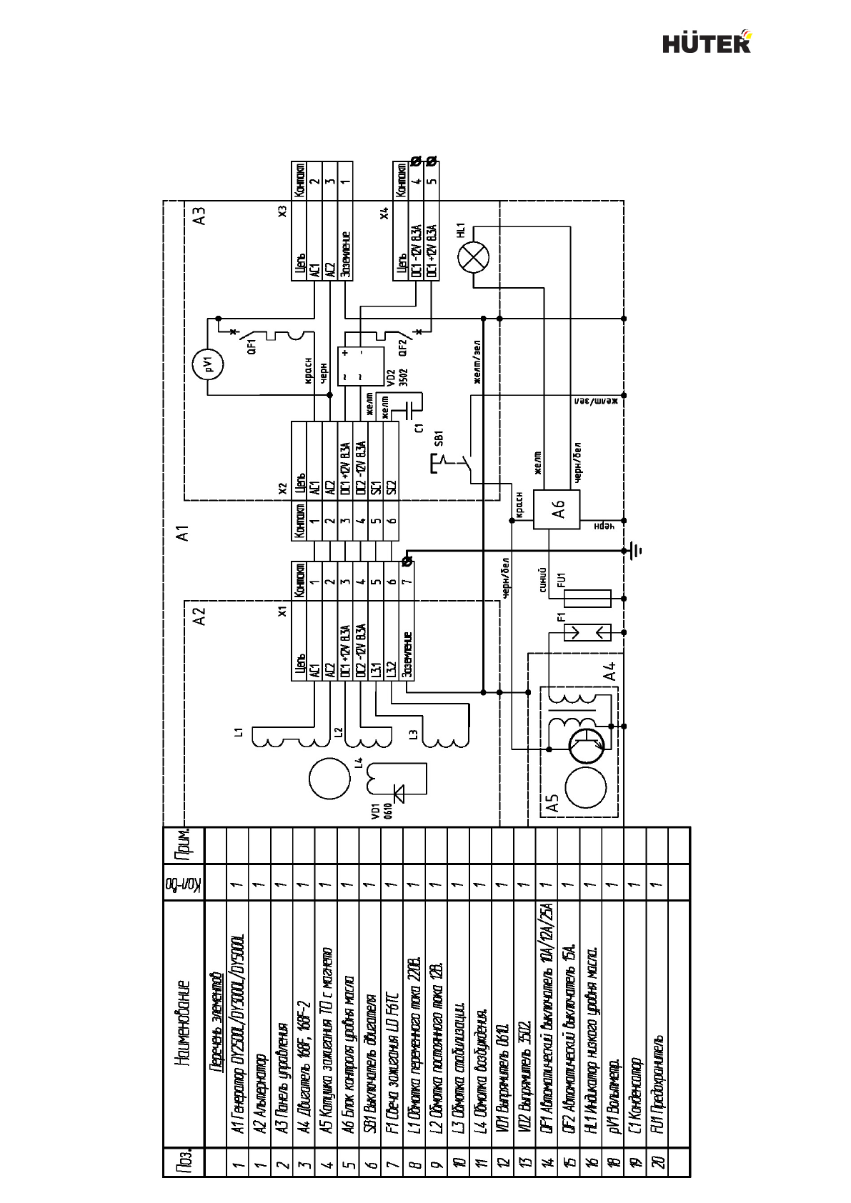
- 27 Комплектность; Наименование
- 28 Гарантийные обязательства
- 32 Свидетельство о приемке; признан годным для эксплуатации.
- 35 Учёт постановки на техническое обслуживание (ТО)
- 41 Внеплановые работы при эксплуатации; В данном формуляре учитываются все внеплановые работы и