Ferroli Atlas D 55 - Инструкция по эксплуатации

Ferroli Atlas D 55

Котел Ferroli Atlas D 55 - инструкция пользователя по применению, эксплуатации и установке на русском языке. Мы надеемся, она поможет вам решить возникшие у вас вопросы при эксплуатации техники.

Если остались дополнительные вопросы — свяжитесь с нами через контактную форму.

1 Страница 1
2 Страница 2
3 Страница 3
4 Страница 4
5 Страница 5
6 Страница 6
7 Страница 7
8 Страница 8
9 Страница 9
10 Страница 10
11 Страница 11
12 Страница 12
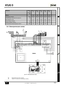
13 Страница 13
14 Страница 14
15 Страница 15
16 Страница 16
17 Страница 17
18 Страница 18
19 Страница 19
Страница: / 19
Загрузка инструкции

3540I250

cod. 3

540

I25

0

06/

20

07

(R

ev. 0

0

)

ATLAS D

INSTRUCTIONS FOR USE, INSTALLATION AND MAINTENANCE

NÁVOD K OBSLUZE, INSTALACI A ÚDRŽB

ċ

VEJLEDNING I BRUG, INSTALLATION OG VEDLIGEHOLDELSE
BRUKS-, INSTALLASJONS- OG VEDLIKEHOLDSVEILEDNING

INSTRUKCJA UZYCIA, INSTALACJI I KONSERWACJI

ɊɍɄɈȼɈȾɋɌȼɈ

ɉɈ

ɗɄɋɉɅɍȺɌȺɐɂɂ

,

ɆɈɇɌȺɀɍ

ɂ

ɌȿɏɈȻɋɅɍɀɂȼȺɇɂɘ

ȱɇɋɌɊɍɄɐȱə

Ɂ

ȿɄɋɉɅɍȺɌȺɐȱȲ

,

ɆɈɇɌȺɀɍ

ɌȺ

ɈȻɋɅɍȽɈȼɍȼȺɇɇə

"Загрузка инструкции" означает, что нужно подождать пока файл загрузится и можно будет его читать онлайн. Некоторые инструкции очень большие и время их появления зависит от вашей скорости интернета.

Характеристики

Другие модели - Котлы Ferroli

Все котлы Ferroli