Ferroli Atlas D - Инструкция по эксплуатации

Ferroli Atlas D

Котел Ferroli Atlas D - инструкция пользователя по применению, эксплуатации и установке на русском языке. Мы надеемся, она поможет вам решить возникшие у вас вопросы при эксплуатации техники.

Если остались дополнительные вопросы — свяжитесь с нами через контактную форму.

1 Страница 1
2 Страница 2
3 Страница 3
4 Страница 4
5 Страница 5
6 Страница 6
7 Страница 7
8 Страница 8
9 Страница 9
10 Страница 10
11 Страница 11
12 Страница 12
13 Страница 13
14 Страница 14
15 Страница 15
16 Страница 16
17 Страница 17
18 Страница 18
19 Страница 19
Страница: / 19

Содержание:

  • Страница 2 – ATLAS D; Декларация
  • Страница 4 – Инструкции; Предисловие; Панель
  • Страница 5 – Включение
  • Страница 6 – Регулировки
  • Страница 10 – Установка
  • Страница 12 – Эксплуатация; Ввод
  • Страница 13 – Техническое; Неисправности
  • Страница 15 – Характеристики; Размеры
  • Страница 16 – Потери; mbar
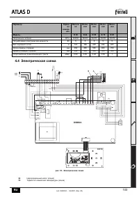
  • Страница 17 – Электрическая
Загрузка инструкции

3540I250

cod. 3

540

I25

0 —

06/

20

07

(R

ev. 0

0)

ATLAS D

INSTRUCTIONS FOR USE, INSTALLATION AND MAINTENANCE

NÁVOD K OBSLUZE, INSTALACI A ÚDRŽB

Ě

VEJLEDNING I BRUG, INSTALLATION OG VEDLIGEHOLDELSE

BRUKS-, INSTALLASJONS- OG VEDLIKEHOLDSVEILEDNING

INSTRUKCJA UZYCIA, INSTALACJI I KONSERWACJI

РУКОВОДСТВО

ПО

ЭКСПЛУАТАЦИИ

,

МОНТАЖУ

И

ТЕХОБСЛУЖИВАНИЮ

ІНСТРУКЦІЯ

З

ЕКСПЛУАТАЦІЇ

,

МОНТАЖУ

ТА

ОБСЛУГОВУВАННЯ

"Загрузка инструкции" означает, что нужно подождать пока файл загрузится и можно будет его читать онлайн. Некоторые инструкции очень большие и время их появления зависит от вашей скорости интернета.

Краткое содержание

Страница 2 - ATLAS D; Декларация

ATLAS D 88 RU B Декларация соответствия Изготовитель : FERROLI S.p.A., адрес : Via Ritonda 78/a 37047 San Bonifacio VR, заявляет , что настоящее изделие соответствует следующим директивам CEE: • Директива по газовым приборам 90/396 • Директива по К . П . Д . 92/42 • Директива по низкому напряжению 7...

Страница 4 - Инструкции; Предисловие; Панель

ATLAS D 90 RU cod. 3540I250 - 06/2007 (Rev. 00) 1. Инструкции по эксплуатации 1.1 Предисловие Уважаемый покупатель , Благодарим Вас за то , что Вы выбрали котел FERROLI , имеющий самую современную конструкцию , выполненный по передовым технологиям и отличающийся высокой надежностью и качеством . Про...

Страница 5 - Включение

ATLAS D 91 RU cod. 3540I250 - 06/2007 (Rev. 00) Индикация во время работы Отопление О поступлении команды на включение отопления ( от комнатного термостата или от пульта ДУ с таймером ) предупреждает мигание индикатора теплого воздуха , установленного на радиаторе ( поз . 24 и 25 - рис . 1). Индексн...

Характеристики

Другие модели - Котлы Ferroli

Все котлы Ferroli