Страница 2 - Пушка тепловая дизельная
ДАННОЕ ИЗДЕЛИЕ ПРЕДНАЗНАЧЕНО ТОЛЬКО ДЛЯ ПРОМЫШЛЕННОГО ИСПОЛЬЗОВАНИЯ. Предупреждение: при несоблюдении инструкций по безопасности и инструкций по эксплуатации данного оборудования фирма-производитель снимает с себя ответственность за несчастные случаи и повреждения, нанесенные людям, а также за ущерб...
Страница 3 - ОПИСАНИЕ И РАБОТА ДИЗЕЛЬНОГО ТЕПЛОГЕНЕРАТОРА; Таблица 1; Техническая характеристика; Топливо
1. ОПИСАНИЕ И РАБОТА ДИЗЕЛЬНОГО ТЕПЛОГЕНЕРАТОРА 1.1 Назначение теплогенератора. Дизельные теплогенераторы СПЕЦ-ДК-45 – это передвижной дизельный теплогенератор, предназначенный для безопасного, надежного и эффективного обогрева помещений при четком выполнении правил эксплуатации и технического обслу...
Страница 5 - Включать теплогенератор только при закрытой верхней; Настройка и проверка работы теплогенератора
Квалифицированный специалист должен обеспечить заземление, а также правильное подключение по схеме подключения (Приложение 2). Внимание! Включать теплогенератор только при закрытой верхней крышке. При работе теплогенератора используется высокое напряжение 20-30 КV, поэтому в розетке питающей сети об...
Страница 8 - ВОЗМОЖНЫЕ НЕИСПРАВНОСТИ И МЕТОДЫ ИХ УСТРАНЕНИЯ; Возможные неисправности приведены в таблицах 2 и 3
6. ТЕКУЩИЙ РЕМОНТ Ремонт теплогенератора должен производиться лицами, прошедшими обучение и имеющими группу по электробезопасности не ниже III.Ремонт теплогенератора производить после полного отключения его от сети и остывания камеры сгорания до комнатной температуры.Ремонт, связанный со вскрытием и...
Страница 9 - Таблица 2; Неисправность; Двигатель вентилятора не включается; Причина
9 СПЕЦ-ДК-45 Пушка тепловая дизельная Таблица 2 Таблица 3 Неисправность Причина Двигатель вентилятора не включается Двигатель теплогенератора включается, носрабатывает предохранительный механизм Дизельный теплогенератор включается, нопоявляется характерный запах и дым А В С 1,2,3,4,5,6 7,8,9,10,11,1...
Страница 10 - Таблица 3
10 СПЕЦ-ДК-45 Пушка тепловая дизельная Таблица 3 (продолжение) 11. ОБЩИЕ ПРАВИЛА Оберегайте теплогенератор от сильных ударов, так как при этом может нарушаться нормальная работа мотора и других элементов. К работе с теплогенератором допускаются лица, ознакомившиеся с настоящим РЭ, а также прошедшие ...
Страница 11 - ГАРАНТИИ ПРОДАВЦА
11 СПЕЦ-ДК-45 Пушка тепловая дизельная 12. ГАРАНТИИ ПРОДАВЦА Теплогенератор соответствует требованиям, обеспечивающим безопасность жизни, здоровья потребителей, установленным в ГОСТ Р51318.14 по электромагнитной совместимости (ЭМС) и имеет «Сертификат соответствия». Продавец гарантирует нормальную р...
Страница 12 - Изготовлено по заказу:
12 СПЕЦ-ДК-45 Пушка тепловая дизельная В случае неправильного подключения изделия к электрической сети, а так же неисправностей (не соответствие рабочих параметров) электрической и прочих внешних сетей. В случае наличия неисправности, возникшей из-за отсутствия заземления при подключении. Гарантия н...
Страница 13 - СВИДЕТЕЛЬСТВО О ПРОДАЖЕ; место печати; Модель; Свидетельство о приемке
13 СПЕЦ-ДК-45 Пушка тепловая дизельная СВИДЕТЕЛЬСТВО О ПРОДАЖЕ место печати Модель Заводской номер Дата продажи Подпись продавца Свидетельство о приемке Пушка тепловая дизельная прямого нагрева Модель: СПЕЦ-ДК-45 заводской номер № ___________ Соответствует требованиям НТД и признан годным к эксплуат...
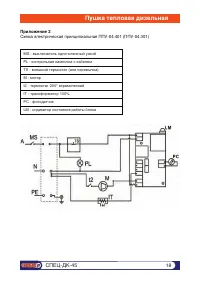
Страница 18 - Приложение 2
MS - выключатель однополюсный узкий PL - контрольная лампочка с кабелем TS - внешний термостат (или перемычка) M - мотор t2 - термостат 200° керамический IT - трансформатор 100% PC - фотодатчик LM - индикатор состояния работы блока Приложение 2 Схема электрическая принципиальная ППУ-04.401 (ППУ-04.3...
Страница 19 - Коробка упаковочная; Приложение 3
Наименование Кол-во, шт Отметка Дизельный теплогенератор СПЕЦ-ДК-45РучкаПодставкаШассиКолесо опорное СББолт М5-6gх16.58 ГОСТ 7798-70 Болт М5-6gх50.58 ГОСТ 7798-70Гайка М5-6Н.5.016 ГОСТ 5915-70Шайба 5.02 ГОСТ 11371-78 Шайба 5.65Г.016 ГОСТ 10462-81Крышка ступицы колеса 170ммФасовка 20х30Паспорт Коробк...