Страница 2 - Пушка тепловая дизельная
ДАННОЕ ИЗДЕЛИЕ ПРЕДНАЗНАЧЕНО ТОЛЬКО ДЛЯ ПРОМЫШЛЕННОГО ИСПОЛЬЗОВАНИЯ. Предупреждение: при несоблюдении инструкций по безопасности и инструкций по эксплуатации данного оборудования фирма-производитель снимает с себя ответственность за несчастные случаи и повреждения, нанесенные людям, а также за ущерб...
Страница 3 - ОПИСАНИЕ И РАБОТА ДИЗЕЛЬНОГО ТЕПЛОГЕНЕРАТОРА; Таблица 1; Техническая характеристика; Топливо
1. ОПИСАНИЕ И РАБОТА ДИЗЕЛЬНОГО ТЕПЛОГЕНЕРАТОРА 1.1 Назначение теплогенератора.Дизельные теплогенераторы СПЕЦ-ДК-30 – это серия переносных теплогенераторов прямого горения, предназначенных для безопасного, надежного и эффективного обогрева помещений при четком выполнении правил эксплуатации и технич...
Страница 6 - Настройка и проверка работы теплогенератора.; моря) требуется регулировка давления воздуха в компрессоре. При; ТЕХНИЧЕСКОЕ ОБСЛУЖИВАНИЕ; Заменяйте поврежденные прокладки. Не используйте герметик.
6 СПЕЦ-ДК-30 Пушка тепловая дизельная Если по истечении 5 секунд после пуска не произошло зажигание топливной смеси, контроллер выключает всё и ожидает в течение 15 секунд (светодиод мигает зеленым), после чего производит повторное зажигание. Если прошли три неудачные попытки зажигания смеси контрол...
Страница 7 - ТЕХНИЧЕСКОЕ ОБСЛУЖИВАНИЕ КОМПРЕССОРА И ВОЗДУШНЫХ
7 СПЕЦ-ДК-30 Пушка тепловая дизельная 4.3 Каждые 500 часов эксплуатации заменяйте топливный фильтр. 4.4 Каждые 300 часов эксплуатации чистите или заменяйте сопло в сборе и уплотнительное кольцо сопла в случае износа. Каждые 500 часов эксплуатации чистите топливный бак (109). 4.5 Дважды в сезон прове...
Страница 9 - ВОЗМОЖНЫЕ НЕИСПРАВНОСТИ И МЕТОДЫ ИХ УСТРАНЕНИЯ; Возможные неисправности приведены в таблицах 2 и 3; Таблица 2; Неисправность; Двигатель вентилятора не включается; Причина
10. ВОЗМОЖНЫЕ НЕИСПРАВНОСТИ И МЕТОДЫ ИХ УСТРАНЕНИЯ 10.1 Возможные неисправности приведены в таблицах 2 и 3 9 СПЕЦ-ДК-30 Пушка тепловая дизельная Таблица 2 Таблица 3 Неисправность Причина Двигатель вентилятора не включается Двигатель теплогенератора включается, носрабатывает предохранительный механиз...
Страница 10 - Таблица 3; ГАРАНТИИ ПРОДАВЦА
10 СПЕЦ-ДК-30 Пушка тепловая дизельная Таблица 3 (продолжение) 11. ОБЩИЕ ПРАВИЛА 11.1 При сборке теплогенератора убедитесь, что все винты и соединения плотно и герметично завинчены. Включите теплогенератор, следуя инструкциям по установке и эксплуатации. Убедитесь, что дизельный теплогенератор работ...
Страница 12 - Изготовлено по заказу:
12 СПЕЦ-ДК-30 Пушка тепловая дизельная Изготовитель: ООО «ТеплоТрейд», Россия, 453510, Башкортостан, г. Белорецк, ул. С.Тюленина, 14. тел.:(34792) 4-81-50 Изготовлено по заказу: АО «Интеринструмент-комплектсервис» 142455, Россия, Московская обл., Ногинский р-н, г. Электроугли, Банный переулок, д.3, ...
Страница 13 - СВИДЕТЕЛЬСТВО О ПРОДАЖЕ; место печати; Модель; Свидетельство о приемке
13 СПЕЦ-ДК-30 Пушка тепловая дизельная СВИДЕТЕЛЬСТВО О ПРОДАЖЕ место печати Модель Заводской номер Дата продажи Подпись продавца Свидетельство о приемке Пушка тепловая дизельная прямого нагрева Модель: СПЕЦ-ДК-30 заводской номер № ___________ Соответствует требованиям НТД и признан годным к эксплуат...
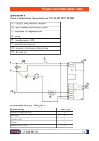
Страница 18 - Приложение Б
PL - контрольная лампочка с кабелем MS - выключатель однополюсный узкий t2 - термостат 200° керамический M - мотор IT - трансформатор 100% t° - капиллярный термостат LM – индикатор состояния работы блока PC - фотодатчик Приложение Б Схема электрическая принципиальная ППУ-04.401 (ППУ-04.301) 18 СПЕЦ-...