Страница 2 - Установка системы
2 О Оггл ла ав вл ле ен ни ие е Стандартные функции системы . . . . . . . . . . . . . . . . . . . . . . . . . . . . . . . . . . . . . . . . . . . . . . . . . . . . . . . . . . . . . . .3 Программируемые функции системы . . . . . . . . . . . . . . . . . . . . . . . . . . . . . . . . . . . . . . . . ....
Страница 4 - Valet; ни включится режим полной охраны.
4 А Ак ктти ив вн на ая я п по осстта ан но ов вк ка а сси исстте ем мы ы н на а о ох хр ра ан ну у 1. Выключите двигатель, выйдите из автомобиля и закройте все двери, капот и багажник.2. Один раз нажмите и отпустите кнопку запирания на брелокепередатчике штатной системы.3. Красный светодиодный инди...
Страница 5 - или вводом Секретного кода.; Примечание; и может быть выполнено в один или два этапа.
5 Ручная постановка в режим охраны выполняется только на один цикл до снятия сис,темы с охраны. Примечание После выключения зажигания, ручная постановка в режим охраны может быть выполненатолько после 5секундной задержки . З За ащ щи итта а а ав втто ом мо об би ил ля я п пр ри и в вк кл лю юч че ен...
Страница 8 - Фабричный код отключения системы – 11.
8 В том случае, если включен кодированный режим снятия с охраны, Вы можете использоватьфабричный код (11) или, для обеспечения максимальной защиты вашего автомобиля, Вы можете запрограммировать свой персональный код отключения в любое время.Код состоит из двух цифр, каждая из которых может быть любы...
Страница 11 - Данный канал программируется как; предназначен для повышения эффективности
11 Примечание Для п.1: Если выход канала 2 был активизирован в то время, когда система находится в ре жиме охраны, то система одновременно на некоторое время отключит датчик удара и триггер капота/багажника для того, чтобы открывание багажника не вызвало срабатывания системы. После того, как багажни...
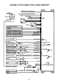
Страница 16 - РУКОВОДСТВО ПО УСТАНОВКЕ; Оглавление
16 М Мо од де ел ль ь P PR RO O9 92 25 50 0 S SH HE ER RIIF FF F А АВ ВТ ТО ОМ МО ОБ БИ ИЛ ЛЬ ЬН НА АЯ Я Т ТР РЕ ЕХ ХК КА АН НА АЛ ЛЬ ЬН НА АЯ Я О ОХ ХР РА АН НН НА АЯ Я С СИ ИС СТ ТЕ ЕМ МА А сс у уп пр ра ав вл ле ен ни ие ем м о отт ш штта аттн но огго о у уссттр ро ой йссттв ва а ц це ен нттр ра ...
Страница 17 - Серый провод — вход постановки системы на охрану
17 О Оссо об бе ен нн но осстти и ф фу ун нк кц ци ий й ссн ня ятти ия я сси исстте ем мы ы сс о ох хр ра ан ны ы сс о оттк кр ры ыв ва ан ни ие ем м д дв ве ер ре ей й в в о од ди ин н и ил ли и д дв ва а э этта ап па а Изза сложности имеющихся на рынке различных систем центрального замка, штатно у...
Страница 18 - Функция F6; Серый провод – вход постановки системы на охрану
18 Фиолетовый провод с белой полосой — вход блокировки триггера багажника Данный провод позволит определить, был ли открыт багажник автомобиля с помощью штатногобрелокапередатчика, и предотвратить срабатывание системы (включение сигнализации), когдаиспользовался брелокпередатчик. Данный провод требу...
Страница 20 - Трехконтактный, белый разъем — тумблер Valet .; Проложите провод от переключателя; Датчик удара; — вход снятия системы PRO9250; No 3 — Зеленый провод с белой полосой: DISARM2; — дополнительный вход снятия сис; No 4 — Фиолетовый провод с белой полосой; — вход для подключения к управляющему
20 Тумблер Valet может быть закреплен на приборной панели автомобиля снизу со стороны водителя. Также Вы должны убедиться, что при дальнейшей установке системы к переключателю можно будет легко подключить провода. Трехконтактный, белый разъем — тумблер Valet . Проложите провод от переключателя Valet...
Страница 23 - – для зоны предупреждения данного датчика автоматически; Защита проводов системы; – всегда прокладывайте провода охранной системы в гофриро; Эксплуатация
23 З За ав ве ер рш ше ен ни ие е у усстта ан но ов вк ки и сси исстте ем мы ы Провод антенны – обязательно вытяните тонкий черный провод антенны во всю длину в та ком месте, чтобы его невозможно было бы повредить, и закрепите его кабельными стяжками.Запрещается оборачивать данный провод вокруг жгут...