Страница 2 - РУКОВОДСТВО ПО ЭКСПЛУАТАЦИИ; промышленного; повреждения, нанесенные людям, а также за ущерб оборудованию.
РУКОВОДСТВО ПО ЭКСПЛУАТАЦИИ Промышленный дизельный генератор горячего воздуха непрямого нагрева Модели: ДН-52Н, ДН-80Н Данный дизельный генератор горячего воздуха предназначен только для промышленного использования. Предупреждение: при несоблюдении инструкций по безопасности и инструкций по эксплуат...
Страница 3 - Описание и работа дизельного теплогенератора; Назначение теплогенератора
2 Настоящее руководство по эксплуатации (РЭ) предназначено для изучения дизельного генератора горячего воздуха (далее по тексту теплогенератор) серии ДН. Теплогенератор серии ДН оснащен предохранительным и ограничительным термостатами. В связи с постоянной работой по совершенствованию изделия, повыш...
Страница 4 - Основные параметры и характеристики; Основные параметры теплогенераторов приведены в таблице 1.; РЕКОМЕНДАЦИИ ПО ПОДКЛЮЧЕНИЮ ДЫМОХОДА
3 выполнении правил эксплуатации и технического обслуживания. В данном руководстве вы найдете инструкции по эксплуатации, техническому обслуживанию теплогенераторов, а также деталировки и схемы соединений. Теплогенераторы серии ДН предназначены для обогрева помещений в условиях умеренного климата ка...
Страница 5 - Указания по технике безопасности
4 D Равно или больше диаметра трубы-переходника теплогенератора Е Минимум 0,5 м 1 Труба-переходник, входящая в комплект генератора 2 Горизонтальная часть с минимальным наклоном вверх не менее 5° 3 Дымоход внутренним размером не менее 20 х20 см 4 Противовзрывное смотровое отверстие 5 Наружное стеново...
Страница 6 - Включение; Если теплогенератор не включается, обратитесь в сервисный центр.; Выключение; Летняя вентиляция
5 Теплогенератор укомплектован колесами. При крепите их на ось с помощью стопор-шайбы и крышки ступицы колеса. Ось с колесами, ручку и подставку прикрутите к баку, используя болты. Установите теплогенератор так, чтобы был свободный доступ к органам управления и доступ воздуха к воздухозаборной решет...
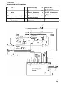
Страница 7 - ВНИМАНИЕ; Техническое обслуживание; Техническое обслуживание горелки; СХЕМА 1
6 ВНИМАНИЕ Теплогенератор оснащен автоматикой, которая отключает подачу топлива и дает команду на продувку камеры сгорания и прокачку топливной системы, при обнаружении ненормальной работы теплогенератора. Автоматический запуск повторяется 3 раза, после чего, если автоматику не устраивают показания ...
Страница 9 - Таблица 2
8 Длительно хранить теплогенераторы следует на стеллажах в один ряд. Срок хранения – 1 год. Транспортирование Транспортирование теплогенератора следует производить в крытых транспортных средствах любого вида в условиях, обеспечивающих сохранность изделий, в соответствии с правилами перевозки грузов,...
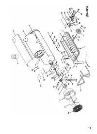
Страница 11 - Приложение А. Внешний вид теплогенераторов
10 При наличии внутри изделия посторонних предметов. При наличии признаков самостоятельного ремонта. При наличии изменений конструкции. При наличии загрязнений изделия, как внутренних, так и внешних (наличие песка, глины, следы копоти и т.д.) В случае, если будет полностью или частично изменен, стер...
Страница 14 - Перечень деталей к внешнему виду дизельных теплогенераторов.
13 Перечень деталей к внешнему виду дизельных теплогенераторов. № Наименование ДН52 ДН80 1 Топливный бак ДН 52Н.07.000 ДН 80Н.07.000 2 Крышка топливного бака 44720/А РА29019784 3 Заглушка на сливное отверстие 100157 100157 4 Ложемент СБ ДН 52Н.08.000 ДН 80Н.08.000 5 Корпус СБ ДН 52Н.09.000 ДН 80Н.09...
Страница 16 - Упаковочный лист для ДН-52Н; Упаковочный лист для ДН-80Н; Наименование
15 Упаковочный лист для ДН-52Н Наименование Кол-во, шт Отметка Дизельный теплогенератор ДН-52Н 1 Труба 1 Ручка 1 Подставка 1 Шасси 1 Колесо d=170мм 2 Болт М5*16 4 Болт М5*50 4 Гайка М5 8 Шайба 5,2*12 8 Стопор шайба М5 8 Стопор шайба d=10мм 2 Крышка ступицы колеса 170мм 2 Упаковочный мешочек 1 Паспор...
Страница 17 - Свидетельство о приемке; СВИДЕТЕЛЬСТВО О ПРОДАЖЕ
16 Свидетельство о приемке Промышленный генератор горячего воздуха модели: ДН-52Н ДН-80Н заводской номер № ___________ Соответствует требованиям НТД и признан годным к эксплуатации. Установленный срок службы изделия 3 года. Начальник ОТК: МП______________ __________________________ личная подпись ра...