Профтепло ДН-52Н 4111270 - Инструкция по эксплуатации

Профтепло ДН-52Н 4111270

Обогреватель Профтепло ДН-52Н 4111270 - инструкция пользователя по применению, эксплуатации и установке на русском языке. Мы надеемся, она поможет вам решить возникшие у вас вопросы при эксплуатации техники.

Если остались дополнительные вопросы — свяжитесь с нами через контактную форму.

1 Страница 1
2 Страница 2
3 Страница 3
4 Страница 4
5 Страница 5
6 Страница 6
7 Страница 7
8 Страница 8
9 Страница 9
10 Страница 10
11 Страница 11
12 Страница 12
13 Страница 13
14 Страница 14
15 Страница 15
16 Страница 16
17 Страница 17
18 Страница 18
Страница: / 18

Содержание:

  • Страница 2 – РУКОВОДСТВО ПО ЭКСПЛУАТАЦИИ; промышленного; повреждения, нанесенные людям, а также за ущерб оборудованию.
  • Страница 3 – Описание и работа дизельного теплогенератора; Назначение теплогенератора
  • Страница 4 – Основные параметры и характеристики; Основные параметры теплогенераторов приведены в таблице 1.; РЕКОМЕНДАЦИИ ПО ПОДКЛЮЧЕНИЮ ДЫМОХОДА
  • Страница 5 – Указания по технике безопасности
  • Страница 6 – Включение; Если теплогенератор не включается, обратитесь в сервисный центр.; Выключение; Летняя вентиляция
  • Страница 7 – ВНИМАНИЕ; Техническое обслуживание; Техническое обслуживание горелки; СХЕМА 1
  • Страница 9 – Таблица 2
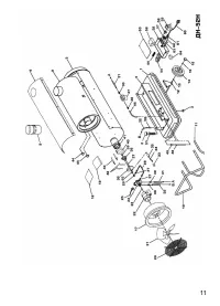
  • Страница 11 – Приложение А. Внешний вид теплогенераторов
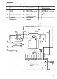
  • Страница 14 – Перечень деталей к внешнему виду дизельных теплогенераторов.
  • Страница 16 – Упаковочный лист для ДН-52Н; Упаковочный лист для ДН-80Н; Наименование
  • Страница 17 – Свидетельство о приемке; СВИДЕТЕЛЬСТВО О ПРОДАЖЕ
Загрузка инструкции

Инструкция
по эксплуатации

Дизельная тепловая пушка Профтепло ДН-52Н 4111270

Цены на товар на сайте:

http://www.vseinstrumenti.ru/klimat/teplovye_pushki/dizelnye/profteplo/dn-52n_4111270/

Отзывы и обсуждения товара на сайте:

http://www.vseinstrumenti.ru/klimat/teplovye_pushki/dizelnye/profteplo/dn-52n_4111270/#tab-Responses

"Загрузка инструкции" означает, что нужно подождать пока файл загрузится и можно будет его читать онлайн. Некоторые инструкции очень большие и время их появления зависит от вашей скорости интернета.

Краткое содержание

Страница 2 - РУКОВОДСТВО ПО ЭКСПЛУАТАЦИИ; промышленного; повреждения, нанесенные людям, а также за ущерб оборудованию.

РУКОВОДСТВО ПО ЭКСПЛУАТАЦИИ Промышленный дизельный генератор горячего воздуха непрямого нагрева Модели: ДН-52Н, ДН-80Н Данный дизельный генератор горячего воздуха предназначен только для промышленного использования. Предупреждение: при несоблюдении инструкций по безопасности и инструкций по эксплуат...

Страница 3 - Описание и работа дизельного теплогенератора; Назначение теплогенератора

2 Настоящее руководство по эксплуатации (РЭ) предназначено для изучения дизельного генератора горячего воздуха (далее по тексту теплогенератор) серии ДН. Теплогенератор серии ДН оснащен предохранительным и ограничительным термостатами. В связи с постоянной работой по совершенствованию изделия, повыш...

Страница 4 - Основные параметры и характеристики; Основные параметры теплогенераторов приведены в таблице 1.; РЕКОМЕНДАЦИИ ПО ПОДКЛЮЧЕНИЮ ДЫМОХОДА

3 выполнении правил эксплуатации и технического обслуживания. В данном руководстве вы найдете инструкции по эксплуатации, техническому обслуживанию теплогенераторов, а также деталировки и схемы соединений. Теплогенераторы серии ДН предназначены для обогрева помещений в условиях умеренного климата ка...

Характеристики

Другие модели - Обогреватели Профтепло

Все обогреватели Профтепло