Federica Bugatti 18 VARME 2-х контурный с дисплеем 2044773 - инструкции и руководства
Котел Federica Bugatti 18 VARME 2-х контурный с дисплеем 2044773 - инструкции пользователя по применению, эксплуатации и установке на русском языке читайте онлайн в формате pdf
Инструкции:
Инструкция по эксплуатации Federica Bugatti 18 VARME 2-х контурный с дисплеем 2044773
1
2
3
4
5
6
7
8
9
10
11
12
13
14
15
16
17
18
19
20
21
22
23
24
25
26
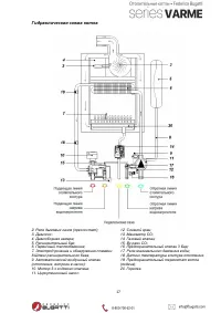
27
28
29
30
31
32
33
34
35
36
37
38
39
40
Federica Bugatti Котлы Инструкции
-
Federica Bugatti 35B COND
Инструкция по эксплуатации
-
Federica Bugatti ECO 12 TURBO
Инструкция по эксплуатации
-
Federica Bugatti ECO 18 TURBO
Инструкция по эксплуатации
-
Federica Bugatti ECO 32 TURBO
Инструкция по эксплуатации
-
Federica Bugatti INFINITO ION PLUS 25
Инструкция по эксплуатации
-
Federica Bugatti INFINITO ION PLUS 35
Инструкция по эксплуатации
-
Federica Bugatti INFINITO ION PLUS 45
Инструкция по эксплуатации
-
Federica Bugatti 28 REC рекуператор
Инструкция по эксплуатации
-
Federica Bugatti 24 ATMO
Инструкция по эксплуатации
-
Federica Bugatti 32B TURBO PLUS
Инструкция по эксплуатации
-
Federica Bugatti 32 TURBO PLUS
Инструкция по эксплуатации
-
Federica Bugatti 24 BITHERMAL
Инструкция по эксплуатации
-
Federica Bugatti 24B TURBO PLUS с дисп.
Инструкция по эксплуатации
-
Federica Bugatti 24 TURBO
Инструкция по эксплуатации
-
Federica Bugatti 12 VARME 2-х контурный с дисплеем 2044772
Инструкция по эксплуатации
-
Federica Bugatti 24 TECH 2-х контурный 2036400
Инструкция по эксплуатации
-
Federica Bugatti 24 VARME 2-х контурный, с дисплеем 2044060
Инструкция по эксплуатации
-
Federica Bugatti ECO 24 TURBO 2-х контур 2025938
Инструкция по эксплуатации
-
Federica Bugatti TECH 25B, 1-контурный 2039964
Инструкция по эксплуатации
-
Federica Bugatti TECH 30B, 1-контурный 2039965
Инструкция по эксплуатации