Страница 3 - ВАЖНАЯ ИНФОРМАЦИЯ
- 3 - ПРЕД УПРЕЖДЕНИЕ ВАЖНАЯ ИНФОРМАЦИЯ Необходимо внимательно прочесть данное руководство , чтобы рационально и безопасно эксплуатировать котел. Бережно храните руководство, поскольку в буду- щем в нем может снова возникнуть необходимость. В случае передачи котла друго- му пользователю, данное руко...
Страница 4 - Категория аппарата: II; В ХОДЕ ЭКСПЛУАТАЦИИ
- 4 - ПРЕД УПРЕЖДЕНИЕ Категория аппарата: II 2H3B/P (газ G20 20 мбар, G31 30 мбар) Страна назначения: RU Оборудование соответствует следующим европейским директивам: Директива о газе 2009/142/CE Директива о производительности 92/42/CEE Директива об электромагнитной совместимости 2014/30/UE Директива...
Страница 5 - СОДЕРЖАНИЕ
- 5 - СОДЕРЖАНИЕ 1 ОПИСАНИЕ КОТЛА . . . . . . . . . . . . . . . . . . 6 1.1 Общий вид . . . . . . . . . . . . . . . . . . . . . . . . . . . . . . 6 1.2 Отсечной клапан . . . . . . . . . . . . . . . . . . . . . . . . . 6 1.3 Панель управления. . . . . . . . . . . . . . . . . . . . . . . 7 1.4 Общие х...
Страница 6 - ОПИСАНИЕ КОТЛА
- 6 - ЭК СПЛУ АТ АЦИЯ ОПИСАНИЕ КОТЛА 1 ОПИСАНИЕ КОТЛА 1.1 Общий вид Рисунок 1.1 2 1 1 Панель управления 2 Откидная крышка панели управления 1.2 Отсечной клапан На входе системы горячего водоснабжения следует уста- новить отсечной кран. На входе газа следует устано- вить отсечной кран. Рисунки, приве...
Страница 7 - Панель управления
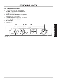
- 7 - ЭК СПЛУ АТ АЦИЯ ОПИСАНИЕ КОТЛА 1.3 Панель управления 10 Регулятор температуры воды в системе горячего водоснабжения / настройки котла 11 Переключатель функций / Регулятор температуры отопления 12 Кнопка перезапуска котла / доступа в режим программирования 13 ЖК-дисплей 14 Манометр Рисунок 1.3 ...
Страница 8 - плея; УСЛОВНЫЕ ОБОЗНАЧЕНИЯ
- 8 - ЭК СПЛУ АТ АЦИЯ ОПИСАНИЕ КОТЛА 1.4 Общие характеристики ЖК-дис- плея Для ознакомления с техническими харак- теристиками котла см. раздел «ТЕХНИЧЕ- СКИЕ ХАРАКТЕРИСТИКИ» на стр. 19. Рисунок 1.4 УСЛОВНЫЕ ОБОЗНАЧЕНИЯ Данный символ означает, что сам пользователь может перезапу- стить котел, нажав к...
Страница 9 - OFF; bar
- 9 - ЭК СПЛУ АТ АЦИЯ ОПИСАНИЕ КОТЛА Котел в ожидании режима «лето» Режим ГВС (символ мигает) OFF (ВЫКЛ.) Электропитание котла включе- но, а переключатель установ- лен в положение OFF (символ мигает) bar Дистанционное управление подключено bar Датчик контроля наружной температуры подключен Котел в р...
Страница 10 - ИНСТРУКЦИИ ПО ЭКСПЛУАТАЦИИ; ИНСТРУКЦИИ ПО ЭКСПЛУА-
- 10 - ЭК СПЛУ АТ АЦИЯ ИНСТРУКЦИИ ПО ЭКСПЛУАТАЦИИ 2 ИНСТРУКЦИИ ПО ЭКСПЛУА- ТАЦИИ 2.1 Предупреждения Убедитесь, что контур систе- мы отопления наполнен во- дой соответствующим обра- зом, даже если котел используется только для горя- чего водоснабжения. В противном случае, необходимо за- полнить конту...
Страница 11 - Работа только в режиме горячего во-; ния
- 11 - ЭК СПЛУ АТ АЦИЯ ИНСТРУКЦИИ ПО ЭКСПЛУАТАЦИИ Работа только в режиме горячего во- доснабжения • Поверните переключатель 11, как пока- зано на рисунке, см. Рисунок 2.5. Рисунок 2.5 10 11 На ЖК-дисплее последовательно ото- бразятся следующие символы, см. Рису- нок 2.6. Рисунок 2.6 2.3 Температура ...
Страница 12 - го водоснабжения
- 12 - ЭК СПЛУ АТ АЦИЯ ИНСТРУКЦИИ ПО ЭКСПЛУАТАЦИИ Регулировка температуры системы отопления в зависимости от внешней температуры (без внешнего датчика) Установите регулятор, как показано на рисунке. Рисунок 2.10 От 5 до 15°C Между -5 и +5°C Ниже -5°C У квалифицированного специалиста по установке кот...
Страница 13 - Регулировка
- 13 - ЭК СПЛУ АТ АЦИЯ ИНСТРУКЦИИ ПО ЭКСПЛУАТАЦИИ Рисунок 2.14 Мин. Макс. Сигнализация ЖК-дисплея: • с регулировкой минимальной темпера- туры горячего водоснабжения Рисунок 2.15. Рисунок 2.15 • с регулировкой максимальной темпе- ратуры горячего водоснабжения Рису- нок 2.16. Рисунок 2.16 Регулировка ...
Страница 14 - Положение
- 14 - ЭК СПЛУ АТ АЦИЯ ИНСТРУКЦИИ ПО ЭКСПЛУАТАЦИИ Рисунок 2.18 2.5 Выключение Поверните переключатель 11, как пока- зано на Рисунок 2.19. Рисунок 2.19 10 11 Сигнализация ЖК-дисплея Рисунок 2.20. Рисунок 2.20 Если Вы планируете не использовать ко- тел в течение длительного времени, не- обходимо: • от...
Страница 15 - ПОЛЕЗНЫЕ РЕКОМЕНДАЦИИ; ЗАКРЫТО; Давление; Система отопления
- 15 - ЭК СПЛУ АТ АЦИЯ ПОЛЕЗНЫЕ РЕКОМЕНДАЦИИ 3 ПОЛЕЗНЫЕ РЕКОМЕНДАЦИИ 3.1 Наполнение контура отопле- ния Рисунок 3.1 ЗАКРЫТО ОТКРЫТО Откройте кран наполнения, см. Рисунок 3.1, расположенный под котлом, и про- верьте давление в контуре системы ото- пления при помощи манометра Рисунок 3.2. Рисунок 3.2 ...
Страница 16 - Периодическое техническое
- 16 - ЭК СПЛУ АТ АЦИЯ ПОЛЕЗНЫЕ РЕКОМЕНДАЦИИ и системы горячего водоснабжения), а также систему отопления и горячего во- доснабжения. 3.4 Периодическое техническое обслуживание Для обеспечения эффективной и беспе- ребойной работы котла рекомендуется, чтобы специалист уполномоченного сер- висного цен...
Страница 17 - Код отклонения от нормы
- 17 - ЭК СПЛУ АТ АЦИЯ ПОЛЕЗНЫЕ РЕКОМЕНДАЦИИ рячего водоснабжения. Сигнализация ЖК-дисплея Рисунок 3.8. Рисунок 3.8 Чтобы восстановить беспере- бойную работу котла, необхо- димо вызвать специалиста уполномоченного сервисного центра. Шумы воздушных пузырьков В этом случае необходимо проверить давлени...
Страница 18 - Датчик дыма и плавкий; Срабатывание плавкого пре-
- 18 - ЭК СПЛУ АТ АЦИЯ ПОЛЕЗНЫЕ РЕКОМЕНДАЦИИ Неисправность датчика NTC в системе горячего водоснабжения 07E Неисправность внешнего датчика NTC 08E Неисправность датчика NTC дыма (выключение) 09E Блокировка из-за срабатывания датчика выпуска 10E 3.8 Датчик дыма и плавкий предохранитель Срабатывание п...
Страница 19 - ТЕХНИЧЕСКИЕ ХАРАКТЕРИСТИКИ
- 19 - МОНТ АЖ ТЕХНИЧЕСКИЕ ХАРАКТЕРИСТИКИ 4 ТЕХНИЧЕСКИЕ ХАРАКТЕРИСТИКИ 4.1 Общий вид Рисунок 4.1 15 31 32 29 43 30 26 18 42 22 21 19 37 35 34 33 39 27 36 25 23 40 20 41 16 28 24
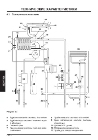
Страница 20 - Принципиальная схема
- 20 - МОНТ АЖ ТЕХНИЧЕСКИЕ ХАРАКТЕРИСТИКИ 4.2 Принципиальная схема Рисунок 4.2 4 Труба нагнетания системы отопления 5 Труба выхода системы горячего водо- снабжения 6 Газовый кран 7 Кран на входе системы горячего водо- снабжения 8 Труба возврата системы отопления 9 Кран наполнения контура системы ото...
Страница 22 - Электрическая схема
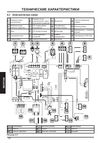
- 22 - МОНТ АЖ ТЕХНИЧЕСКИЕ ХАРАКТЕРИСТИКИ Рисунок 4.3 4.3 Электрическая схема 1 2 4 3 7 5 6 8 9 10 11 12 13 14 16 17 15 18 19 LD1 LD2 LD3 F1 F2 K1 K2 K3 K4 LD4 P6 T3 X1 X2 X3 X5 X6 X7 X10 X11 X12 X1 3 X17 X23 X24 P3 X14 X15 SB1 X16 X2 2 X9 c m c m c c m m 1 2 3 L N g/v c m m n c m c g/ v n c n g/v n...
Страница 23 - Гидравлическая кривая
- 23 - МОНТ АЖ ТЕХНИЧЕСКИЕ ХАРАКТЕРИСТИКИ 4.4 Гидравлическая кривая Гидравлическая кривая представляет собой зависимость давления (напора), допустимого в системе отопления, от расхода. Модель FEDERICA 25 COND Рисунок 4.4 0 150 300 450 600 750 900 1050 1200 1350 1500 0,00 0,05 0,10 0,15 0,20 0,25 0,3...
Страница 24 - Технические данные FEDERICA 25 COND
- 24 - МОНТ АЖ ТЕХНИЧЕСКИЕ ХАРАКТЕРИСТИКИ 4.6 Технические данные FEDERICA 25 COND (Q.ном.) Номинальная тепловая мощность в режиме отопления (Hi) kW 25,0 kcal/h 21496 (Q.ном.) Номинальная тепловая мощность в режиме горячего водоснабжения (Hi) kW 25,0 kcal/h 21496 (Q.ном.) Минимальная тепловая мощност...
Страница 27 - Технические данные FEDERICA 35 COND
- 27 - МОНТ АЖ ТЕХНИЧЕСКИЕ ХАРАКТЕРИСТИКИ 4.7 Технические данные FEDERICA 35 COND (Q.ном.) Номинальная тепловая мощность в режиме отопления (Hi) kW 34,0 kcal/h 29235 (Q.ном.) Номинальная тепловая мощность в режиме горячего водоснабжения (Hi) kW 34,0 kcal/h 29235 (Q.ном.) Минимальная тепловая мощност...
Страница 30 - МОНТАЖ
- 30 - МОНТ АЖ МОНТАЖ 5 МОНТАЖ 5.1 Предупреждения Продукты сгорания котла долж- ны выводиться непосредствен- но наружу или в предназначен- ный для этих целей дымоход в соответствии с действующими национальными нормами и местными правилами. Устройство не пригодно для приема конденсата, поступаю- щего...
Страница 31 - Меры предосторожности при
- 31 - МОНТ АЖ МОНТАЖ 5.2 Меры предосторожности при установке Во время установки необходи- мо выполнить следующие ин- струкции: • закрепить котел на прочной стене; • соблюдать размеры дымовой трубы (раз- дел «Размеры и длина дымоотводов» на стр. 34) и правильные способы ее уста- новки, приведенные в...
Страница 32 - ABC
- 32 - МОНТ АЖ МОНТАЖ рячего водоснабжения, или медными тру- бами для сварки диаметром ø 18 мм и ø 14 мм соответственно. Чтобы узнать размеры и другие полезные данные, см. раздел «Размеры» на стр. 32, «Соединения» на с. 32, «Размеры и длина дымоотводов» на с. 34. 5.4 Размеры Котел соответствует след...
Страница 33 - Предохранительный; Труба для отвода; Установка дымовой трубы; ПРАВИЛЬНЫЙ способ конструкции на-; ПРАВИЛЬНЫЕ способы конструкции си-
- 33 - МОНТ АЖ МОНТАЖ • Подключите трубопроводы к соответству- ющим кранам и соединениям котла. • Проверьте герметичность системы пода- чи газа. • Подсоедините предохранительный кла- пан к сливной воронке, Рисунок 5.4. Рисунок 5.4 Предохранительный клапан Труба для отвода конденсата • Вставьте гибки...
Страница 34 - Размеры и длина дымоотводов
- 34 - МОНТ АЖ МОНТАЖ НЕПРАВИЛЬНЫЕ способы конструкции системы раздвоенного дымоотвода / воздухозаборного устройства Рисунок 5.7 S A S A = воздухозаборное устройство S = дымоотвод 5.8 Размеры и длина дымоотводов Дымоотвод/воздухозаборное устройство могут быть следующих видов: C 13 C 33 C 43 C 53 C 6...
Страница 36 - ТИП C
- 36 - МОНТ АЖ МОНТАЖ Рисунок 5.11 90° 45° C43 C53 ТИП C 63 При использовании трубопроводов и отво- дящих патрубков другого производителя (типа C 63 ) необходимо, чтобы они были совместимыми с данной системой, а дымо- вой трубопровод был сделан из материа- лов, стойких к продуктам конденсации. При о...
Страница 37 - дящих патрубков
- 37 - МОНТ АЖ МОНТАЖ ТИП B 23P (Рисунок 5.14) Данный тип дымоотвода производит забор воздуха, необходимого для горения, непо- средственно в помещении, где установлен котел, и выводит продукты сгорания нару- жу; он может быть настенным или трубным. В помещении, где установлен котел, необходимо преду...
Страница 38 - Электрические подключения; Подключение к сети электроснабжения
- 38 - МОНТ АЖ МОНТАЖ O Между двумя вертикальными отводящими патрубками на той же стене 1500 P Между двумя горизонтальны- ми отводящими патрубками на той же стене 1 000 Q Над скатом крыши с углом на- клона меньше или равном 30° * 350 Q Над скатом крыши с углом на- клона больше 30° * 600 R Над плоско...
Страница 39 - К комнатному; мостата или зональных клапа-
- 39 - МОНТ АЖ МОНТАЖ идущий от всеполюсного выключателя, к клеммной колодке электрического пи- тания котла (Рисунок 5.20), соблюдая со- ответствие линии (коричневый провод) и нейтрали (голубой провод). • Подсоедините заземляющий провод (желтый/зеленый) к эффективной си- стеме заземления. Заземляющи...
Страница 40 - Клеммная колодка; Клеммная; Установка внешнего датчика
- 40 - МОНТ АЖ МОНТАЖ Ни в коем случае не подсоеди- няйте провода под напряжени- ем к клеммам «1 и 3». Рисунок 5.23 1 3 Клеммная колодка электропитания Клеммная колодка комнатного термостата T L N Чистые контакты комнатного термостата Термостат должен иметь изоляцию класса II ( ) или должен быть под...
Страница 41 - ла с внешним датчиком; К ВНЕШНЕМУ ДАТЧИКУ; Электрическое соединение
- 41 - МОНТ АЖ МОНТАЖ 5.13 Электрическое соединение кот- ла с внешним датчиком Для подсоединения внешнего датчика к котлу необходимо использовать электро- провода с сечением не менее 0,50 мм 2 . Электропровода для подсоединения внешнего датчика к котлу должны на- ходиться в лотках, отличных от лотко...
Страница 42 - ненную в клеммной колодке комнатно-; К двухполюсному; Дистанционное включение с; заданного значения 60
- 42 - МОНТ АЖ МОНТАЖ Электрическую перемычку, подсоеди- ненную в клеммной колодке комнатно- го термостата между клеммами “1 и 3”, снимать не нужно Рисунок 5.30. Рисунок 5.30 1 3 Клеммная колодка электропитания Клеммная колодка комнатного термостата L N Кабель или провода питания котла и пульта дист...
Страница 43 - Настройка коэффициента K; Последовательность настройки коэф-
- 43 - МОНТ АЖ МОНТАЖ дождите, пока заданная цифра не начнет мигать (Рисунок 5.35) Рисунок 5.35 • Для выхода из режима программирова- ния нажмите кнопку . 5.16 Настройка коэффициента K внешнего датчика В котле установлено значение коэффици- ента K, равное нулю, на случай работы без подсоединенного д...
Страница 44 - Значения; OK
- 44 - МОНТ АЖ МОНТАЖ Рисунок 5.39 • Нажмите кнопку перезапуска 12 , см.Ри- сунок 5.37, и пролистайте параметры до P15 , предназначенного для настройки коэффициента К. На ЖК-дисплее по- следовательно отобразятся следующие символы (параметр P15 будет загораться поочередно с 00 ). Рисунок 5.40 • Устан...
Страница 45 - Настройка режима работы
- 45 - МОНТ АЖ МОНТАЖ Рисунок 5.45 С помощью регулятора 11 можно изменять температуру нагнетания в системе отопле- ния в диапазоне ±15 °C от заданного коэф- фициента К внешнего датчика. Рисунок 5.46 20 20 15 10 5 0 -5 -10 -15 -20 -25 30 40 50 60 70 80 K = 1,5 -15 °C + 15 °C Температура на подаче °C ...
Страница 46 - Путь; ON
- 46 - МОНТ АЖ МОНТАЖ Рисунок 5.49 10 11 12 • Включите электропитание котла, на ЖК-дисплее появится следующее изо- бражение. Рисунок 5.50 • Чтобы настроить режим работы насо- са, войдите в режим программирования, нажав и удерживая в течение 15 с кноп- ку сброса 12 , см. Рисунок 5.49, пока на ЖК-дисп...
Страница 48 - соса
- 48 - МОНТ АЖ МОНТАЖ 5.18 Настройка пост-циркуляции на- соса Насос, работающий в режиме отопления, настроен на пост-циркуляцию в течение од- ной минуты после окончания каждой фазы отопления. Это время можно изменить в режиме про- граммирования панели управления или пульта дистанционного управления,...
Страница 49 - Минуты
- 49 - МОНТ АЖ МОНТАЖ Рисунок 5.65 Минуты № настройки Значения ЖК-дисплея 0 4 00 44 255 1 1½ 2 3 3½ 88 132 176 220 2½ ½ Шаг настройки регулятора 10 , см.Рисунок 5.65, соответствует отображаемому на ЖК-дисплее значению 44 (40 секунд). Это значение можно установить на максимум 255 (4 минуты). На ЖК-ди...
Страница 50 - Выбор частоты повторного
- 50 - МОНТ АЖ МОНТАЖ Рисунок 5.71 • Измените заданное значение при помо- щи кнопок или и подождите, пока заданная цифра не начнет мигать (Рисунок 5.72). Каждое изменение в сто- рону увеличения или уменьшения соот- ветствует 1 секунде. Рисунок 5.72 • Для выхода из режима программирова- ния нажмите к...
Страница 52 - стем с гидросепаратором
- 52 - МОНТ АЖ МОНТАЖ Рисунок 5.81 0 2 1 8 1 21 1 5 6 3 9 • Нажмите одновременно кнопки и , чтобы войти в поле введения на- строек (Рисунок 5.82). Рисунок 5.82 • Нажмите кнопки или , чтобы вывести на дисплей код " PM10" для вы- бора частоты повторного включения (Ри- сунок 5.83). Рисунок 5.83...
Страница 53 - Примеры гидравлической системы; Зона высокой + 2 зоны низкой температу-
- 53 - МОНТ АЖ МОНТАЖ Примеры гидравлической системы Зона высокой + зона низкой температуры. Рисунок 5.85 S Зона высокой температуры Зона низкой температуры Датчик внешней температуры Зона высокой + 2 зоны низкой температу- ры. Рисунок 5.86 S Зона 1 низкой температуры Зона 2 низкой температуры Зона ...
Страница 54 - ПОДГОТОВКА К ЭКСПЛУАТАЦИИ; ПОДГОТОВКА К ЭКСПЛУАТА-
- 54 - МОНТ АЖ ПОДГОТОВКА К ЭКСПЛУАТАЦИИ 6 ПОДГОТОВКА К ЭКСПЛУАТА- ЦИИ 6.1 Предупреждения Перед выполнением описан- ных далее действий, убеди- тесь, что двухполюсный вы- ключатель, предусмотренный при установке, находится в положении «выключен». 6.2 Последовательность опера- ций Подача газа Рисунок ...
Страница 55 - Отвод для забора дыма
- 55 - МОНТ АЖ ПОДГОТОВКА К ЭКСПЛУАТАЦИИ Рисунок 6.4 18 • Откройте краны радиаторов. • Наполните систему отопления, см. раз- дел «Наполнение контура отопления» на стр. 15, и закройте выпускной патрубок первичного конденсирующе- го теплообменника 18 на Рисунок 6.4, когда из него начинает выходить вод...
Страница 56 - Пользователь обязан хранить до-
- 56 - МОНТ АЖ ПОДГОТОВКА К ЭКСПЛУАТАЦИИ Рисунок 6.7 10 11 12 На ЖК-дисплее последовательно ото- бразятся следующие символы, см.Рису- нок 6.8. Рисунок 6.8 • Откройте газовый кран. • Убедитесь, что комнатный термостат находится в положении «запроса ото- пления». • Проверьте работу котла в режиме горя...
Страница 57 - ПРОВЕРКА РЕГУЛИРОВКИ ГАЗА
- 57 - МОНТ АЖ ПРОВЕРКА РЕГУЛИРОВКИ ГАЗА 7 ПРОВЕРКА РЕГУЛИРОВКИ ГАЗА 7.1 Предупреждения Измерив давление газа, тщатель- но закройте отводы, использо- ванные для замера давления. После проведения всех операций по регулировке газа необходимо опломбировать регулировки кла- пана. Внимание, опасность уда...
Страница 58 - CO
- 58 - МОНТ АЖ ПРОВЕРКА РЕГУЛИРОВКИ ГАЗА Рисунок 7.4 • Нажмите кнопку сброса 12, см. Рисунок 7.2 и пролистайте параметры, пока не дойде- те до параметра P09 , предназначенного для настройки функции «трубочист». На ЖК-дисплее последовательно отобразятся следующие символы (параметр P09 будет загоратьс...
Страница 60 - СМЕНА ТИПА ГАЗА
- 60 - ТЕХНИЧЕСКОЕ ОБ С ЛУЖИВ АНИЕ СМЕНА ТИПА ГАЗА 8 СМЕНА ТИПА ГАЗА 8.1 Предупреждения Все действия по приспособле- нию котла к подаваемому типу газа должны производиться специалистами уполномочен- ного сервисного центра. Для приспособления котла к типу газа необходимо использовать только детали ор...
Страница 62 - ГАЗ; Метан
- 62 - ТЕХНИЧЕСКОЕ ОБ С ЛУЖИВ АНИЕ СМЕНА ТИПА ГАЗА Рисунок 8.8 Тип газа Тип газа Метан GLP № настройки В следующей таблице показано, как соот- носятся между собой тип газа, настройки регулятора и сигнализация ЖК-дисплея. ГАЗ НАСТРОЙКА Ручка ЖК-дисплей Метан G20 1 01 GPL G31 7 07 Пример: если котел б...
Страница 64 - ТЕХНИЧЕСКОЕ ОБСЛУЖИВАНИЕ; ТЕХНИЧЕСКОЕ ОБСЛУЖИВА-
- 64 - ТЕХНИЧЕСКОЕ ОБ С ЛУЖИВ АНИЕ ТЕХНИЧЕСКОЕ ОБСЛУЖИВАНИЕ 9 ТЕХНИЧЕСКОЕ ОБСЛУЖИВА- НИЕ 9.1 Предупреждения Описанные в данной главе дей- ствия должны выполняться только квалифицированными специалистами, рекомендуется обращаться в уполномоченный сервисный центр. Для обеспечения надежной и беспере- б...
Страница 65 - Опорожнение контура системы; Открыто; Очистка первичного; Чтобы удалить узел горелки вентилято-
- 65 - ТЕХНИЧЕСКОЕ ОБ С ЛУЖИВ АНИЕ ТЕХНИЧЕСКОЕ ОБСЛУЖИВАНИЕ 9.4 Опорожнение контура системы отопления • Закройте краны на нагнетании и возврате системы отопления. • Откройте кран опорожнения котла, см. Рисунок 9.4. Рисунок 9.4 Открыто Закрыто • Чтобы ускорить опорожнение, необходи- мо поднять пробку...
Страница 68 - Проверка сифона для отвода
- 68 - ТЕХНИЧЕСКОЕ ОБ С ЛУЖИВ АНИЕ ТЕХНИЧЕСКОЕ ОБСЛУЖИВАНИЕ Рисунок 9.12 Модель FEDERICA 35 COND Номинальная тепловая мощ- ность kW 34,0 Номинальный КПД % 97,4 Эффективность сгорания % 97,0 Показатель воздуха n 1,2 Состав дымов CO2 % 9,1 - 9,7 Состав дымов O2 % 4,1 Состав дымов CO ppm 36 Температура...
Страница 71 - 0 ГАРАНТИЙНЫЕ ОБЯЗАТЕЛЬСТВА; Компания; Federica Bugatti
- 71 - 10 ГАРАНТИЙНЫЕ ОБЯЗАТЕЛЬСТВА Компания Federica Bugatti гарантирует настоя- щее итальянское качество. По вопросам монтажа, ввода оборудования в эксплуатацию и последую-щего технического и сервисного обслуживания рекомендуем Вам обращаться в авторизованный Сервисный Центр Federica Bugatti. По д...
Страница 73 - 1 ГАРАНТИЙНЫЙ ТАЛОН No
- 73 - 11 ГАРАНТИЙНЫЙ ТАЛОН № Модель оборудования Серийный номер Сведения о продаже Фирма продавец Адрес Телефон Ф.И.О. продавца Дата продажи М.П. Подпись Сведения о владельце: Ф.И.О. Адрес установки Телефон Оборудование получено в заводской упаковке, с полной комплектацией. Претензий к внешнему вид...