COMARO SB 18.5-10 - инструкции и руководства
Компрессор COMARO SB 18.5-10 - инструкции пользователя по применению, эксплуатации и установке на русском языке читайте онлайн в формате pdf
Инструкции:
Инструкция по эксплуатации COMARO SB 18.5-10
1
2
3
4
5
6
7
8
9
10
11
12
13
14
15
16
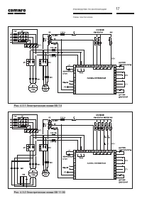
17
18
19
20
21
22
23
24
25
26
27
28
29
30
31
32
33
34
35
COMARO Компрессоры Инструкции
-
COMARO LB 11-08/500
Инструкция по эксплуатации
-
COMARO LB 11-08/500 E
Инструкция по эксплуатации
-
COMARO LB 11-10/500
Инструкция по эксплуатации
-
COMARO LB 11-10/500 E V83FB92PWV144/NR
Инструкция по эксплуатации
-
COMARO LB 11-13/500 E
Инструкция по эксплуатации
-
COMARO LB 15-08/500
Инструкция по эксплуатации
-
COMARO LB 15-10/500
Инструкция по эксплуатации
-
COMARO LB 15-10/500 E
Инструкция по эксплуатации
-
COMARO LB 15-13/500
Инструкция по эксплуатации
-
COMARO LB 18.5-08/500
Инструкция по эксплуатации
-
COMARO LB 18.5-10/500
Инструкция по эксплуатации
-
COMARO LB 18.5-13/500
Инструкция по эксплуатации
-
COMARO LB 2.2-10/200 E
Инструкция по эксплуатации
-
COMARO LB 22-08/500
Инструкция по эксплуатации
-
COMARO LB 22-10/500
Инструкция по эксплуатации
-
COMARO LB 22-13/500
Инструкция по эксплуатации
-
COMARO LB 3.0-08/200
Инструкция по эксплуатации
-
COMARO LB 4.0-08/200
Инструкция по эксплуатации
-
COMARO LB 5.5-08/200
Инструкция по эксплуатации
-
COMARO LB 7.5-10/270 E
Инструкция по эксплуатации