Страница 4 - Символы внимания; ОБЩИЕ ПРАВИЛА ПОЛЬЗОВАНИЯ; Винтовые; НОРМЫ ПО ТЕХНИКЕ БЕЗОПАСНОСТИ; ОТКЛЮЧИТЬ НАПРЯЖЕНИЕ!
8 8 R ИСПОЛЬЗУЮЩИЕСЯ В РУКОВОДСТВЕ СИМВОЛЫ В руководстве используются некоторые символы, обозначающие ситуации, на которые необходимо обратить максимальное внимание, здесь даются практические советы или просто информация. Данные символы могут находится рядом с текстом, сбоку от рисунка или вверху ст...
Страница 5 - НЕОБХОДИМО ВЫПОЛНИТЬ СЛЕДУЮЩИЕ ДЕЙСТВИЯ:; при; Регулярно проверять; открытого; НЕЛЬЗЯ ВЫПОЛНЯТЬ СЛЕДУЮЩИЕ ДЕЙСТВИЯ:
9 R НЕОБХОДИМО ВЫПОЛНИТЬ СЛЕДУЮЩИЕ ДЕЙСТВИЯ: Проконтролируйте, чтобы напряжение сети соответствовало напряжению, указанному на этикетке СЕ и, чтобы электрическое соединение было выполнено при помощи проводов с соответствующим сечением. Необходимо всегда контролировать уровень масла перед запуском ко...
Страница 6 - РАСПАКОВКА И ПЕРЕМЕЩЕНИЕ; иметь низкий уровень запыленности,; блок; УСТАНОВКА
10 10 1 2 1 12 2 3 4 5 8 10 13 9 6 7 11 R РАСПАКОВКА И ПЕРЕМЕЩЕНИЕ Клиенту поставляется компрессор, защищённый с внешней стороны при помощи картонной упаковки. Оденьте защитные перчатки, разрежьте ножницами внешние обвязки и снимите картон через верхнюю часть. Перед подъёмом компрессора, необходимо ...
Страница 7 - П Р И М Е Ч А Н И Е :; е более; ЭЛЕКТРИЧЕСКИЕ СОЕДИНЕНИЯ; Agl
11 3 R УСТАНОВКА ПОДКЛЮЧЕНИЕ ЭЛЕКТРИЧЕСТВА (РИС. 3) Данная операция должна выполняться исключительно квалифицированным электриком. На участке линии перед входом кабелей в электрический шкаф машины необходимо установить защитный в ы к л ю ч а т е л ь ( т е р м о м а г н и т н ы й и л и с п л а в к и ...
Страница 8 - ТЕХНИЧЕСКИЕ ДАННЫЕ
12 12 Type 18,5 22 bar g 8 10 13 8 10 13 type PS 50 TF PS 50 TF l/min 2800 2500 1150 3350 3000 2400 l 7 7 l 1,5 1,5 kJ/h 63300 75240 m3/h 3300 3300 mg/m3 2-4 2-4 type 160 B3B5 160 B3B5 kW 18,5 22 kW 20,5 24 IP 54 54 °C +2/+45 +2/+45 dB(A) 70 71 V/Ph/Hz 400-3-50 400-3/50 V/Hz 24-50 24-50 A 100 144 A ...
Страница 9 - ЗАЩИТНЫЕ УСТРОЙСТВА - ЦИКЛ ФУНКЦИОНИРОВАНИЯ; регулятор
13 5 2 5 3 1 4 7 4 1 10 5 6 8 9 2 3 R ЗАЩИТНЫЕ УСТРОЙСТВА (РИС. 5) На компрессоре установлены следующие защитные устройства: 1. Манометр контроля максимального давления: указывает на давление внутри масловоздушного ресивера. 2. Клапан минимального давления Предотвращает выход сжатого воздуха, если д...
Страница 10 - КОМАНДЫ И НАСТРОЙКИ; Цикл включения делится на три фазы.; ПАНЕЛЬ УПРАВЛЕНИЯ; DN AIR I
14 14 R 4 КОМАНДЫ И НАСТРОЙКИ ИСХОДНЫЙ ЭКРАН: появляется на 2 секунды после включения блока управления. ЭКРАН НОРМАЛЬНОЙ РАБОТЫ (с электронным датчиком давления): пример a: Во время запуска компрессора можно отобразить некоторые сведения: Нажимать кнопки 3 для прокрутки различных опций: отображение ...
Страница 13 - Фиксированные параметры:; ITA
17 R КОМАНДЫ И НАСТРОЙКИ Фиксированные параметры: ПАРАМЕТР Единица измерения Продолжительность начального ожидания 15 Сек. Время задержки загрузки 3* Сек. Время задержки между запусками 15 Сек. *=при активированном инвертере величина является изменяемой Настраиваемые параметры: N. Параметр МИН. МАКС...
Страница 14 - АВАРИЙНЫЕ СИГНАЛЫ
18 18 R АВАРИЙНЫЕ СИГНАЛЫ: 1) Направление вращения. Если нарушена последовательность фаз, подается аварийный сигнал. Этот сигнал блокирует компрессор, для возобновления работы которого необходимо восстановить последователь фаз. Если активирована внутренняя последовательность фаз, последовательность ...
Страница 16 - ФУНКЦИОНИРОВАНИЕ; персоналом, имеющим соответствующую квалификацию.
20 20 R 5 4 (6& 5 (17(5 Перед первым пуском машины, проверить следующее: • соответствие напряжения питания с напряжением, указанным на табличке CE, • выполнение электрических соединений использованием кабелей надлежащего сечения, • наличие надлежащих плавких предохранителей в установленном на ст...
Страница 17 - СВОДНАЯ ТАБЛИЦА ОПЕРАЦИЙ ТЕХОБСЛУЖИВАНИЯ; ТЕХНИЧЕСКОЕ ОБСЛУЖИВАНИЕ; ПЕРЕД ВЫПОЛНЕНИЕМ ЛЮБОГО ВМЕШАТЕЛЬСТВА НА МАШИНУ:; Текущее техобслуживание; Замена картриджа воздушного фильтра 1; Еж; Замена маслян; Внеочередное техобслуживание
21 R • Правильное техническое обслуживание имеет решающее значение для поддержания хорошего рабочего состояния и продления срока службы вашего компрессора. • Кроме того, важно соблюдать указанную периодичность текущего технического обслуживания, но следует помнить, что вышеупомянутая периодичность р...
Страница 18 - Слив конденсата выполняется на холодной машине; КОНТРОЛЬ МАСЛА И ДОЛИВКА ПРИ; Для наиболее эффективной работы компрессора и; КАРТРИДЖА
22 22 8 7 6 D F E MAX MIN. B A 2 1 R ТЕХНИЧЕСКОЕ ОБСЛУЖИВАНИЕ СЛИВ КОНДЕНСАТА (РИС. 6 ) Температура охлаждения смеси масла с воздухом установлена на значение выше точки росы воздуха (при нормальной работе компрессора); тем не менее, нельзя полностью исключить присутствие конденсата в масле . Слив ко...
Страница 19 - Натяжение ремня; Не смешивать масла различных типов.; ТЕХНИЧЕСКОЕ ОБСЛУЖИВАНИЕ КЛАПАНА
23 9 C2 C1 C G G G 10 9A R Натяжение ремня ТЕХНИЧЕСКОЕ ОБСЛУЖИВАНИЕ ЗАМЕНА МАСЛА (РИС. 6 ) Заменять масло при горячем компрессоре — более 70 °C. • Снять переднюю крышку • Присоединить к крану В, расположенному в основании бака маслоотделителя, сливной шланг, имеющийся в комплекте. • Окрутить крышку ...
Страница 20 - ПОИСК НЕИСПРАВНОСТЕЙ; Электрический вентилятор не
24 24 R ПОИСК НЕИСПРАВНОСТЕЙ Неисправность Остановка двигателя ( с и г н а л и з а ц и я в м е ш а т е л ь с т в а теплового реле ) Повышенный расход масла. У теч к и м а с л а и з вс а с ы ва ю ще го фильтра. О т к р ы т и е п р е д о х р а н и т ел ь н о г о клапана. Вмешательство сенсора температ...
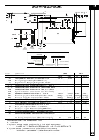
Страница 21 - POWER SUPPLY: BLACKBLUEBROWN JOIN IN (#) YELLOWGREENWHITE; ЭЛЕКТРИЧЕСКАЯ СХЕМА
25 L1 L2 L3 MOTORE COMPRESSORE ELETTROVENTOLA MOTORE RAFFREDDAMENTO MOTORI ELETTROVENTOLE PROT.TERMICHE ELETTROVENTOLA MOTORE RAFFREDDAMENTO (**) (**) (**) RAFFREDDAMENTO (**) (**) (**) COOLING FAN ENGINES COOLING FAN ENGINES THERMAL PROTECTION COOLING FAN ENGINES COMPRESSOR MOTOR XS = SUPERIOR TERM...
Страница 22 - Ремни; Мас; воздушный фильтр; Сепаратор; Масло
24 2 6 R Ремни Модель Код заказа Количество Период замены, ч 18,5-08 45217000 1 шт. 12000 18,5-10 9075329 1 шт. 12000 18,5-13 9075329 1 шт. 12000 22-08 9075329 1 шт. 12000 22-10 45217000 1 шт. 12000 22-13 9075329 1 шт. 12000 Мас ляный фильтр Код заказа Период замены, ч 01.01.70032 500+2000 воздушный...