COMARO LB 18.5-08/500 - Инструкция по эксплуатации

COMARO LB 18.5-08/500

Компрессор COMARO LB 18.5-08/500 - инструкция пользователя по применению, эксплуатации и установке на русском языке. Мы надеемся, она поможет вам решить возникшие у вас вопросы при эксплуатации техники.

Если остались дополнительные вопросы — свяжитесь с нами через контактную форму.

1 Страница 1
2 Страница 2
3 Страница 3
4 Страница 4
5 Страница 5
6 Страница 6
7 Страница 7
8 Страница 8
9 Страница 9
10 Страница 10
11 Страница 11
12 Страница 12
13 Страница 13
14 Страница 14
15 Страница 15
16 Страница 16
17 Страница 17
18 Страница 18
19 Страница 19
20 Страница 20
21 Страница 21
22 Страница 22
Страница: / 22

Содержание:

  • Страница 4 – Символы внимания; ОБЩИЕ ПРАВИЛА ПОЛЬЗОВАНИЯ; Винтовые; НОРМЫ ПО ТЕХНИКЕ БЕЗОПАСНОСТИ; ОТКЛЮЧИТЬ НАПРЯЖЕНИЕ!
  • Страница 5 – НЕОБХОДИМО ВЫПОЛНИТЬ СЛЕДУЮЩИЕ ДЕЙСТВИЯ:; при; Регулярно проверять; открытого; НЕЛЬЗЯ ВЫПОЛНЯТЬ СЛЕДУЮЩИЕ ДЕЙСТВИЯ:
  • Страница 6 – РАСПАКОВКА И ПЕРЕМЕЩЕНИЕ; иметь низкий уровень запыленности,; блок; УСТАНОВКА
  • Страница 7 – П Р И М Е Ч А Н И Е :; е более; ЭЛЕКТРИЧЕСКИЕ СОЕДИНЕНИЯ; Agl
  • Страница 8 – ТЕХНИЧЕСКИЕ ДАННЫЕ
  • Страница 9 – ЗАЩИТНЫЕ УСТРОЙСТВА - ЦИКЛ ФУНКЦИОНИРОВАНИЯ; регулятор
  • Страница 10 – КОМАНДЫ И НАСТРОЙКИ; Цикл включения делится на три фазы.; ПАНЕЛЬ УПРАВЛЕНИЯ; DN AIR I
  • Страница 13 – Фиксированные параметры:; ITA
  • Страница 14 – АВАРИЙНЫЕ СИГНАЛЫ
  • Страница 16 – ФУНКЦИОНИРОВАНИЕ; персоналом, имеющим соответствующую квалификацию.
  • Страница 17 – СВОДНАЯ ТАБЛИЦА ОПЕРАЦИЙ ТЕХОБСЛУЖИВАНИЯ; ТЕХНИЧЕСКОЕ ОБСЛУЖИВАНИЕ; ПЕРЕД ВЫПОЛНЕНИЕМ ЛЮБОГО ВМЕШАТЕЛЬСТВА НА МАШИНУ:; Текущее техобслуживание; Замена картриджа воздушного фильтра 1; Еж; Замена маслян; Внеочередное техобслуживание
  • Страница 18 – Слив конденсата выполняется на холодной машине; КОНТРОЛЬ МАСЛА И ДОЛИВКА ПРИ; Для наиболее эффективной работы компрессора и; КАРТРИДЖА
  • Страница 19 – Натяжение ремня; Не смешивать масла различных типов.; ТЕХНИЧЕСКОЕ ОБСЛУЖИВАНИЕ КЛАПАНА
  • Страница 20 – ПОИСК НЕИСПРАВНОСТЕЙ; Электрический вентилятор не
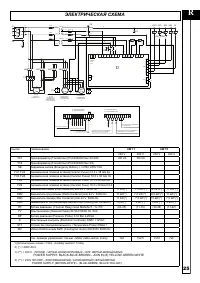
  • Страница 21 – POWER SUPPLY: BLACKBLUEBROWN  JOIN IN (#) YELLOWGREENWHITE; ЭЛЕКТРИЧЕСКАЯ СХЕМА
  • Страница 22 – Ремни; Мас; воздушный фильтр; Сепаратор; Масло
Загрузка инструкции

Инструкция по эксплуатации

LB 18.5
LB 22

ВИНТОВОЙ
КОМПРЕССОР

"Загрузка инструкции" означает, что нужно подождать пока файл загрузится и можно будет его читать онлайн. Некоторые инструкции очень большие и время их появления зависит от вашей скорости интернета.

Краткое содержание

Страница 4 - Символы внимания; ОБЩИЕ ПРАВИЛА ПОЛЬЗОВАНИЯ; Винтовые; НОРМЫ ПО ТЕХНИКЕ БЕЗОПАСНОСТИ; ОТКЛЮЧИТЬ НАПРЯЖЕНИЕ!

8 8 R ИСПОЛЬЗУЮЩИЕСЯ В РУКОВОДСТВЕ СИМВОЛЫ В руководстве используются некоторые символы, обозначающие ситуации, на которые необходимо обратить максимальное внимание, здесь даются практические советы или просто информация. Данные символы могут находится рядом с текстом, сбоку от рисунка или вверху ст...

Страница 5 - НЕОБХОДИМО ВЫПОЛНИТЬ СЛЕДУЮЩИЕ ДЕЙСТВИЯ:; при; Регулярно проверять; открытого; НЕЛЬЗЯ ВЫПОЛНЯТЬ СЛЕДУЮЩИЕ ДЕЙСТВИЯ:

9 R НЕОБХОДИМО ВЫПОЛНИТЬ СЛЕДУЮЩИЕ ДЕЙСТВИЯ: Проконтролируйте, чтобы напряжение сети соответствовало напряжению, указанному на этикетке СЕ и, чтобы электрическое соединение было выполнено при помощи проводов с соответствующим сечением. Необходимо всегда контролировать уровень масла перед запуском ко...

Страница 6 - РАСПАКОВКА И ПЕРЕМЕЩЕНИЕ; иметь низкий уровень запыленности,; блок; УСТАНОВКА

10 10 1 2 1 12 2 3 4 5 8 10 13 9 6 7 11 R РАСПАКОВКА И ПЕРЕМЕЩЕНИЕ Клиенту поставляется компрессор, защищённый с внешней стороны при помощи картонной упаковки. Оденьте защитные перчатки, разрежьте ножницами внешние обвязки и снимите картон через верхнюю часть. Перед подъёмом компрессора, необходимо ...

Характеристики

Другие модели - Компрессоры COMARO

Все компрессоры COMARO