Buderus Logamax plus GB162-65 - инструкции и руководства
Котел Buderus Logamax plus GB162-65 - инструкции пользователя по применению, эксплуатации и установке на русском языке читайте онлайн в формате pdf
Инструкции:
Инструкция по эксплуатации Buderus Logamax plus GB162-65
Краткое содержание
Технический паспорт, Инструкция по монтажу и техническому обслуживанию Конденсационного настенного газового котла Logamax plus GB162-65/80/100 7 74 6 80 0 112 ( 1 2 /2 0 1 1 ) BY/ KZ/RU Сервисный уровень Внимательно прочитайте перед монтажом и техническим обслуживанием
Описание оборудования Logamax plus GB162-65/80/100 - Оставляем за собой право на изменения. 2 Описание оборудования Рис. 1 Logamax plus GB162-65/80/100 с группой подключения ?? ? ?? 15 14 13 12 11 10 9 8 7 5 6 2 3 4 16 17 18 19 20 15 21 2223242526272829303132 33 34 35 36 38 39 37 40 1 45 44 43 42 41
Logamax plus GB162-65/80/100 - Оставляем за собой право на изменения. 4 Содержание 1 Общие положения 5 2 Нормы 6 2.1 Нормы, предписания и директивы 6 2.2 Применение по назначению 7 2.3 Помещение для установки котла 7 2.4 Воздух для сжигания топлива-подключение к дымовой трубе 8 2.5 Качество котловой...
Общие положения 1 Logamax plus GB162-65/80/100 - Оставляем за собой право на изменения. 5 1 Общие положения Эта инструкция по монтажу и техническому обслуживанию предназначена для конденсационных настенных газовых котлов: – Logamax plus GB162-65 – Logamax plus GB162-80 – Logamax plus GB162-100. Назв...
Нормы 2 Logamax plus GB162-65/80/100 - Оставляем за собой право на изменения. 6 2 Нормы Об этой инструкции Настоящая инструкция содержит важную информацию о безопасном и правильном монтаже, вводе в эксплуатацию и техническом обслуживании настенного газового котла Logamax plus GB162-65/80/100. Эта ин...
Нормы 2 Logamax plus GB162-65/80/100 - Оставляем за собой право на изменения. 7 2.2 Применение по назначению Котел разрешается использовать исключительно для нагрева котловой воды систем отопления и/или приготовления горячей воды. На базе этих котлов можно создавать как однокотельные так и многокоте...
Нормы 2 Logamax plus GB162-65/80/100 - Оставляем за собой право на изменения. 8 Котел разрешается монтировать только или на стену или в каскадную систему. Если стена или конструкция пола тонкие, возможно появление резонансного шума. При необходимости установите элементы усиления. 2.4 Воздух для сжиг...
Нормы 2 Logamax plus GB162-65/80/100 - Оставляем за собой право на изменения. 9 При монтаже и эксплуатации отопительной установки следует соблюдать: – местные строительные нормы по условиям установки оборудования. – местные строительные нормы и правила по обеспечению приточно-вытяжной вентиляции, а ...
Указания по безопасной эксплуатации 3 Logamax plus GB162-65/80/100 - Оставляем за собой право на изменения. 10 3 Указания по безопасной эксплуатации Соблюдайте эти указания для обеспечения Вашей безопасности. 3.1 Условные обозначения Имеются две степени опасности, отмеченные специальными словами: Ст...
Указания по безопасной эксплуатации 3 Logamax plus GB162-65/80/100 - Оставляем за собой право на изменения. 11 3.3 Инструменты, материалы и вспомогательные средства Для монтажа и технического обслуживания отопительного котла Вам потребуется набор инструментов, обычно используемый для работ с системо...
Транспортировка 4 Logamax plus GB162-65/80/100 - Оставляем за собой право на изменения. 12 4 Транспортировка В этой главе приведены основные положения по безопасной и надежной транспортировке отопительного котла. 4.1 Подъем и перенос отопительного котла Отопительный котел для подъема и переноса може...
Объем поставки 5 Logamax plus GB162-65/80/100 - Оставляем за собой право на изменения. 13 5 Объем поставки Отопительный котел поставляется с завода в собранном виде. Проверьте целостность упаковки. Проверьте комплектность поставки. Ðèñ. 4 Îáúåì ïîñòàâêè 1: Îòîïèòåëüíûé êîòåë 2: Íàñòåííûé êðîíøòå...
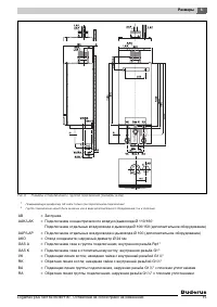
Размеры 6 Logamax plus GB162-65/80/100 - Оставляем за собой право на изменения. 14 6 Размеры Ðèñ. 5 Ðàçìåðû è ïîäêëþ÷åíèÿ áåç ãðóïïû ïîäêëþ÷åíèÿ (ðàçìåðû â ìì) 1 Ïðèêðûâàþùóþ äèàôðàãìó À ñíÿòü òîëüêî ïðè ïàðàëëåëüíîì ïîäêëþ÷åíèè! AB = Заглушка AAK/LAK = Подключение концентрического воздухо/дымохода...
Размеры 6 Logamax plus GB162-65/80/100 - Оставляем за собой право на изменения. 15 Ðèñ. 6 Ðàçìåðû è ïîäêëþ÷åíèÿ ñ ãðóïïîé ïîäêëþ÷åíèÿ (ðàçìåðû â ìì) 1 Ïðèêðûâàþùóþ äèàôðàãìó À ñíÿòü òîëüêî ïðè ïàðàëëåëüíîì ïîäêëþ÷åíèè! 2 Ãðóïïà ïîäêëþ÷åíèÿ ìîæåò áûòü çàêàçàíà êàê â âèäå äîïîëíèòåëüíîãî îáîðóäîâàíèÿ...
Монтаж 7 Logamax plus GB162-65/80/100 - Оставляем за собой право на изменения. 16 7 Монтаж В этой главе приведено описание монтажа отопительного котла. 7.1 Монтаж отопительного котла на стене При монтаже учитывайте монтажные расстояния для концентрической системы подачи воздуха для горения и отвода ...
Монтаж 7 Logamax plus GB162-65/80/100 - Оставляем за собой право на изменения. 17 Монтаж на каскадной раме Информацию об установке отопительного котла на каскадной раме можной найти в инструкции по монтажу каскадной системы. Перемещать котел в правильном положении (рис. 8). Выровнять отопительны...
Монтаж 7 Logamax plus GB162-65/80/100 - Оставляем за собой право на изменения. 18 7.2 Подключение отопительного котла к системе водо- и газоснабжения 7.2.1 Общие положения Существует два способа подключения отопительного котла к системам водо- и газоснабжения: – с помощью группы подключения (рис. 11...
Монтаж 7 Logamax plus GB162-65/80/100 - Оставляем за собой право на изменения. 19 7.2.3 Подключение отопительного котла к системе отоплени газоснабжения без группы подключения Выполнить все подключения, не допуская возникновения напряжений. Следить за герметичностью резьбовых соединений подключе...
Монтаж 7 Logamax plus GB162-65/80/100 - Оставляем за собой право на изменения. 20 7.2.5 Монтаж подающей и обратной линий системы отопления Смонтировать подающую линию с установленным плоским резиновым уплотнением на подключении VK (подающая линия котла) (рис. 14, поз. 1), следя за тем чтобы не воз...
Монтаж 7 Logamax plus GB162-65/80/100 - Оставляем за собой право на изменения. 23 7.2.11 Подключение линии отвода конденсата Провести линию отвода конденсата к сливной воронке (рис. 19, поз. 1 и рис. 20, поз. 1). Соблюдайте следующие предписания: – Местные предписания касательно сточных вод. – Лин...
Монтаж 7 Logamax plus GB162-65/80/100 - Оставляем за собой право на изменения. 24 7.3 Подключение к системе подачи воздуха для горения и отвода дымовых газов 7.3.1 Конструкционные варианты исполнения Для конструктивных вариантов исполнения B 23, B 23P, B 33 , C 13 , C 33 , C 43 , C 53 , C 83 , C 93 ...
Монтаж 7 Logamax plus GB162-65/80/100 - Оставляем за собой право на изменения. 25 При подаче воздуха и удалении дыма через наружную стену разрешается использовать только сертифицированные вместе с котлом элементы из программы дополнительного оборудования. Более подробную информацию о базовых узлах с...
Монтаж 7 Logamax plus GB162-65/80/100 - Оставляем за собой право на изменения. 26 7.4 Выполнение электрических подключений Подключение электрических элементов производите в соответствии электрической схемой и указаниям инструкции по монтажу и сервисному обслуживанию соответствующего продукта. 7.4.1 ...
Монтаж 7 Logamax plus GB162-65/80/100 - Оставляем за собой право на изменения. 27 Ослабить 1 винт крышки электрических подключений и откинуть крышку вверх (рис. 23). Клеммная панель отопительного котла (рис. 24) предназначена для подключения внутренних и внешних электрических компонентов. В привед...
Монтаж 7 Logamax plus GB162-65/80/100 - Оставляем за собой право на изменения. 28 7.4.3 Описание подключений клеммника Подключите все требуемые компоненты к соответствующему клеммнику. 7.4.4 Подключение системы общего регулирования К отопительному котлу могут быть подключены следующие системы регули...
Монтаж 7 Logamax plus GB162-65/80/100 - Оставляем за собой право на изменения. 29 Монтаж блока управления помещения RC35 на отопительном котле с функцией регулирования отопления по наружной температуре. При регулировании отопительной системы только по наружной температуре можно установить блок управ...
Монтаж 7 Logamax plus GB162-65/80/100 - Оставляем за собой право на изменения. 32 7.4.11 Общая информация о подключении внешнего насоса котла Поскольку отопительный котел не оснащен насосом, к нему необходимо подключить насос. При использовании группы подключения со встроенным насосом: Информацию ...
Монтаж 7 Logamax plus GB162-65/80/100 - Оставляем за собой право на изменения. 34 7.4.14 Подключение к сети Смонтировать сетевой штекер на сетевом шнуре (рис. 42). Штекер сетевого кабеля вставить в розетку с защитным контактом (230 В переменного тока/50 Гц) (рис. 43). 7.4.15 Общее интегрирование...
Монтаж 7 Logamax plus GB162-65/80/100 - Оставляем за собой право на изменения. 35 К отопительному котлу могут быть подключены следующие функциональные модули: – Гелиомодуль SM10; – Модуль сообщений о неисправностях EM10; – Модуль гидравлической стрелки WM10; – Модуль смесителя MM10. Подключение моду...
Монтаж 7 Logamax plus GB162-65/80/100 - Оставляем за собой право на изменения. 36 Зафиксировать функциональный модуль (модули) в настенном кронштейне (рис. 46). Вынуть выдвижной ящик. Снять защитный колпачок штекеров обоих свободных присоединительных кабелей функционального модуля (рис. 47). ...
Монтаж 7 Logamax plus GB162-65/80/100 - Оставляем за собой право на изменения. 37 Подключить сетевой кабель 230 В переменного тока первого модуля к следующему модулю (рис. 49). Подключить свободный штекер соединительного кабеля шины EMS (рис. 48) к первому модулю (рис. 48, поз. 2). При использ...
Управление 8 Logamax plus GB162-65/80/100 - Оставляем за собой право на изменения. 39 8 Управление 8.1 Общие положения Отопительный котел оснащен пультом управления- главным регулятором BC10. С его помощью можно управлять отопительной установкой. Нажать и открыть панель управления (рис. 53). Главн...
Управление 8 Logamax plus GB162-65/80/100 - Оставляем за собой право на изменения. 41 Кнопка "Индикация состояния" С помощью кнопки "Индикация состояния" (рис. 55, поз. 4) на дисплее могут быть отображены актуальные значения температуры котловой воды, давления установки и т.д. См. та...
Управление 8 Logamax plus GB162-65/80/100 - Оставляем за собой право на изменения. 42 Дисплей На дисплее (рис. 58, поз. 9) отображаются установленные и актуальные значения параметров и коды состояния отопительной установки. В случае неисправности на дисплее появляется соответствующий код неисправнос...
Управление 8 Logamax plus GB162-65/80/100 - Оставляем за собой право на изменения. 43 Меню теста дымовых газов Шаг 1 [\/2/4| Индицируемое значение. Актуальная измеренная температура котловой водыв °C. См. также главу 13.3. Шаг 2 Активировать тест дымовых газов? Да: Шаг 3 Нет: Шаг 1 Шаг 3 Активир...
Управление 8 Logamax plus GB162-65/80/100 - Оставляем за собой право на изменения. 45 Меню ручного режима Шаг 1 [\/2/4| Индицируемое значение. Актуальная измеренная температура котловой водыв °C. См. также главу 13.3. Шаг 2 Активировать ручной режим? Да: Шаг 3 Нет: Шаг 1 Шаг 3 Активирование ручн...
Пуск в эксплуатацию 9 Logamax plus GB162-65/80/100 - Оставляем за собой право на изменения. 47 9 Пуск в эксплуатацию В этой главе приведены указания по правильному вводу отопительного котла в эксплуатацию. После проведения нижеописанных работ нужно заполнить протокол ввода в эксплуатацию (см. глав...
Пуск в эксплуатацию 9 Logamax plus GB162-65/80/100 - Оставляем за собой право на изменения. 49 Присоединить шланг к подводу воды и заполнить его водой (рис. 64). Следить за тем, чтобы в шланге не было воздуха. Закрыть водопроводный кран. Присоединить шланг к крану для наполнения и слива (рис. ...
Пуск в эксплуатацию 9 Logamax plus GB162-65/80/100 - Оставляем за собой право на изменения. 50 Определите давление по показаниям медленно заполнить отопительную установку (рис. 67). Считайте показания значения давления с аналогового манометра на группе подключения или на панели управления BC10 (...
Пуск в эксплуатацию 9 Logamax plus GB162-65/80/100 - Оставляем за собой право на изменения. 51 Удалить воздух из насоса, отвинтив винт для удаления воздуха на передней стороне насоса (рис. 70). Снова установить винт для удаления воздуха. Повторно проверить давления в системе по показаниям анал...
Пуск в эксплуатацию 9 Logamax plus GB162-65/80/100 - Оставляем за собой право на изменения. 52 9.1.2 Заполнение сифона водой Снять сифон (см. главу 7.2.10, стр. 22). Налить в сифон примерно один литр воды (рис. 71) и снова установить сифон на место. 9.2 Контроль и измерение 9.2.1 Контроль гермет...
Пуск в эксплуатацию 9 Logamax plus GB162-65/80/100 - Оставляем за собой право на изменения. 53 Медленно открыть газ. Для этого нажать кран для подачи газа и повернуть влево на ¼ оборота (рис. 72). Отключить напряжение отопительной установки (рис. 73). Новый участок трубопровода вплоть до места...
Пуск в эксплуатацию 9 Logamax plus GB162-65/80/100 - Оставляем за собой право на изменения. 54 Отвернуть на 2 оборота запорный винт на ниппеле (рис. 75) для измерения давления подключения газа и удаления воздуха и надеть на ниппель шланг. Медленно открыть газ. Для этого нажать кран для подачи га...
Пуск в эксплуатацию 9 Logamax plus GB162-65/80/100 - Оставляем за собой право на изменения. 55 9.2.4 Проверка оснащения приборами Ðèñ. 76 Êîíòðîëü íàêëååê ñ âèäîì ãàçà 2E G20 - 20mbar Горелка должна вводиться в эксплуатацию только с соответствующими соплами для газа (таб. 13). Обратитесь за информ...
Пуск в эксплуатацию 9 Logamax plus GB162-65/80/100 - Оставляем за собой право на изменения. 56 9.2.5 Измерение подаваемого давления газа (давления истечения) Открыть минимум два термостатических вентиля отопительных приборов. Отопительный котел не включать. Нажать и открыть панель управления (ри...
Пуск в эксплуатацию 9 Logamax plus GB162-65/80/100 - Оставляем за собой право на изменения. 58 9.2.6 Контроль и установка соотношения газ/воздух Открыть минимум два термостатических вентиля отопительных приборов. Отопительный котел не включать. Нажать и открыть панель управления (рис. 28, стр. 2...
Пуск в эксплуатацию 9 Logamax plus GB162-65/80/100 - Оставляем за собой право на изменения. 59 После того как светодиод "Горелка" (рис. 80, поз. 6) загорится, подождать одну минуту, пока отопительный котел не перейдет на частичную нагрузку. Снять показание разницы давления в сервисном ре...
Пуск в эксплуатацию 9 Logamax plus GB162-65/80/100 - Оставляем за собой право на изменения. 60 Нажать кнопку "Трубочист" (рис. 84, поз. 3), чтобы завершить процедуру измерения. См. также таб. 9, "Тест дымовых газов", стр. 43. Проверить, установлено ли желаемое значение мощности к...
Пуск в эксплуатацию 9 Logamax plus GB162-65/80/100 - Оставляем за собой право на изменения. 61 Нажать кнопку "Трубочист" (рис. 85, поз. 3), чтобы завершить процедуру измерения. См. также таб. 9, "Тест дымовых газов", стр. 43. 9.2.8 Измерение содержания окиси углерода Открыть мини...
Пуск в эксплуатацию 9 Logamax plus GB162-65/80/100 - Оставляем за собой право на изменения. 62 Выключить отопительную установку пусковым выключателем на главном регуляторе Logamatic BC10 (рис. 85, поз. 1). Отсоединить газоанализатор, снова установить колпачок на штуцер для замера параметров дымо...
Пуск в эксплуатацию 9 Logamax plus GB162-65/80/100 - Оставляем за собой право на изменения. 63 Подключить измерительный прибор в разрыв кабеля последовательно (рис. 89). Выбрать на измерительном приборе диапазон постоянного тока μA. Разрешение измерительного прибора должно быть не менее 1 μA. Вк...
Пуск в эксплуатацию 9 Logamax plus GB162-65/80/100 - Оставляем за собой право на изменения. 64 9.3 Установки 9.3.1 Установка теплопроизводительности Установить требуемую теплопроизводи-тельность на BC10 согласно меню "Установки" (таб. 12, стр. 45). Следовать таб. 15. 9.3.2 Установка максим...
Пуск в эксплуатацию 9 Logamax plus GB162-65/80/100 - Оставляем за собой право на изменения. 65 9.3.3 Настройка времени выбега насоса Установите время выбега насоса на 24 часа, если система отопления управляется по комнатной температуре и есть сегменты системы отопления, подверженные опасности замерз...
Пуск в эксплуатацию 9 Logamax plus GB162-65/80/100 - Оставляем за собой право на изменения. 66 9.4 Заключительные работы 9.4.1 Закрывание двери котла и панели управления Закрыть дверь котла (рис. 22) и запереть замок с помощью ключа для удаления воздуха, повернув его на ¼ оборота вправо. Нажать ...
Пуск в эксплуатацию 9 Logamax plus GB162-65/80/100 - Оставляем за собой право на изменения. 67 9.5 Протокол ввода в эксплуатацию Подпишите протокол проведенных работ по вводу в эксплуатацию и поставьте дату. Работы при вводе в эксплуатацию Стр. Значения замеров Примечания 1. Заполнение отопительно...
Выключение 10 Logamax plus GB162-65/80/100 - Оставляем за собой право на изменения. 68 10 Выключение 10.1 Выключение отопительной установки с помощью главного регулятора Выключите отопительный котел с помощью главного регулятора Logamatic BC10. При выводе из эксплуатации горелка автоматически отключ...
Осмотр 11 Logamax plus GB162-65/80/100 - Оставляем за собой право на изменения. 69 11 Осмотр Предложите Вашему заказчику заключить договор о ежегодном осмотре и необходимом техническом обслуживании. Какие работы должен предусматривать такой договор, можно прочитать в "Протоколе осмотра и техни...
Осмотр 11 Logamax plus GB162-65/80/100 - Оставляем за собой право на изменения. 70 11.2 Открывание двери котла Открыть замок котла ключом для удаления воздуха, повернув его на четверть оборота (рис. 97, лупа). Нажать запорное устройство вниз (рис. 97) и открыть дверь котла. 11.3 Проведение визуа...
Техническое обслуживание 12 Logamax plus GB162-65/80/100 - Оставляем за собой право на изменения. 74 12 Техническое обслуживание Провести подготовительные работы, как при осмотре (см. главу 11.1 "Техническое обслуживание", стр. 69). 12.1 Демонтаж двери котла Панель управления снять с две...
Техническое обслуживание 12 Logamax plus GB162-65/80/100 - Оставляем за собой право на изменения. 75 12.2.1 Демонтаж газовой арматуры Ослабить резьбовое соединение (рис. 100, поз. 1) на газовой арматуре и отсоединить 4 штекера (рис. 100, поз. 2) газовой арматуры. ВОЗМОЖНО ПОВРЕЖДЕНИЕ ОБОРУДОВАНИЯ ...
Техническое обслуживание 12 Logamax plus GB162-65/80/100 - Оставляем за собой право на изменения. 76 12.2.2 Демонтаж крышки горелки с вентилятором и газовой арматурой Отсоединить штекер подключения к сети (рис. 101, поз. 1) на вентиляторе. Отсоединить штекер тахокабеля (рис. 101, поз. 2) на вент...
Техническое обслуживание 12 Logamax plus GB162-65/80/100 - Оставляем за собой право на изменения. 77 Открыть 4 защелки на крышке горелки (рис. 103). Защелки могут быть туго натянуты Откинуть защелки. Снять крышку горелки с газовоздушным блоком (рис. 104). 12.2.3 Демонтаж горелки и уплотнения г...
Техническое обслуживание 12 Logamax plus GB162-65/80/100 - Оставляем за собой право на изменения. 80 Открыть 2 зажима слева и справа внизу на ванне для конденсата (рис. 111, поз. 1). Потянуть ванну для конденсата вниз (рис. 111, шаг 1) и извлечь вперед (рис. 111, шаг 2). Проверить уплотнение м...
Техническое обслуживание 12 Logamax plus GB162-65/80/100 - Оставляем за собой право на изменения. 81 Проверьте нижнюю и верхнюю часть теплообменника на наличие загрязнений. Очистить теплообменник сжатым воздухом или мягкой щеткой (рис. 113). Ванну для конденсата снова установите на место. По...
Техническое обслуживание 12 Logamax plus GB162-65/80/100 - Оставляем за собой право на изменения. 82 Вывести отопительный котел из эксплуатации (см. главу 10 "Выключение", стр. 68) и отключить напряжение. Снова разобрать отопительный котел и промыть теплообменник водой. Снова смонтиров...
Техническое обслуживание 12 Logamax plus GB162-65/80/100 - Оставляем за собой право на изменения. 83 Установить ручку задания максимальной температуры котловой воды (рис. 116, поз. 1) и ручку управления для заданного значения горячей воды (рис. 116, поз. 2) на максимальную температуру. Ввести по...
Показания дисплея 13 Logamax plus GB162-65/80/100 - Оставляем за собой право на изменения. 84 13 Показания дисплея В этой главе описывается, как можно считать сообщения о работе оборудования и сообщения о неисправностях с помощью главного регулятора Logamatic BC10, и поясняются значения этих сообщен...
Показания дисплея 13 Logamax plus GB162-65/80/100 - Оставляем за собой право на изменения. 85 Повесить панель управления на 2 крючка на отопительном котле (рис. 119). 13.2 Установка панели управления обратно на дверь котла Снять панель управления с рамы котла. Снова смонтировать панель управле...
Показания дисплея 13 Logamax plus GB162-65/80/100 - Оставляем за собой право на изменения. 86 13.5 Индицируемые коды [f/\/5| Установленное заданное значение времени выбега насоса. Указание : для времени выбега насоса следует устанавливать значение не менее [f/\/5| (= 5 минут). мин. [f/0/0| – [f/6/0|...
Показания дисплея 13 Logamax plus GB162-65/80/100 - Оставляем за собой право на изменения. 87 e [-/h/\| e [2/0/0| 1) Рабочая фаза:Отопительный котел находится в режиме отопления. Выкл. e [-/h/} 3) e [2/0/0| 1) Рабочая фаза:Отопительный котел находится в ручном режиме. Выкл. Слишком высокая температу...
Показания дисплея 13 Logamax plus GB162-65/80/100 - Оставляем за собой право на изменения. 88 e [0/l/\| e [2/8/4| 1) Фаза зажигания:Разрешена подача газа через газовую арматуру. Выкл. e [0/u/\| e [2/7/0| 1) Фаза пуска:Выполняется пуск отопительного котла после подачи сетевого напряжения или проведен...
Технические данные 14 Logamax plus GB162-65/80/100 - Оставляем за собой право на изменения. 100 14 Технические данные Технические данные предоставляют информацию о мощностных параметрах отопительного котла. Ед. изм. Logamax plus GB162-65 GB162-80 GB162-100 Номинальная тепловая нагрузка для G20 кВт 1...
Технические данные 14 Logamax plus GB162-65/80/100 - Оставляем за собой право на изменения. 101 Размеры и параметры для подключения Подключение к дымовой трубе Группа показателей дымовых газов для LAS II 6 (G61) Система отвода дымовых газов, с забором внутреннего воздуха на горение мм Ø 110 ( Ø 100 ...
Технические данные 14 Logamax plus GB162-65/80/100 - Оставляем за собой право на изменения. 102 Топливо и оснащение Гидравлическое сопротивление отопительного котла Топливо иоснащение Logamax plus GB162-65/80/100 Logamax plus GB162-65/80/100 Природный газ H (G20) Природный газ 3P (G31) Исполнение B ...
Список терминов 15 Logamax plus GB162-65/80/100 - Оставляем за собой право на изменения. 104 15 Список терминов Д Датчик горячей воды . . . . . . . . . . . . . . . . . . . . . . . 28 Датчик наружной температуры . . . . . . . . . . . . . . 28 Диагностика . . . . . . . . . . . . . . . . . . . . . . . ...
Buderus Котлы Инструкции
-
Buderus Logamax GB072-14
Инструкция по эксплуатации
-
Buderus Logamax GB072-24
Инструкция по эксплуатации
-
Buderus Logamax GB072-24K
Инструкция по эксплуатации
-
Buderus Logamax plus GB112-43
Инструкция по эксплуатации
-
Buderus Logamax plus GB162-100
Инструкция по эксплуатации
-
Buderus Logamax plus GB162-80
Инструкция по эксплуатации
-
Buderus Logamax U072
Инструкция по эксплуатации
-
Buderus Logamax U072-24
Инструкция по эксплуатации
-
Buderus Logamax U072-35
Инструкция по эксплуатации
-
Buderus Logano G125-25 SE
Инструкция по эксплуатации
-
Buderus Logano G125-25 WS
Инструкция по эксплуатации
-
Buderus Logano G125-32 SE
Инструкция по эксплуатации
-
Buderus Logano G125-32 WS
Инструкция по эксплуатации
-
Buderus Logano G125-40 SE
Инструкция по эксплуатации
-
Buderus Logano G125-40 WS
Инструкция по эксплуатации
-
Buderus Logano G215 WS
Инструкция по эксплуатации
-
Buderus Logano G215-52 WS
Инструкция по эксплуатации
-
Buderus Logano G215-64 WS 30008374
Инструкция по эксплуатации
-
Buderus Logano G221-20
Инструкция по эксплуатации
-
Buderus Logano G221-25
Инструкция по эксплуатации