BaltGaz B100W - инструкции и руководства

model-name

Водонагреватель BaltGaz B100W - инструкции пользователя по применению, эксплуатации и установке на русском языке читайте онлайн в формате pdf

1 Page 1
2 Page 2
3 Page 3
4 Page 4
5 Page 5
6 Page 6
7 Page 7
8 Page 8
9 Page 9
10 Page 10
11 Page 11
12 Page 12
13 Page 13
14 Page 14

Краткое содержание

Страница 2 - Название; Тип

2 1. ТЕХНИЧЕСКОЕ ОПИСАНИЕ 1.1 Назначение Накопительный бойлер косвенного нагрева предназначен для нагрева воды хозяйственно-бытового назначения за счѐт отбора тепла от подаваемого нагретого теплоносителя из внешнего источника, посредством встроенного в бойлер одного или нескольких витых трубчатых те...

Страница 4 - МОНТАЖ; Для подключения как горячей, так и холодной воды допускается

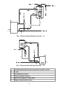
4 Тип H M A B B100W 906 840 570 340 Тип H M A B B100F 890 840 – 340 B150F 1215 840 – 340 B200F 1490 840 – 340 1. МОНТАЖ Монтаж изделия должен выполняться специализированной организацией при обязательном соблюдении следующих требований: Бойлер должен устанавливаться на твѐрдую стеновую (настенное исп...

Страница 7 - Рис. 3. Схема соединительной коробки бойлера

7 1.2 УСТАНОВКА ТЭН-а (опция) Конструкция бойлера позволяет устанавливать один дополнительный электрический нагревательный элемент (ТЭН). Подключение электрических соединений ТЭН-а должно осуществляться согласно схеме (рис. 3а) Рис. 3. Схема соединительной коробки бойлера 7 Автоматический клапан уда...

BaltGaz Водонагреватели Инструкции