BaltGaz B150F - Инструкция по эксплуатации

BaltGaz B150F

Водонагреватель BaltGaz B150F - инструкция пользователя по применению, эксплуатации и установке на русском языке. Мы надеемся, она поможет вам решить возникшие у вас вопросы при эксплуатации техники.

Если остались дополнительные вопросы — свяжитесь с нами через контактную форму.

1 Страница 1
2 Страница 2
3 Страница 3
4 Страница 4
5 Страница 5
6 Страница 6
7 Страница 7
8 Страница 8
9 Страница 9
10 Страница 10
11 Страница 11
12 Страница 12
13 Страница 13
14 Страница 14
Страница: / 14

Содержание:

  • Страница 2 – Название; Тип
  • Страница 4 – МОНТАЖ; Для подключения как горячей, так и холодной воды допускается
  • Страница 7 – Рис. 3. Схема соединительной коробки бойлера
  • Страница 8 – Технические характеристики при установке ТЭН-а; Накопительный бойлер косвенного нагрева
  • Страница 12 – СВИДЕТЕЛЬСТВО О ПРИЁМКЕ; «HAJDU Hajdúsági Ipari Zrt.»
Загрузка инструкции

УВАЖАЕМЫЙ ПОКУПАТЕЛЬ!

Благодарим Вас за то, что Вы отдали предпочтение нашему изделию.

Вы приобрели накопительный «Бойлер косвенного нагрева настенного
(индекс W) или напольного (индекс F) исполнения BALTGAZ AQUA B100W/
B100F/B150F/B200F ».

При покупке «Бойлера косвенного нагрева настенного (индекс W)

или напольного (индекс F) исполнения BALTGAZ AQUA B100W/B100F/
B150F/B200F » проверьте комплектность поставки (см. раздел) и товарный
вид изделия. Также требуйте заполнения торгующей организацией талонов на
гарантийный ремонт.

При покупке «Бойлера косвенного нагрева настенного (индекс W)

или

напольного

(индекс

F)

исполнения

BALTGAZ

AQUA

B100W/B100F/B150F/B200F » с использованием кредита должен быть
составлен график платежей с указанием полной суммы, подлежащей выплате.
График платежей должен быть подписан Покупателем с указанием даты и
расшифровкой подписи.

«Бойлер косвенного нагрева настенного (индекс W) или напольного

(индекс F) исполнения BALTGAZ AQUA B100W/B100F/B150F/B200F » и
данное руководство являются двумя неотъемлемыми составляющими
предлагаемого товара. Руководство содержит сведения о порядке установки
«Бойлера косвенного нагрева настенного (индекс W) или напольного (индекс
F) исполнения BALTGAZ AQUA B100W/B100F/B150F/B200F », правилах его
эксплуатации, монтажа и технического обслуживания, соблюдение которых
обеспечит длительную безотказную и безопасную работу изделия.
Пожалуйста, внимательно ознакомьтесь с руководством перед вводом
«Бойлера косвенного нагрева настенного (индекс W) или напольного (индекс
F) исполнения BALTGAZ AQUA B100W/B100F/B150F/B200F » в
эксплуатацию, следуйте приведенным в нем указаниям и бережно храните его
для дальнейшего пользования.

С уважением, HAJDU Hajdúsági Ipari Zrt., Hungary

(Промышленное ЗАО «ХАЙДУ», Венгрия)

Все

работы

по

установке,

монтажу,

профилактическому

обслуживанию,

устранению

неисправностей

производятся

только

специализированной сервисной организацией. Бойлер не предназначен для
использования лицами (включая детей) с пониженными умственными
способностями или при отсутствии у них жизненного опыта.

Ответственность за безопасную эксплуатацию бойлера и содержание

его в надлежащем состоянии несет его владелец. Несоблюдение изложенных
в руководстве мер безопасности и правил установки, пользования и
технического обслуживания может привести выходу бойлера из строя,
нарушению герметизации, ожогу.

Компания «HAJDU Hajdúsági Ipari Zrt.» постоянно ведет работу по

усовершенствованию

выпускаемой продукции и оставляет за собой право вносить

необходимые изменения в конструкцию бойлера. Данные изменения могут быть не
отражены в руководстве по

эксплуатации.

"Загрузка инструкции" означает, что нужно подождать пока файл загрузится и можно будет его читать онлайн. Некоторые инструкции очень большие и время их появления зависит от вашей скорости интернета.

Краткое содержание

Страница 2 - Название; Тип

2 1. ТЕХНИЧЕСКОЕ ОПИСАНИЕ 1.1 Назначение Накопительный бойлер косвенного нагрева предназначен для нагрева воды хозяйственно-бытового назначения за счѐт отбора тепла от подаваемого нагретого теплоносителя из внешнего источника, посредством встроенного в бойлер одного или нескольких витых трубчатых те...

Страница 4 - МОНТАЖ; Для подключения как горячей, так и холодной воды допускается

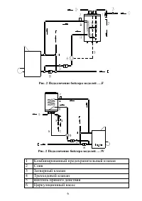
4 Тип H M A B B100W 906 840 570 340 Тип H M A B B100F 890 840 – 340 B150F 1215 840 – 340 B200F 1490 840 – 340 1. МОНТАЖ Монтаж изделия должен выполняться специализированной организацией при обязательном соблюдении следующих требований: Бойлер должен устанавливаться на твѐрдую стеновую (настенное исп...

Страница 7 - Рис. 3. Схема соединительной коробки бойлера

7 1.2 УСТАНОВКА ТЭН-а (опция) Конструкция бойлера позволяет устанавливать один дополнительный электрический нагревательный элемент (ТЭН). Подключение электрических соединений ТЭН-а должно осуществляться согласно схеме (рис. 3а) Рис. 3. Схема соединительной коробки бойлера 7 Автоматический клапан уда...

Характеристики

Другие модели - Водонагреватели BaltGaz

Все водонагреватели BaltGaz