Ballu BHP-W3-25LN - инструкции и руководства
Тепловентилятор Ballu BHP-W3-25LN - инструкции пользователя по применению, эксплуатации и установке на русском языке читайте онлайн в формате pdf
Инструкции:
Инструкция по эксплуатации Ballu BHP-W3-25LN
1
2
3
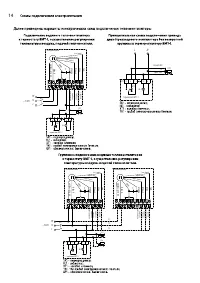
4
5
6
7
8
9
10
11
12
13
14
15
16
17
18
19
20
21
22
23
24
25
26
27
28
29
30
31
32
Ballu Тепловентиляторы Инструкции
-
Ballu BHP-W2-100-LN
Инструкция по эксплуатации
-
Ballu BHP-W2-100-S
Инструкция по эксплуатации
-
Ballu BHP-W2-40-LN
Инструкция по эксплуатации
-
Ballu BHP-W2-40-S
Инструкция по эксплуатации
-
Ballu BHP-W2-70-LN
Инструкция по эксплуатации
-
Ballu BHP-W2-70-S
Инструкция по эксплуатации
-
Ballu BHP-W3-15LN
Инструкция по эксплуатации
-
Ballu BHP-W3-20-S
Инструкция по эксплуатации
-
Ballu BHP-W3-30-S
Инструкция по эксплуатации
-
Ballu BHP-W3-50-S
Инструкция по эксплуатации
-
Ballu BHP-W4-15-D
Инструкция по эксплуатации
-
Ballu BHP-W4-15-D/S
Инструкция по эксплуатации
-
Ballu BHP-W4-15-S
Инструкция по эксплуатации
-
Ballu BHP-W4-20-D
Инструкция по эксплуатации
-
Ballu BHP-W4-20-D/S
Инструкция по эксплуатации
-
Ballu BHP-W4-20-S
Инструкция по эксплуатации
-
Ballu BHH/M-10
Инструкция по эксплуатации
-
Ballu BFH/S-12
Инструкция по эксплуатации
-
Ballu BFH/S-11
Инструкция по эксплуатации
-
Ballu BFH/S-04
Инструкция по эксплуатации