Aurora AGE 6500 D - инструкции и руководства
Генератор Aurora AGE 6500 D - инструкции пользователя по применению, эксплуатации и установке на русском языке читайте онлайн в формате pdf
Инструкции:
Инструкция по эксплуатации Aurora AGE 6500 D
1
2
3
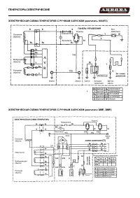
4
5
6
7
8
9
10
11
12
13
14
15
Aurora Генераторы Инструкции
-
Aurora AGE 7500 DZN
Инструкция по эксплуатации
-
Aurora AGE 12000 D PLUS 14685
Инструкция по эксплуатации
-
Aurora AGE 12500 DSX DUAL 14686
Инструкция по эксплуатации
-
Aurora AGE 3500 6771
Инструкция по эксплуатации
-
Aurora AGE 3500 D 6772
Инструкция по эксплуатации
-
Aurora AGE 6500 D 6773
Инструкция по эксплуатации
-
Aurora AGE 6500 DSX 6774
Инструкция по эксплуатации
-
Aurora AGE 7500 D 6775
Инструкция по эксплуатации
-
Aurora AGE 7500 DSX 6776
Инструкция по эксплуатации
-
Aurora AGE 8500 D PLUS 14683
Инструкция по эксплуатации
-
Aurora AGE 12000 DZN PLUS 14687
Инструкция по эксплуатации
-
Aurora AGE 7500 DZN 10403
Инструкция по эксплуатации
-
Aurora AGE 8500 DZN PLUS 14684
Инструкция по эксплуатации
-
Aurora ADE 4500 D 14688
Инструкция по эксплуатации
-
Aurora ADE 6500 D 14689
Инструкция по эксплуатации
-
Aurora AGE 4000i 19854
Инструкция по эксплуатации
-
Aurora AGE 8500 DZN PLUS
Инструкция по эксплуатации
-
Aurora AGE 8500 D PLUS
Инструкция по эксплуатации
-
Aurora AGE 7500 DSX
Инструкция по эксплуатации
-
Aurora AGE 7500 D
Инструкция по эксплуатации