Водонагреватели Haier L1P18-F21M HEC - инструкция пользователя по применению, эксплуатации и установке на русском языке. Мы надеемся, она поможет вам решить возникшие у вас вопросы при эксплуатации техники.
Если остались вопросы, задайте их в комментариях после инструкции.
"Загружаем инструкцию", означает, что нужно подождать пока файл загрузится и можно будет его читать онлайн. Некоторые инструкции очень большие и время их появления зависит от вашей скорости интернета.

1 2
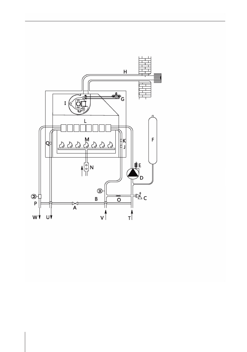
A – Кл ап ан п одп и тки
B – Датч и к п ротока воды
C – Кл ап ан безоп асн ости
си стем ы отоп л ен и я
D – Ци ркул я ци он н ы й н асос
E – Воздухоотводч и к
F – Расш и ри тел ьн ы й бак
G – Рел е давл ен и я воздуха
H – Ды м овая труба
I – Вен ти л я тор
J – Датч и к отоп л ен и я
K – Терм остат
огран и ч и тел я тем п ературы
L – Теп л ообм ен н и к
M – Горел ка
N – Газовы й кл ап ан
O – П ереп ускн ой кл ап ан
P – Рел е давл ен и я воды
Q – Датч и к ГВС
T – Обратн ая м аги страл ь
си стем ы отоп л ен и я
U – П одач а ГВС
V – Вход хол одн ой воды
W – П одач а си стем ы
отоп л ен и я
Схема ци ркул я ци и воды би терм и ческого котл а
(закы тая кам ера сгоран и я )
Содержание
- 3 П ерекл ючен и е режи ма «Зи ма/лето»; Автозап уск
- 4 Н астен н ы й газовы й котел; И н струкци я п о устан овке (русская верси я )
- 5 Други е м еры п редосторожн ости
- 6 Демон таж п ередн ей п ан ел и
- 7 Устан овка
- 11 Схема ком п он ен тов
- 14 Признаки неисправности и метод их устранения
- 15 Выя влен и е н еи сп равн остей и и х устран ен и е
как установить режим авто чтобы котел включался при определенной температуре в помещении,до определенной температуры опускался запускался и выключался допустим при 77 гпадусах