Водонагреватели Baxi UBT 100, белый 100020656 - инструкция пользователя по применению, эксплуатации и установке на русском языке. Мы надеемся, она поможет вам решить возникшие у вас вопросы при эксплуатации техники.
Если остались вопросы, задайте их в комментариях после инструкции.
"Загружаем инструкцию", означает, что нужно подождать пока файл загрузится и можно будет его читать онлайн. Некоторые инструкции очень большие и время их появления зависит от вашей скорости интернета.

Водонагреватель
косвенного
нагрева
UBT
Руководство
по
установке
и
эксплуатации
- 14 -
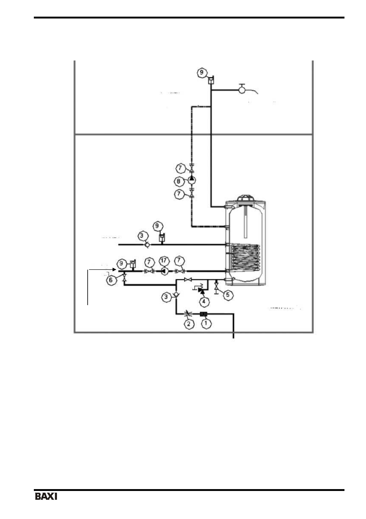
Водонагреватель
UBT
с
одним
теплообменником
-
змеевиком
с
котлом
Компоненты
системы
:
1.
Фильтр
2.
Редуктор
давления
3.
Обратный
клапан
4.
Предохранительный
клапан
(
давление
срабатывания
0,8
МПа
(8
бар
))
5.
Сливной
патрубок
водонагревателя
6.
Контур
замкнутой
циркуляции
под
давлением
7.
Соединительная
муфта
насоса
8.
Насос
контура
вспомогательной
циркуляции
9.
Выпуск
контура
закрытой
циркуляции
10.
Регулятор
расхода
11.
Циркуляционный
насос
контура
«
котел
-
нагреватель
косвенного
нагрева
»
Примечание
:
Данная
схема
включает
только
технические
чертежи
изделия
.
Не
включает
подключение
к
системе
автоматического
контроля
.
Данная
схема
не
включает
устанавливаемые
на
котел
комплектующие
,
в
т
.
ч
.
предохранительный
клапан
,
терморегулирующий
клапан
,
обратный
клапан
,
а
также
стандартные
клапаны
и
арматуру
.
Подача
теплоносителя
в
змеевик
Обратная
линия
в
котел
Рециркуляция
Потребители
Вход
холодной
воды