Водонагреватели Baxi UBT 100, белый 100020656 - инструкция пользователя по применению, эксплуатации и установке на русском языке. Мы надеемся, она поможет вам решить возникшие у вас вопросы при эксплуатации техники.
Если остались вопросы, задайте их в комментариях после инструкции.
"Загружаем инструкцию", означает, что нужно подождать пока файл загрузится и можно будет его читать онлайн. Некоторые инструкции очень большие и время их появления зависит от вашей скорости интернета.

Водонагреватель
косвенного
нагрева
UBT
Руководство
по
установке
и
эксплуатации
- 12 -
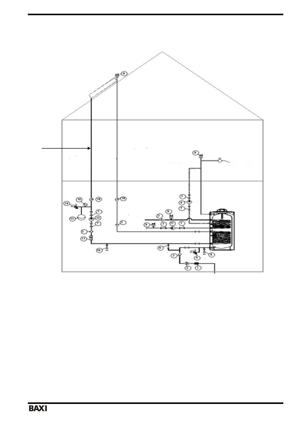
Водонагреватель
UBT DC
с
двумя
теплообменниками
-
змеевиками
с
солнечным
коллектором
Компоненты
системы
:
1.
Фильтр
2.
Редуктор
давления
3.
Обратный
клапан
4.
Предохранительный
клапан
(
давление
срабатывания
0,8
МПа
(8
бар
))
5.
Сливной
патрубок
водонагревателя
6.
Сливной
кран
7.
Соединительная
муфта
насоса
8.
Насос
контура
вспомогательной
циркуляции
9.
Система
автоматического
удаления
воздуха
10.
с
учетом
высоты
здания
)
11.
Манометр
12.
Термодатчик
13.
Выпуск
контура
закрытой
циркуляции
14.
Регулятор
расхода
15.
Циркуляционный
насос
16.
Расширительный
бак
17.
Предохранительный
клапан
(
давление
срабатывания
подбирается
18.
Циркуляционный
насос
контура
«
котел
-
нагреватель
косвенного
нагрева
»
Примечание
:
Данная
схема
включает
только
технические
чертежи
изделия
.
Данная
схема
не
включает
подключение
к
системе
автоматического
контроля
.
Данная
схема
не
включает
устанавливаемые
на
котел
комплектующие
,
в
т
.
ч
.
предохранительный
клапан
,
терморегулирующий
клапан
,
обратный
клапан
,
а
также
стандартные
клапаны
и
арматуру
.
Подача
теплоносителя
в
коллектор
Подача
теплоносителя
из
коллектора
Рециркуляция
Потребители
Вход
холодной
воды
Верхний
змеевик
к
котлу