TECHNO Power KVZ 300-85-3000 RH04000844 - Инструкция по эксплуатации

TECHNO Power KVZ 300-85-3000 RH04000844

Обогреватель TECHNO Power KVZ 300-85-3000 RH04000844 - инструкция пользователя по применению, эксплуатации и установке на русском языке. Мы надеемся, она поможет вам решить возникшие у вас вопросы при эксплуатации техники.

Если остались дополнительные вопросы — свяжитесь с нами через контактную форму.

1 Страница 1
2 Страница 2
3 Страница 3
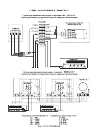
4 Страница 4
5 Страница 5
6 Страница 6
7 Страница 7
8 Страница 8
9 Страница 9
10 Страница 10
11 Страница 11
Страница: / 11
Загрузка инструкции

КОНВЕКТОРЫ

ВСТРАИВАЕМЫЕ

"Загрузка инструкции" означает, что нужно подождать пока файл загрузится и можно будет его читать онлайн. Некоторые инструкции очень большие и время их появления зависит от вашей скорости интернета.

Характеристики

Другие модели - Обогреватели TECHNO

Все обогреватели TECHNO