TECHNO Power KVZ 150-65-1200 RH04000567 - инструкции и руководства
Обогреватель TECHNO Power KVZ 150-65-1200 RH04000567 - инструкции пользователя по применению, эксплуатации и установке на русском языке читайте онлайн в формате pdf
Инструкции:
Инструкция по эксплуатации TECHNO Power KVZ 150-65-1200 RH04000567
1
2
3
4
5
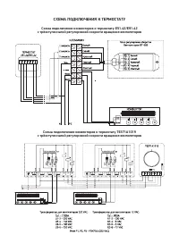
6
7
8
9
10
11
TECHNO Обогреватели Инструкции
-
TECHNO Power KVZ 150-105-1200 RH04000524
Инструкция по эксплуатации
-
TECHNO Power KVZ 150-105-1300 RH04000525
Инструкция по эксплуатации
-
TECHNO Power KVZ 150-105-1600 RH04000528
Инструкция по эксплуатации
-
TECHNO Power KVZ 150-105-2200 RH04000534
Инструкция по эксплуатации
-
TECHNO Power KVZ 150-65-2100 RH04000576
Инструкция по эксплуатации
-
TECHNO Power KVZ 150-85-1400 RH04000612
Инструкция по эксплуатации
-
TECHNO Power KVZ 150-85-1600 RH04000614
Инструкция по эксплуатации
-
TECHNO Power KVZ 150-85-1800 RH04000616
Инструкция по эксплуатации
-
TECHNO Power KVZ 300-105-4600 RH04000774
Инструкция по эксплуатации
-
TECHNO Power KVZ 300-85-1300 RH04000827
Инструкция по эксплуатации
-
TECHNO Power KVZ 300-85-2500 RH04000839
Инструкция по эксплуатации
-
TECHNO Power KVZ 300-85-3000 RH04000844
Инструкция по эксплуатации
-
TECHNO Power KVZ 300-85-700 RH04000864
Инструкция по эксплуатации
-
TECHNO Power KVZ 300-85-900 RH04000866
Инструкция по эксплуатации
-
TECHNO Power Vent KVZVh 270-130-1400 RH04002277
Инструкция по эксплуатации
-
TECHNO Power Vent KVZVh 270-130-1500 RH04002278
Инструкция по эксплуатации
-
TECHNO Power Vent KVZVh 270-130-1700 RH04002280
Инструкция по эксплуатации
-
TECHNO Power Vent KVZVh 270-130-1800 RH04002281
Инструкция по эксплуатации
-
TECHNO Power Vent KVZVh 270-130-1900 RH04002282
Инструкция по эксплуатации
-
TECHNO Power Vent KVZVh 270-130-2200 RH04002285
Инструкция по эксплуатации