SIME RMG 70 MK.II - Инструкция по эксплуатации

SIME RMG 70 MK.II

Котел SIME RMG 70 MK.II - инструкция пользователя по применению, эксплуатации и установке на русском языке. Мы надеемся, она поможет вам решить возникшие у вас вопросы при эксплуатации техники.

Если остались дополнительные вопросы — свяжитесь с нами через контактную форму.

1 Страница 1
2 Страница 2
3 Страница 3
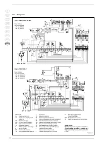
4 Страница 4
5 Страница 5
6 Страница 6
7 Страница 7
8 Страница 8
9 Страница 9
10 Страница 10
11 Страница 11
12 Страница 12
13 Страница 13
14 Страница 14
15 Страница 15
16 Страница 16
17 Страница 17
18 Страница 18
19 Страница 19
20 Страница 20
21 Страница 21
Страница: / 21

Содержание:

  • Страница 2 – ИНСТРУКЦИИ ПО УСТАНОВКЕ; ОГЛАВЛЕНИЕ; ВАЖНО; которому присоединяется провод заземления.; RMG
  • Страница 3 – RUS; ОПИСАНИЕ ОБОРУДОВАНИЯ
  • Страница 4 – УСТАНОВКА
  • Страница 6 – Tetto piano
  • Страница 8 – ТЕХНИЧЕСКИЕ ХАРАКТЕРИСТИКИ
  • Страница 10 – ИСПОЛЬЗОВАНИЕ И УХОД
  • Страница 13 – ПРЕДУПРЕЖДЕНИЯ; ЗАПУСК И РАБОТА МЕХАНИЗМА; ИНСТРУКЦИИ ПО ИСПОЛЬЗОВАНИЮ
  • Страница 14 – ВКЛЮЧЕНИЕ
Загрузка инструкции

Инструкция
по эксплуатации

Газовый напольный котел SIME RMG 70 MK.II

Цены на товар на сайте:

http://kotly.vseinstrumenti.ru/gazovye/napolnye/sime/sime__rmg_70_mk.ii/

Отзывы и обсуждения товара на сайте:

http://kotly.vseinstrumenti.ru/gazovye/napolnye/sime/sime__rmg_70_mk.ii/#tab-Responses

"Загрузка инструкции" означает, что нужно подождать пока файл загрузится и можно будет его читать онлайн. Некоторые инструкции очень большие и время их появления зависит от вашей скорости интернета.

Краткое содержание

Страница 2 - ИНСТРУКЦИИ ПО УСТАНОВКЕ; ОГЛАВЛЕНИЕ; ВАЖНО; которому присоединяется провод заземления.; RMG

ИНСТРУКЦИИ ПО УСТАНОВКЕ ОГЛАВЛЕНИЕ 1 ОПИСАНИЕ ОБОРУДОВАНИЯ . . . . . . . . . . . . . . . . . . . . . . . . . . . . . . . . . . . . . . . . . . . . . . . . . . . . . . . . . . . . . . . . . . стр. 116 2 УСТАНОВКА . . . . . . . . . . . . . . . . . . . . . . . . . . . . . . . . . . . . . . . . . . . . ...

Страница 3 - RUS; ОПИСАНИЕ ОБОРУДОВАНИЯ

116 IT ES PT GB FR BE GR RO RUS 1.1 ВВЕДЕНИЕ Котлы “RMG Mk.II” являются генераторами горячей воды и относятся к установкам среднеймощности. Генераторы спроектированы всогласии с директивами европейского союза 90/396/CEE, 89/336/CEE, 73/23/CEE, 92/42/CEE иевропейской нормой EN 656.Котлы могут работат...

Страница 4 - УСТАНОВКА

117 IT ES PT GB FR BE GR RO RUS Установка котла предполагается стационарной и должна обязательно осуществляться специализированной фирмой, как это указано в законе 46/90,следуя всем инструкциям и предписаниямданного руководства. Кроме того следуетпридерживаться предписаний пожарнойохраны и газовой и...

Характеристики

Другие модели - Котлы SIME

Все котлы SIME