Страница 2 - ОГЛАВЛЕНИЕ; OF
Данный документ должен быть сохранен вместе с "Сертификатом о прохождении приемочных испытаний" , хранящимся в камере сгорания. В упаковке горелки "2R GT OF" находятся инструкции по установке, функционированию и уходу для горелки на дизельном топливе. После проведения проверочных исп...
Страница 3 - Описание оборудования; Диаметр поставляющей трубы
98 1.1 ВВЕДЕНИЕ Чугунные котлы “1R/2R OF - 2R OF S” , работающие на дизельном топливе илина газе, спроектированы в согласии сдирективами европейского союза 90/396/CEE, 89/336/CEE, 73/23/CEE, 92/42/CEE. Чугунные котлы “2R GT OF” , работающие на дизельном топливе,отвечают директиве 92/42 CEE.Термосекц...
Страница 5 - MINOR 8
100 1.5 РАЗМЕРЫ КАМЕРЫ СГОРАНИЯ К а м е р а с г о р а н и я п р я м о т о ч н а я . Е еразмеры указаны на чертеже 3. Чертеж 3 Модель “1R OF” 6 7 8 9 A мм 310 310 310 310 B мм 310 310 310 310 L мм 448 524 600 676 Объем в м 3 0,038510 0,045129 0,051748 0,058367 “2R OF/OF S/GT OF” 6 7 8 9 10 11 12 13 1...
Страница 6 - УСТАНОВКА
101 2.1 КОТЕЛЬНАЯ Помещение котельной должно отвечатьт р е б о в а н и я м н о р м ы р а з м е щ е н и ятермогенераторов на жидком топливе. 2.2 РАЗМЕРЫ КОТЕЛЬНОЙ Ус т а н о в и т ь к о т е л н а з а р а н е е приготовленный фундамент высотой нем е н е е 1 0 с м . Д л я у с т а н о в к и к о р п у сс...
Страница 8 - ПЕРЕЧЕНЬ
корпуса котла. – Установить крепления в начальные позиции; – П р и к р е п и т ь о б е п е р е д н и е д в е р ц ы (верхнюю и нижнюю); – Установить дымовую камеру и фланец, как это указано нп чертеже 6/a. ПРИМЕЧАНИЕ: Перед началом общегомонтажа оборудования чугунный корпус следует испытать на прочно...
Страница 9 - Зонд предохранительного термостата
котла. Прежде чем начать проведениел ю б о й о п е р а ц и и н а эл е к т р о щ и т е ,необходимо отключить электропитание. 2.8 УСТАНОВКА ТЕРМОСТАТА ПОМЕЩЕНИЯ RVA43.222 (ОПЦИЯ) Всеми функциями котла “2R GT OF” может управлять подстанция код 8096303,обеспеченная зондом внешней температуры (SE) и зонд...
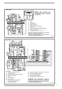
Страница 10 - Котел “2R GT”; Горелка; При; Кабель
105 Чертеж 9/a Котел “2R GT” ПЕРЕЧЕНЬF Плавкий предохранитель (Т 6.3А) IG Общий выключательTC Двухступенчатый регулирующий термостатTS Термостат безопасности B Горелка PI Насос оборудования PB Насос бойлера C Соединители регулятора RVA 43.222 (черный-красный-коричневый) TA Термостат помещения UA Еди...
Страница 11 - ИСПОЛЬЗОВАНИЕ И УХОД
106 3.1 КОНТРОЛЬ ПЕРЕД ЗАПУСКОМ В момент произведения первого запускаоборудования следует провести следующие проверки:– Убедиться в том, что котел наполнен водой и воздушные мешки удалены. – Убедиться в том, что все заслонки открыты. – Подтвердить проходимость дымовой трубы. – П р о ко н т р ол и р ...
Страница 12 - СЕЗОННАЯ ЧИСТКА
ч е р т е ж 11 ) . В с л у ч а е о т к л ю ч е н и якотлоагрегата на длительный периодн е о б хо д и м о в ы п о л н и т ь с л е д у ю щ и еоперации:– поставьте главный рубильник системы в положение "выкл."; – закройте топливные и водные краны тепловой системы; – в с л у ч а е в о з м ож н ы...
Страница 13 - Период; ИНСТРУКЦИИ ПО ИСПОЛЬЗОВАНИЮ “RVA 43.222”; Для полноценного использования возможностей регулятора
ДЛЯ ВКЛЮЧЕНИЯ ОТОПЛЕНИЯ – Включить сетевой включатель.– Установить точное время и день недели. – Выбрать автоматический режим, используя кнопку . ДЛЯ УСТАНОВКИ ВРЕМЕНИ ИСПОЛЬЗОВАНИЕ АВТОМАТИЧЕСКОГО РЕЖИМА В автоматическом режиме температура помещениярегулируется, исходя из заданных периодов отоплени...