Обогреватели KALASHNIKOV KVС-C10W12-11-БА - инструкция пользователя по применению, эксплуатации и установке на русском языке. Мы надеемся, она поможет вам решить возникшие у вас вопросы при эксплуатации техники.
Если остались вопросы, задайте их в комментариях после инструкции.
"Загружаем инструкцию", означает, что нужно подождать пока файл загрузится и можно будет его читать онлайн. Некоторые инструкции очень большие и время их появления зависит от вашей скорости интернета.

20
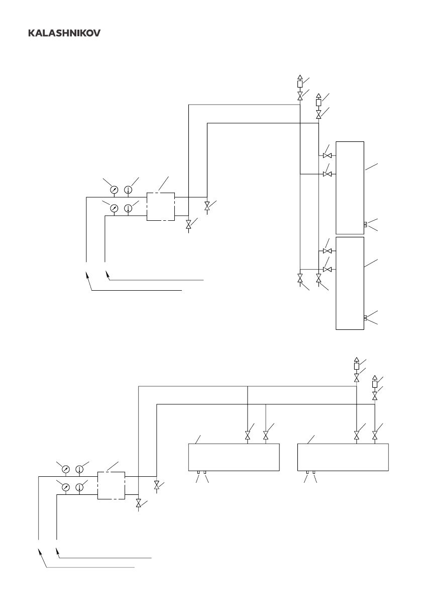
Рисунок 20. Схема подключения к тепловой сети вертикально расположенных завес
5
5
6
6
4
2
2
1
1
2
2
2
2
2
2
2
2
3
3
7
7
7
7
теплопровод подающий
теплопровод обратный
Т1
Т2
1 - тепловая завеса;
2 - шаровый кран;
3 - воздухоотводчик;
4 - смесительный узел;
5 - манометр;
6 - термометр;
7 - выпускные клапаны.
Рисунок 21. Схема подключения к тепловой сети горизонтального расположенных завес
5
6
5
6
4
2
Т2 Т1
2
1
1
2
2
2
2
2
2
3
3
7
7
7
7
1 - тепловая завеса;
2 - шаровый кран;
3 - воздухоотводчик;
4 - смесительный узел;
5 - манометр;
6 - термометр;
7 - выпускные клапаны.
теплопровод обратный
теплопровод подающий













