Обогреватели Hintek IO-20 2 кВт 04.07.01.214378 - инструкция пользователя по применению, эксплуатации и установке на русском языке. Мы надеемся, она поможет вам решить возникшие у вас вопросы при эксплуатации техники.
Если остались вопросы, задайте их в комментариях после инструкции.
"Загружаем инструкцию", означает, что нужно подождать пока файл загрузится и можно будет его читать онлайн. Некоторые инструкции очень большие и время их появления зависит от вашей скорости интернета.
Загружаем инструкцию

17
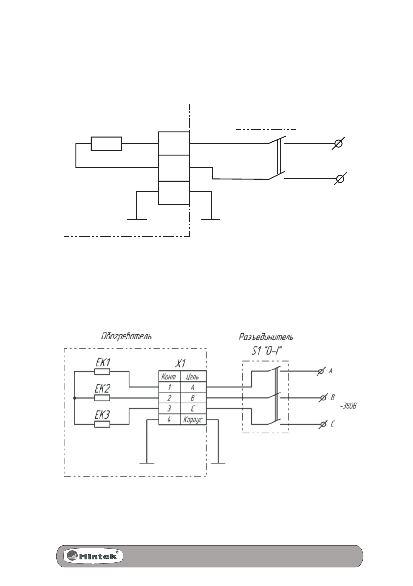
ПРИЛОЖЕНИЕ
Рис. 5.
Схема подключения обогревателей IO-10, IO-15, IO-20
Рис. 6. Схема подключения обогревателей IO-30, IO-45, IO-60
L
L
~220 В
N
N
EK1
ХT1
S1 "O-I"
PE
Обогреватель
Разъединитель
Содержание
- 3 СОДЕРЖАНИЕ; Примерная площадь обогрева инфракрасных
- 4 Используемые обозначения
- 5 ТРЕБОВАНИЯ БЕЗОПАСНОСТИ
- 7 УСТРОЙСТВО ИНФРАКРАСНОГО; Несущая конструкция состоит из стального корпуса, отражате-
- 8 ПРИМЕРНАЯ ПЛОЩАДЬ ОБОГРЕВА
- 9 ХАРАКТЕРИСТИКА И ПАРАМЕТРЫ; Правила и условия монтажа
- 10 Минимальные расстояния от прибора до других поверхностей.; ИНТЕНСИВНОСТЬ ТЕПЛОВОГО ОБЛУЧЕНИЯ; Интенсивность теплового облучения на человека не должна; ПОДГОТОВКА К РАБОТЕ; При длительном нахождении в зоне обогрева расстояние
- 14 Уход и обслуживание; ВОЗМОЖНЫЕ НЕИСПРАВНОСТИ
- 15 ТРАНСПОРТИРОВАНИЕ И ХРАНЕНИЕ; СВИДЕТЕЛЬСТВО О ПРИЕМКЕ
- 16 ГАРАНТИИ ИЗГОТОВИТЕЛЯ
- 17 ПРИЛОЖЕНИЕ













