Обогреватели FRICO AD410W3 - инструкция пользователя по применению, эксплуатации и установке на русском языке. Мы надеемся, она поможет вам решить возникшие у вас вопросы при эксплуатации техники.
Если остались вопросы, задайте их в комментариях после инструкции.
"Загружаем инструкцию", означает, что нужно подождать пока файл загрузится и можно будет его читать онлайн. Некоторые инструкции очень большие и время их появления зависит от вашей скорости интернета.

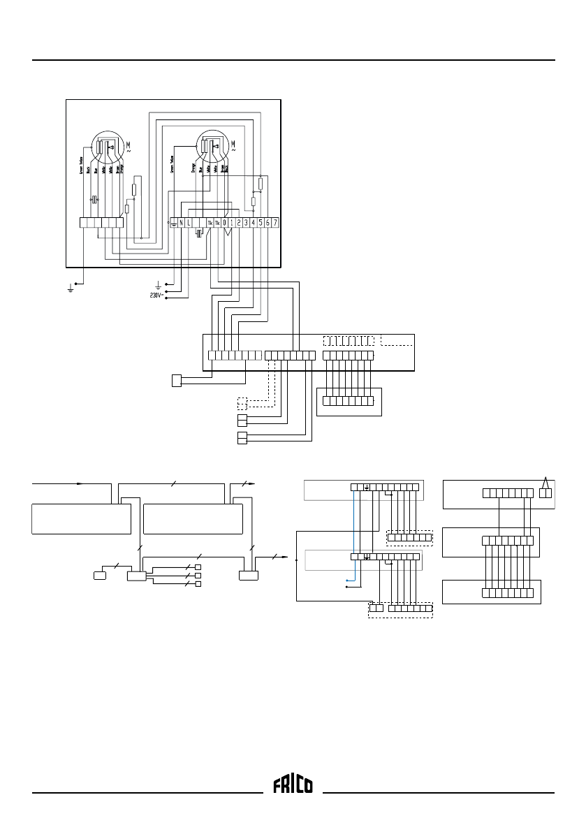
Thermozone AD300 W, AD400 W
8
Level 3
AD 300 W / AD 400 W
9
L
5
4
6 8
N
ADEAEB
AD320/AD420W
ADEAIB
50
20
31
51
30
40 41
86
80
83
87
82
84 85
21
81
16
10
13
17
12
14 15
11
10
4
7
11
6
8 9
5
ADEAR
ADEAOS
MDCDC
SD20
ADEAIS
230V~
AD320W
AD420W
2 4 5 6
1
N
L
Tk Tk 0
2 4 5 6
1
N
L
Tk Tk 0
AD320W
AD420W
4
9
N
L
5 6 8
4
9
N
L
5 6 8
40 41
230V ~, Motor and control
AD320W
AD420W
4+PE
AD320W
AD420W
2+PE
ADEAEB
7+PE
ADEAR
8x0,5
mm2
ADEAOS
MDCDC
ADEAIS
ADEAEB
3x0,5
mm2
3
2x0,5
mm2
2x0,5
mm2
2x0,5
mm2
5+PE
86
80
83
87
82
8485
81
10
4
7
11
6
8 9
5
ADEAR
ADEAEB
ADEAIB
86
80
83
87
82
8485
81
40 41
ADEAEB
ADEAIB
16
(10
13
17)
12
14 15
11













