Обогреватели AIKEN MGH 10F 160103009 - инструкция пользователя по применению, эксплуатации и установке на русском языке. Мы надеемся, она поможет вам решить возникшие у вас вопросы при эксплуатации техники.
Если остались вопросы, задайте их в комментариях после инструкции.
"Загружаем инструкцию", означает, что нужно подождать пока файл загрузится и можно будет его читать онлайн. Некоторые инструкции очень большие и время их появления зависит от вашей скорости интернета.

7
проветрите
поме ение
!
пу енн й
аз
крайне
пожароопасен
!
Св житесь
с
ва ей
сервисн м
ентром
дл
в снени
причин
поломки
!
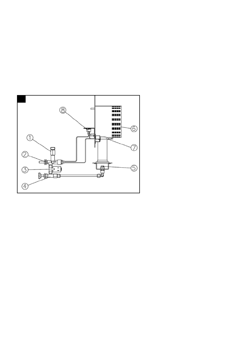
4.
После
подключени
к
азовому
баллону
,
аз
поступает
в
патрубок
входа
аза
(1),
затем
в
камеру
за ит
а ени
пламени
(2),
в
лектрома нитн й
клапан
(3),
в
клапан
-
ре ул тор
подачи
аза
(4),
в
азовую
орсунку
(5),
затем
происходит
воспламенение
от
свечи
зажи ани
в соко о
напр жени
.
ермо лемент
(7)
на реваетс
от
тепла
пу ки
и
затем
обеспечивает
похождение
аза
через
камеру
за ит
от
а ени
пламени
(2).
ермостат
(8)
включает
лектрическую
епь
,
а
затем
обеспечивает
прохождение
аза
через
лектрома нитн й
клапан
,
при
необходимости
он
же
блокирует
подачу
аза
(
например
при
пере реве
)
см
.
рис
. 8.
х
ч
1 –
Патрубок
входа
аза
;
2 –
а ита
от
а ени
пламени
;
3 –
Электрома нитн й
клапан
;
4 –
лапан
-
ре ул тор
подачи
аза
;
5 –
азова
орсунка
(
сопло
);
6 –
оловка
орени
;
7 –
ермо лемент
;
8 –
ермостат
.
4.1.
ч
ч
становить
в ключатель
вентил тора
в
пози ию
I
и
убедитьс
в
том
,
что
он
вра аетс
.
ажать
кнопку
азово о
клапана
и
одновременно
нажать
несколько
раз
кнопку
пьезо лектрическо о
зажи ател
до
тех
пор
,
пока
не
включитс
орелка
(
рис
. 6).
После
в полнени
включени
держать
нажатой
кнопку
клапана
в
течение
10
сек
.
сли
после
то о
на реватель
в ключитс
,
подождать
одну
минуту
и
повторить
опера ию
включени
,
держа
нажатой
кнопку
клапана
чуть
доль е
.
тре улировать
подачу
аза
в
соответствии
с
желаемой
тепловой
мо ностью
,
вра а
ручку
крана
против
часовой
стрелки
дл
ее
увеличивани
или
по
часовой
стрелке
дл
ее
умень ени
.
4.2.
ч
ч
становить
в ключатель
вентил тора
в
пози ию
II (Winter)
и
убедитьс
в
е о
вра ении
.
После
б строй
предвательной
вентил ии
за ораетс
плам
.
8