Navien LFA-21K/24K - Инструкция по эксплуатации

Navien LFA-21K/24K

Котел Navien LFA-21K/24K - инструкция пользователя по применению, эксплуатации и установке на русском языке. Мы надеемся, она поможет вам решить возникшие у вас вопросы при эксплуатации техники.

Если остались дополнительные вопросы — свяжитесь с нами через контактную форму.

1 Страница 1
2 Страница 2
3 Страница 3
4 Страница 4
5 Страница 5
6 Страница 6
7 Страница 7
8 Страница 8
9 Страница 9
10 Страница 10
11 Страница 11
12 Страница 12
13 Страница 13
14 Страница 14
15 Страница 15
16 Страница 16
17 Страница 17
18 Страница 18
19 Страница 19
20 Страница 20
21 Страница 21
22 Страница 22
23 Страница 23
24 Страница 24
25 Страница 25
26 Страница 26
27 Страница 27
28 Страница 28
29 Страница 29
30 Страница 30
31 Страница 31
32 Страница 32
33 Страница 33
34 Страница 34
35 Страница 35
36 Страница 36
37 Страница 37
38 Страница 38
39 Страница 39
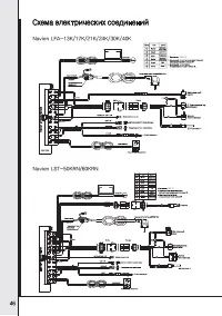
40 Страница 40
41 Страница 41
42 Страница 42
43 Страница 43
44 Страница 44
45 Страница 45
46 Страница 46
47 Страница 47
48 Страница 48
49 Страница 49
50 Страница 50
51 Страница 51
52 Страница 52
Страница: / 52
Загрузка инструкции

ЕДИНАЯ СПРАВОЧНАЯ СЛУЖБА

ТЕХНИЧЕСКОЙ ПОДДЕРЖКИ

ТЕЛ. :

8 (800) 505 10 05

(звонок по России бесплатный)

Navien LST - 13KN(KG)/17KN(KG)/21KN(KG)/24KN(KG)

30KN(KG))/40KN(KG)/50KRN/60KRN

Navien LFA - 13K/17K/21K/24K/30K/40K

Navien LST-KN/KG/KRN

Navien LFA-K

ɉɪɢɪɟɝɭɥɹɪɧɨɦɩɪɨɜɟɞɟɧɢɢɫɟɪɜɢɫɧɨɝɨɨɛɫɥɭɠɢɜɚɧɢɹɜɚɥɢɮɢɰɢɪɨɜɚɧɧɵɦɩɟɪɫɨɧɚɥɨɦ
ɫɩɟɰɢɚɥɢɡɢɪɨɜɚɧɧɨɣɨɪɝɚɧɢɡɚɰɢɟɣɫɪɨɤɫɥɭɠɛɵɨɛɨɪɭɞɨɜɚɧɢɹɫɨɫɬɚɜɥɹɟɬɥɟɬ

"Загрузка инструкции" означает, что нужно подождать пока файл загрузится и можно будет его читать онлайн. Некоторые инструкции очень большие и время их появления зависит от вашей скорости интернета.

Характеристики

Другие модели - Котлы Navien

Все котлы Navien