Магнитолы Alpine IVA-D511R(RB) - инструкция пользователя по применению, эксплуатации и установке на русском языке. Мы надеемся, она поможет вам решить возникшие у вас вопросы при эксплуатации техники.
Если остались вопросы, задайте их в комментариях после инструкции.
"Загружаем инструкцию", означает, что нужно подождать пока файл загрузится и можно будет его читать онлайн. Некоторые инструкции очень большие и время их появления зависит от вашей скорости интернета.

90
-RU
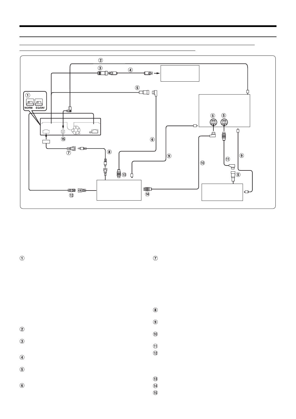
Пример системы
Подключите совместимый с шиной Ai-NET аудиопроцессор (поддерживающий цифровое оптическое 
подключение), систему навигации, проигрыватель DVD-дисков и чейнджер.
•
При подключении совместимого с цифровым оптическим входом устройства необходимо установить режим работы 
этого устройства. См. “Настройка цифрового выхода” (стр. 46).
При использовании оптического кабеля соблюдайте следующие меры предосторожности.
•
Не скручивайте оптический кабель витками с радиусом менее 30 мм.
•
Не устанавливайте предметы на оптический кабель.
•
Не сгибайте оптический кабель под острым углом.
Навигационная система 
(приобретается 
дополнительно)
Входной цифровой 
оптический разъем 
(для главного блока)
Аудиопроцессор (Ai-NET) 
(поддерживающий цифровое 
оптическое подключение) 
(приобретается дополнительно)
Входной цифровой 
оптический разъем 
(для проигрывателя 
DVD-дисков)
Кабель 
Ai-NET
Входной 
цифровой 
оптический 
разъем (для 
чейнджера)
*
Оптический
кабель
Кабель 
Ai-NET
CD-чейнджер (Ai-NET) 
(приобретается 
дополнительно)
*
Подключайте только совместимый с цифровым оптическим входом чейнджер
Видеопроигрыватель DVD-
дисков (Ai-NET) (DVA-5210 и 
т. д.) (приобретается 
дополнительно)
Оптический кабель
REMOTE IN
REMOTE OUT
(белый/
коричневый)
(белый/
коричневый)
(Желтый)
Кабель Ai-NET
(Желтый)
Оптический цифровой кабель (KWE-610A)
NVE-N099P и т. д.
Переключатель систем
П
ри подключении эквалайзера или аудиопроцессора
через Ai-NET переместите два переключателя в
положение EQ/DIV. Если процессор не подключен,
оставьте переключатель в положении NORM.
Переместите оба переключателя влево, чтобы
установить их в положение NORM.
Переместите оба переключателя вправо, чтобы
установить их в положение EQ/DIV
(если смотреть на переднюю панель).
•
Не устанавливайте эти два переключателя в разные 
положения.
•
Перед изменением положения переключателя не забудьте 
выключить питание устройства.
Оптический цифровой кабель (KWE-610A) 
(приобретается дополнительно)
Входной разъем RGB (черный)
Подключите к выходному разъему RGB системы
навигации.
Кабель RGB (поставляется в комплекте с 
системой навигации)
Разъем Ai-NET
Подключите этот вывод к выходному или входному
разъему другого устройства с поддержкой шины Ai-NET.
Кабель Ai-NET (в комплекте с 
видеопроигрывателем DVD-дисков)
Разъем RCA видеовхода/входа камеры
(AUX/CAMERA IN) (желтый)
Используется для входа видеосигнала AUX или при
подключении камеры заднего вида с помощью
выходного разъема RCA.
•
Если этот разъем используется в качестве обычного 
входного видеоразъема AUX, задайте в разделе “Настройка 
входа режима камеры заднего вида” (стр. 44) значение, 
отличное от “AUX”, и задайте для параметра “AUX1 IN” 
значение ON в разделе “Настройка режима AUX”.
Удлинитель RCA (в комплекте с 
видеопроигрывателем DVD-дисков)
Оптический кабель (приобретается 
дополнительно)
Кабель Ai-NET (в комплекте с 
аудиопроцессором)
Кабель Ai-NET (в комплекте с CD-чейнджером)
Выход дистанционного управления (белый/
коричневый)
Подключите этот выход к входу дистанционного
управления. Этот разъем используется для вывода
управляющих сигналов дистанционного управления.
К разъему Ai-NET (серый)
К разъему Ai-NET (черный)
Разъем цифрового выхода (оптический)
Характеристики
Остались вопросы?Не нашли свой ответ в руководстве или возникли другие проблемы? Задайте свой вопрос в форме ниже с подробным описанием вашей ситуации, чтобы другие люди и специалисты смогли дать на него ответ. Если вы знаете как решить проблему другого человека, пожалуйста, подскажите ему :)
 
  
  
  
  
  
  
  
  
  
  
  
  
  
  
  
  
  
  
  
  
  
  
  
  
  
  
  
  
  
  
  
  
  
  
  
  
  
  
  
  
  
  
  
  
  
  
  
  
  
  
  
  
  
  
  
  
  
  
  
  
  
  
  
  
  
  
  
  
  
  
  
  
  
  
  
  
  
  
  
  
  
  
  
  
  
  
  
  
  
  
  
  
  
  
 


