Страница 2 - Содержание
2 Содержание 1. Меры предосторожности ................................................................................................................. 3 2. Назначение и принцип работы ........................................................................................................ 6 3. Специ...
Страница 3 - Меры предосторожности; Во время эксплуатации
3 1. Меры предосторожности Чтобы избежать получения травм и нанесе- ния ущерба другим людям и имуществу, вни- мательно прочтите и соблюдайте следующие инструкции. Данное оборудование не предназначено для использования маленькими детьми и людьми с ограниченной подвижностью, находящими- ся без надлежа...
Страница 6 - Назначение и принцип работы; осуществляется электронным блоком управления.; Принцип работы кондиционера в режиме охлаждения; работать на охлаждение при низких температурах.; Функция защиты от обмерзания
6 2. Назначение и принцип работы Сплит-система состоит из внутреннего и наружного блоков, предназначена для изменения, регулирования и поддержания заданной температуры воздуха в помещении. Принцип дей- ствия основан на переносе тепла из помещения на улицу (и наоборот). Перенос тепла достига- ется за...
Страница 7 - Принцип работы кондиционера в режиме обогрева; зуйте другие способы обогрева, например, масляный обогреватель.; Авторестарт
7 Принцип работы кондиционера в режиме обогрева Работа кондиционера в режиме обогрева основана на переносе тепла с улицы в помещение. Соответственно, производительность кондиционера может увеличиваться или уменьшаться с увеличением или уменьшением температуры на улице. При низких температурах наружн...
Страница 8 - Спецификация; Примечание
8 3. Спецификация Модель LS-HE36TMA4/ LU-HE36UMA4 LS-HE36TMA4A/ LU-HE36UMA4A LS-HE48TMA4/ LU-HE48UMA4 LS-HE55TMA4/ LU-HE55UMA4 Производи тельность ОхлаждениеОбогрев кВткВт 10,55 (3,17–12,66) 11,14 (3,34–13,36) 10,55 (2,73–10,84) 11,72 (2,78–12,13) 14,07 (4,22–16,88)14,65 (4,40–17,58) 16,12 (4,84–19...
Страница 9 - Дисплей внутреннего блока; M A N U A L
9 4. Дисплей внутреннего блока Приемник сигналов Кнопка ручного запуска Индикатор работы Индикатор оттаивания/ предварительного нагрева Индикатор ошибки Индикатор таймера M A N U A L Дисплей Внимание! Панель может использоваться для управления блоком в случае, если пульт дис - танционного управления...
Страница 10 - Пульт управления LZ-UPW4FT; Дисплей; произойдет переключение на режим AUTO.
10 5. Пульт управления LZ-UPW4FT Дисплей 1 12 Блокировка Режим работы кондиционера Индикатор температуры/времени Скорость вентилятора Индикация работы таймера Индикация настройки температуры Индикатор работы функции «Follow Me» Режим работы кондиционера • Режим работы кондиционера — индикация текуще...
Страница 11 - Кнопки пульта управления LZ-UPW4FT
11 Кнопки пульта управления LZ-UPW4FT Кнопка включения/выключения Скорость вентилятора Увеличить значение температуры Уменьшить значение температуры Включение/выключение работы жалюзи Включение/выключение блокировки пульта Изменение режимов работы Включение таймера Выключение таймера Кнопка функции ...
Страница 12 - Управление кондиционером; В режиме осушения скорость работы вентилятора устанавливается
12 DIRECT ( ) Кнопка включения/выключения работы жалюзи. Нажмите эту кнопку для включения жалюзи, и жалюзи будут работать в автоматическом режиме. Повторное нажатие приведет к отключению автоматической работы, и жа- люзи останутся в том положении, в каком они были при нажатии кнопки. Две кнопки отве...
Страница 13 - : В режиме Авто выбор скорости работы вентилятора осуществляет; Выбор скорости работы вентилятора; Примечания; Включение режима «ТУРБО»; Через 30 минут работы режим автоматически отключится.; Настройка температуры; на в режиме вентиляции.; Включение функции «Follow Me»; менятся с интервалом в 1 час.
13 2. С помощью кнопок [▼] и [▲] установите желаемую температуру в помещении в диапазоне от +17 до +30 °С. Примечание : В режиме Авто выбор скорости работы вентилятора осуществляет - ся кондиционером. Выбор скорости работы вентилятора Чтобы настроить скорость работы вентилятора, нажимайте кнопку [FA...
Страница 14 - Функции блокировки и сброса настроек; ра установится на 24 °С.; Настройка воздушного потока; работы указано стрелками.; Рекомендуем
14 3. Цифры снова начнут гореть постоянно, некоторое время будет мигать индикатор переда- чи данных. После завершения изменения настроек внутренний блок кондиционера издаст подтверждающий звук. Настройки вступят в действие. 4. Чтобы отменить установку таймера, нажимайте кнопки до тех пор, пока на ни...
Страница 15 - Подготовка к эксплуатации; Перед запуском кондиционера проверьте следующие вещи:; Провод заземления подключен правильно и надежно?; Включение питания
15 6. Подготовка к эксплуатации Перед запуском кондиционера проверьте следующие вещи: 1. Провод заземления подключен правильно и надежно? 2. Хорошо ли установлен фильтр? 3. Никакие предметы не перекрывают отверстия для воздуха? Включение питания Вставьте вилку питания в розетку и/или включите автома...
Страница 16 - Рекомендации по эксплуатации; Если вы долго не будете пользоваться кондиционером; Перед тем, как на длительное время отключить кондиционер; Перед тем, как включить кондиционер после длительного перерыва; Уход за кондиционером; Очистка внутреннего блока
16 7. Рекомендации по эксплуатации Для оптимальной эксплуатации кондиционера обратите внимание на следующее • Установите запланированное время работы с помощью таймера. • Установите приемлемую температуру для создания комфортных условий. Не устанавли- вайте слишком высокую или слишком низкую темпера...
Страница 17 - Очистка воздушного фильтра; минимум один раз в две недели.
17 Очистка воздушного фильтра Если фильтр забит пылью или другими инородными веществами, это повлияет на охлаждение или нагрев, а также велика вероятность того, что поток воздуха, создаваемый кондиционером, будет с неприятным запахом. Поэтому чистку фильтра следует проводить довольно часто, как мини...
Страница 18 - Очистка наружного блока; ское обслуживание авторизованными специалистами.
18 Внимание! • Снимая фильтр, не прикасайтесь к металлическим частям устройства. Острые металличе- ские края могут порезать вас • Не используйте воду для очистки внутреннего блока. Это может вызвать поражение элек- трическим током. • Не подвергайте фильтр воздействию прямых солнечных лучей при сушке...
Страница 19 - Перед обращением в сервисный центр; онера, отключите электропитание и обратитесь в сервисный центр.; (вынули штепсель из розетки) и через 5 –10 секунд включили его снова.
19 8. Перед обращением в сервисный центр В случае возникновения следующих ситуаций немедленно остановите работу кондици - онера, отключите электропитание и обратитесь в сервисный центр. • Часто вспыхивает индикатор RUN или другой индикатор на панели индикации кондицио- нера и продолжает мигать после...
Страница 20 - Ситуации, не связанные с неисправностью кондиционера; Режим «Обогрев» только что включился.
20 Ситуации, не связанные с неисправностью кондиционера Следующие ситуации являются нормальными и не свидетельствуют о поломке. Защита компрессора После остановки компрессор не работает в течении 3 минут в целях защиты. Предотвращение холодного воздухопотока В режиме «Обогрев» внутренний блок кондиц...
Страница 22 - Комплектность сплит-системы; должны приобретаться отдельно.; го вида аксессуаров, представленных в настоящем руководстве.
22 9. Комплектность сплит-системы Сплит-система поставляется в комплекте с аксессуарами указанными ниже. Для установки кондиционера воздуха используйте аксессуары, входящие в комплект поставки. Неправиль- ный монтаж может привести к протечке воды, поражению электрическим током и возгоранию, а также ...
Страница 23 - Рабочая температура
23 10. Рабочая температура Когда кондиционер используется за пределами следующих температурных диапазонов, за- щитные функции могут активироваться и привести к отключению устройства. Режим «Охлаждения» Режим «Обогрева» Режим «Осушения» Температура воздуха в помещении +17…+32 °С 0…+30 °С +10…+32 °С Т...
Страница 24 - Габаритные размеры; Внутренние блоки
24 11. Габаритные размеры Внутренние блоки 2 — ∅ 25 Дренажный патрубок ∅ 120 Отверстие для свежего воздуха 2 — ∅ 33 Отверстие подключения проводки Отверстие для трубы хладагента 120 94 204 140 A B C D 222 220 Подвесной кронштейн Размеры: мм Модель A, мм B, мм С, мм D, мм LS-HE36TMA4 1285 675 235 120...
Страница 25 - Наружные блоки
25 Наружные блоки W1W H A B D Модель W, мм D, мм H, мм W1, мм A, мм B, мм LU-HE36UMA4 946 410 810 1030 673 403 LU-HE36UMA4A 946 410 810 1030 673 403 LU-HE48UMA4 946 410 810 1030 673 403
Страница 27 - Порядок монтажа сплит-системы
27 12. Порядок монтажа сплит-системы 1. Безопасность превыше всего! Внимательно прочитайте инструкцию по монтажу оборудования перед началом монтажа. 2. Выберите место установки внутреннего блока Закрепите шпильки. Просверлите отверстия для трубопроводов хладагента, дре- нажа и проводов. Подготовьте ...
Страница 28 - шее обслуживание наружного блока.; При установке на крышу; предусмотрите маслоподъемные петли через каждые 6 метров.; Установка ветрозащитного экрана; Правильно; Неверно
28 13. Монтаж сплит-системы Перед установкой прочитайте следующую информацию и действуйте согласно инструк циям. Внутренний блок • Устанавливайте внутренний блок вдали от нагревательных приборов. • Выберите место, где нет препятствий для входящего и исходящего потоков воздуха. • Убедитесь в возможно...
Страница 29 - Установка внутреннего блока; Выбор места
29 Установка внутреннего блока Выбор места Убедитесь, что: • Оборудование правильно подобрано для работы в данном помещении. • Потолок горизонтальный и его конструкция выдерживает вес оборудования. • Место может обеспечить установку, дальнейший осмотр и техническое обслуживание обо- рудования. • Ест...
Страница 30 - Установка под потолком; Для уменьшения вибрации усильте потолок там, где это необходимо.
30 Боковая планка Защитная решетка Места крепления к потолку Болты крепления D E Модель D, мм E, мм LS-HE36TMA4 1200 220 LS-HE36TMA4A 1565 220 LS-HE48TMA4 1565 220 LS-HE55TMA4 1565 220 Установка под потолком • Подготовьте потолок (убедитесь в его горизонтальности). • Отмерьте необходимую длину трубо...
Страница 31 - привести к протечки конденсата.; Сторона газа; Установка на стене
31 • Если блок неправильно установлен, возможны проблемы с отводом конденсата. Это может привести к протечки конденсата. • После того, как положение блока будет выверено, надежно зафиксируйте блок, затяните гайки. 1 2 3 4 1 — гайка; 2 — шайба; 3 — ухо крепления на внутреннем блоке; 4 — гайка Сторона...
Страница 33 - Установка наружного блока; мальные условия работы блока.; Сильный ветер; Неправильно; Сервисное пространство для наружного блока
33 14. Установка наружного блока Меры предосторожности • Не устанавливайте блок на открытом солнце, а также вблизи отопительных приборов. • Если установка блока в таком месте неизбежна, закройте его защитным экраном. • Если блок будет устанавливаться на побережье или на большой высоте, т.е. в местах...
Страница 34 - Шаг болтов; Перемещение и установка; Закрепите наружный блок с помощью анкерных болтов (M10)
34 Шаг болтов A B D C Производительность (кБТЕ/ч) D, мм A, мм B, мм C, мм LU-HE36UMA4 410 673 403 455 LU-HE36UMA4A 410 673 403 455 LU-HE48UMA4 410 673 403 455 LU-HE55UMA4 415 634 404 457 Перемещение и установка • Закрепите наружный блок с помощью анкерных болтов (M10) Зафиксировать болтом Необходима...
Страница 35 - Слив конденсата с наружного блока; расположен в подходящем месте.
35 Слив конденсата с наружного блока Внимание! • В режиме НАГРЕВА наружный блок будет сбрасывать воду. Убедитесь, что сливной шланг расположен в подходящем месте. Порт для слива конденсата Корпус Прокладка ШтуцерШланг • При необходимости используйте сливной штуцер для подключения шланга для слива ко...
Страница 36 - Установка трубопровода отвода конденсата; Наружный диаметр патрубка для слива конденсата
36 15. Установка трубопровода отвода конденсата Трубопровод отвода конденсата служит для отвода воды из дренажной ванны внутреннего блока.. Неправильная установка может привести к повреждению устройства и имущества. Наружный диаметр патрубка для слива конденсата LS-HE36TMA4 LS-HE36TMA4A LS-HE48TMA4 ...
Страница 37 - на 50 мм, он не должен находиться в воде.; Проверка дренажа; проверку необходимо выполнить до зашивки потолка.
37 Верно Верно Неправильно Дренажный трубопровод Направление потока воды Направление потока воды Направление потока воды Направление потока воды Направление потока воды Направление потока воды Направление потока воды Направление потока воды Направление потока воды Дренажный трубопровод Дренажный тру...
Страница 38 - Монтаж линии хладагента; туре. Это может привести к взрыву и травмам.; Диаметры трубопроводов; наружный блок заправлен на заводе из расчета длины трубы не более; Маслоподьемные петли; Если внутренний блок установлен выше наружного блока:; вом трубопроводе могут предотвратить это.
38 16. Монтаж линии хладагента При подсоединении трубопровода хладагента не допускайте попадания в систему веществ или газов, кроме указанного хладагента. Присутствие других газов или веществ снижает про- изводительность системы и может вызвать аномально высокое давление в холодильном кон- туре. Это...
Страница 39 - Если наружного блок установлен выше внутреннего блока:; Жидкостная труба
39 Жидкостная труба 10 м 10 м Внутренний блок Газовая труба Наружный блок Маслоподъемная петля Если наружного блок установлен выше внутреннего блока: Рекомендуется не увеличивать диаметр вертикальных всасывающих линий хладагента, так как в системе должен поддерживаться возврат масла в компрессор за ...
Страница 40 - Основные требования к монтажу фреонопровода; Защитные меры при монтаже; Заглушка
40 Основные требования к монтажу фреонопровода Принцип Возможные проблемы Контрмеры Отсутствие влаги Дождь/снег могут попасть в трубы при монтаже. При хранении труб на холоде в них изнутри может образовы- ваться конденсат. При монтаже в трубы может попасть жидкость. Проверить трубопроводы перед нача...
Страница 41 - Подготовка трубы; Аккуратно и качественно выполняйте подготовку труб.
41 • Не кладите трубу прямо на землю или грязную поверхность. Монтажный скотч или крышка Скотч Пол Пол Не прикасайтесь к поверхности пола • Отрезайте трубу и удаляйте заусеницы, направив обрабатываемый конец вниз. Расположение внизу Расположение вверху Пайка Пайка • Убедитесь, что концы труб гермети...
Страница 42 - Гибка труб; Примечания по гибке труб; Развальцовка труб; Медная труба
42 Скошенный Шероховатый Заусенцы Труба Ример Срез 90° Гибка труб • Согните трубку нужным образом, соблюдая осторожность, чтобы не повредить ее. Примечания по гибке труб • Гнуть трубы можно руками, будьте аккуратны, чтобы не заломить и не замять их. • Угол изгиба не должен превышать 90°. • Начинайте...
Страница 43 - Отрежьте кромку трубы труборезом.; был установлен на расстоянии «А».
43 • Отрежьте кромку трубы труборезом. Внимание! Не используйте ножовку или лобзик для резки трубы. Это может привести к поломке оборудования из-за попадания опилок в трубопровод. • Обработайте кромку трубы римером. Держите трубу кромкой вниз во избежание попадания опилок в трубу. Труба Ример Кромка...
Страница 44 - Подключение труб; При затяжке трубопроводов используйте два гаечных ключа.
44 Ручка Станина Конус Планка Рукоятка зажима R 0,4~0,8 45°±2 ° 90°±4° Подключение труб При затяжке трубопроводов используйте два гаечных ключа. Осторожно! При слишком большом моменте возможно повреждение раструба, при слишком малень - ком соединение будет негерметичным. Определить необходимый момен...
Страница 45 - Изоляция трубопроводов; Изоляционный материал; Изоляция фреонопровода; быть теплоизолированы.; Изоляция мест соединений труб; ции может привести к образованию конденсата.
45 Изоляция трубопроводов Изоляционный материал должен закрывать все открытые части труб с хладагентом, раструб- ных соединений с газовой и жидкостной стороны. Не допускается наличие зазоров между ними. Некачественная изоляция может быть причиной образования конденсата. Изоляционный материал Для изо...
Страница 46 - Изоляция трубопровода отвода конденсата; сти трубы может образовываться конденсат.; Вакуумирование и проверка на утечку; пенчатым вакуумным насосом!; Назначение вакуумной сушки; привести к выходу из строя системы.
46 Теплоизоляция Слои изоляции должны заходить друг на друга Место стыка должно быть заизолировано полностью Теплоизоляцию закрепите монтажным скотчем. Изоляция трубопровода отвода конденсата Весь трубопровод отвода конденсата необходимо изолировать, иначе на внешней поверхно- сти трубы может образо...
Страница 47 - Порядок работы вакуумирования; — применяется при первом монтаже новой системы и при усло-; Специальная вакуумная сушка; Обычное вакуумирование; жить сушку в течение получаса.
47 Порядок работы вакуумирования Из-за разных условий монтажа могут быть выбраны два вида вакуумирования: Обычное вакуумирование — применяется при первом монтаже новой системы и при усло- вии, что установка трубопроводов проходила при отсутствии атмосферных осадков и относи- тельной влажности воздух...
Страница 48 - Проведите вакуумизацию системы в течении 1 часа.
48 Атмосферное д ав ление Вак уу м Время Вакуумная сушка (2 часа) Тест (1 час) Добавление хладагента Специальная вакуумная сушка 1. Проведите вакуумизацию системы в течении 1 часа. 2. После осушения вакуумированием, сорвать вакуум, заполнив систему азотом до избы- точного давления 0,5 кг/см 2 . Азот...
Страница 49 - Пожалуйста, обратите внимание на следующие моменты. Это важно!; блюдайте правила техники безопасности при работе с хладагентом!; Дозаправка хладагента; вляется из расчета соединительной трубы равной 5 м.; Хладагент следует заправлять в жидком состоянии.
49 Пожалуйста, обратите внимание на следующие моменты. Это важно! Внимание! Любая пайка трубопроводов при работе с R410A должна осуществляться только под азотом! Пайка в воздушной среде запрещена, так как оборудование может выйти из строя из-за образования окалины на внутренних частях трубопровода! ...
Страница 50 - Процедура проверки; ки. Точки проверки обозначены на рисунке ниже.
50 Процедура проверки Порядок действий. 1. Плотно закройте (завинтите) заглушки на всех портах наружного блока. 2. Проверьте с помощью течеискателя или мыльной пены отсутствие утечек в точках провер- ки. Точки проверки обозначены на рисунке ниже. • Точка проверки 1: место соединения трубопроводов с ...
Страница 51 - Электрические соединения; Перед выполнение каких-либо электрических работ
51 17. Электрические соединения Перед выполнение каких-либо электрических работ прочтите данные правила: • Монтаж электропроводки должен осуществляться персоналом, имеющим необходимую квалификацию, в соответствии с электрическими коммутационными схемами, как в инструк- ции или на оборотной стороне к...
Страница 52 - Схемы подключения; НАР; Подключение электропитания к наружному блоку; чтобы снять защитную панель.
52 Справочная информация LS-HE36TMA4 LU-HE36UMA4 LS-HE36TMA4A LU-HE36UMA4A LS-HE48TMA4 LU-HE48UMA4 LS-HE55TMA4 LU-HE55UMA4 Рабочий ток, А от 1,2 до 10 Максимальное энергопотребление, Вт 5000 5000 6700 7800 Максимальный ток, А 10 10 13 16 Схемы подключения ВНУТРЕННИЙ БЛОК 1(L) 2(N) S НАР УЖНЫЙ БЛОК 1...
Страница 53 - Правила безопасности; ключению до решения всех проблем.
53 Правила безопасности 1. Если на объекте есть проблемы с электропитанием, необходимо остановить работы по под- ключению до решения всех проблем. 2. Электропитание должно соответствовать указанному в спецификации (220 В/50 Гц, ±10% или 380 В/50 Гц / 3 ф., ±10%). 3. Номиналы токовой защиты и уставки...
Страница 54 - Подключение пульта управления; Подцепите отверткой крышку пульта ДУ и снимите ее.; Установка на стену; ветствующую середине верхней кромки пульта ДУ.
54 18. Подключение пульта управления Подцепите отверткой крышку пульта ДУ и снимите ее. Задняя крышка Передняя крышка Экран LCD Кнопки управления Защитная крышка Аккуратно тонкой отверткой нажмите на язычок и откройте панель Клеммная колодка для подключения проводов Винты крепления внутреннего корпу...
Страница 55 - личение длины до 15 метров.; Подключение проводов проводного пульта ДУ; уль; Плата индикации
55 • Не забудьте оставить достаточно длинный конец кабеля для обслуживания пуль - та ДУ. • Длина кабеля в комплекте составляет 6,5 метра. При необходимости возможно уве - личение длины до 15 метров. Подключение проводов проводного пульта ДУ +5 П уль т управ лени я 5-жильный кабель Клеммная колодка П...
Страница 56 - Пусконаладка; ние на протяжении 3 минут после отключения.
56 19. Пусконаладка 1. Проведение испытаний возможно только после полного завершения монтажных работ. 2. Перед проведением испытаний необходимо удостовериться в следующем: • Внутренний и наружный блоки смонтированы правильно. • Трубопроводы и электропроводка проложены и смонтированы правильно. • Про...
Страница 57 - Регламентное техническое обслуживание; Регламент технического обслуживания; Чистка теплообменника внутреннего блока.; в гарантийном талоне!
57 20. Регламентное техническое обслуживание Каждый кондиционер (в данном случае сплит-система, состоящая из внутреннего и наружно- го блоков) нуждается в периодическом техническом обслуживании. Указанное обслуживание может выполнить специально обученный персонал согласно данному регламенту. Внимани...
Страница 58 - Коды ошибок
58 21. Коды ошибок Код ошибки или защиты Operation Timer Дисплей Ошибка EEPROM внутреннего блока 1 раз × E0 Ошибка коммуникаций между внутренним и наружным блоком 2 раза × E1 Ошибка контроля скорости вентилятора внутреннего блока 4 раза × E3 Ошибка датчика температуры воздуха Т1 5 раз × E4 Ошибка да...
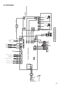
Страница 59 - Схемы соединений
59 22. Схемы соединений Внутренние блоки LS-HE36TMA4; LS-HE36TMA4A; LS-HE48TMA4; LS-HE55TMA4 1 2 ON 1 2 ON 1 2 ON 1 2 ON SW6 0 ° 2 ° 4 ° 0 8 4 1 23 56 7 C 9 A B DE F 1 2 ON 0 8 4 1 23 56 7 C 9 A B DE F 1 2 ON 1 2 ON 1 2 ON S1+S2 0~F 0~F 0~F 0~F 0~ 15 16~31 32~47 48~63 CN15 CN23 ON/OF F CN33 ALARM 1 ...
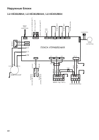
Страница 60 - ПЛАТА УПРАВЛЕНИЯ
60 Наружные блоки LU-HE36UMA4; LU-HE36UMA4A; LU-HE48UMA4 CN24 CN23 CompTop CN507 CN504 CN502 CN503 CN506 5 3 CN 508 L3 L2 L1 N CN704 CN710 CN703 L1 L2 L3 CH2 1 S N S 2 (N) CH4 CN702 ПЛАТА УПРАВЛЕНИЯ 4-х одов ой к лапан конденсатор мотор вентилятора да тчик т емп. т епл ооб менник а Т3 EXV 6 нагре ва...
Страница 62 - Класс энергоэффективности оборудования; Дата производства оборудования
62 23. Класс энергоэффективности оборудования Модель EER (класс энергоэффективности) COP (класс энергоэффективности) LS-HE36TMA4/LU-HE36UMA4 3,01 (B) 3,61 (A) LS-HE36TMA4A/LU- HE36UMA4A 2,64 (D) 3,61 (A) LS-HE48TMA4/LU-HE48UMA4 2,81 (C) 3,51 (B) LS-HE55TMA4/LU-HE55UMA4 2,81 (C) 3,62 (A) EER (Energy ...
Страница 64 - Продажу, установку и сервисное обслуживание представленного
Продажу, установку и сервисное обслуживание представленного в настоящей инструкции оборудования производит _ _ _ _ _ _ _ _ _ _ _ Тел. _ _ _ _ _ _ _ _ _ _ _ _, факс _ _ _ _ _ _ _ _ _ _ _ _ _, www._ _ _ _ _ _ _ _ _ _ _ _ _ _ _ Изготовитель оборудования оставляет за собой право вносить изменения в конс...