Страница 2 - Содержание; Габаритные размеры
2 Содержание 1. Меры предосторожности ................................................................................................................... 3 2. Назначение .....................................................................................................................................
Страница 3 - Меры предосторожности; При установке
3 1. Меры предосторожности Чтобы избежать получения травм и нанесения ущерба другим людям и имуществу, вниматель- но прочтите и соблюдайте следующие инструк- ции. Данное оборудование не предназначено для использования маленькими детьми и людьми с ограниченной подвижностью, находящимися без надлежаще...
Страница 5 - Правила электробезопасности
5 • не препятствуйте прямому воздушному по- току. Кондиционер может выключиться рань- ше, чем охладит все помещение; • регулярно очищайте фильтры. Загрязнен- ные фильтры ведут к снижению эффектив- ности работы оборудования. Правила электробезопасности • Все подключения должны проводиться ква- лифици...
Страница 6 - Прочтите внимательно перед началом работы; Никогда не делайте этого!
6 Прочтите внимательно перед началом работы Никогда не делайте этого! Всегда делайте так! Удостоверьтесь в правиль- ности электрического напря- жения в сети. Слишком вы- сокое напряжение может привести к выходу из строя электронной платы, слишком низкое — к поломке компрес- сора и вентиляторов. Нико...
Страница 10 - Назначение; ется электронным блоком управления.; Принцип работы кондиционера в режиме охлаждения; температуре может привести к неисправности оборудования.; Функция защиты от обмерзания; нимется до определенного значения.
10 2. Назначение Сплит-система состоит из внутреннего и наружного блоков, предназначена для изменения, регу- лирования и поддержания заданной температуры воздуха в помещении. Принцип действия осно- ван на переносе тепла из помещения на улицу (и наоборот). Перенос тепла достигается за счет изменения ...
Страница 11 - Авторестарт
11 Авторестарт Кондиционер оборудован функцией авторестарта. Это значит, что после отключения электропита- ния, в тот момент когда электропитание появится снова, кондиционер включится автоматически в том же режиме работы, в котором он работал до отключения электропитания. Функция авторе- старта акти...
Страница 12 - Комплектность сплит-системы; вида аксессуаров, представленных в настоящем руководстве.
12 3. Комплектность сплит-системы Сплит-система поставляется в комплекте с аксессуарами указанными ниже. Для установки конди- ционера воздуха используйте аксессуары, входящие в комплект поставки. Неправильный монтаж может привести к протечке конденсата, поражению электрическим током и возгоранию, а ...
Страница 13 - Технические характеристики
13 4. Технические характеристики Внутренний блок LS-HE09KSE2 LS-HE12KSE2 LS-HE18KSE2 LS-HE24KSE2 Наружный блок LU-HE09KSE2 LU-HE12KSE2 LU-HE18KSE2 LU-HE24KSE2 Производитель- ность Охлаждение Втu 9000 (4100–11700) 12 000 (3500–14200) 18 000 (6700–21200) 25 000 (10 400–28800) Обогрев Втu 10 000 (2800–...
Страница 15 - Расположение элементов
15 5. Расположение элементов Внутренний блок 1 2 3 4 Вход воздуха Выход воздуха Наружный блок Вход воздуха Выход воздуха 7 6 5 1. Кабель питания 2. Передняя панель 3. Фильтр 4. Жалюзи 5. Монтажный скотч6. Соединительные трубы, провода 7. Слив конденсата Внешний вид представленного на иллюстрациях об...
Страница 16 - Дистанционный инфракрасный пульт; M O D E; Пульт управления Intellect; ния с эргономичным дизайном, который получил название Intellect.
16 6. Дистанционный инфракрасный пульт Внимание! Не оставляйте пульт управления под прямыми солнечными лучами, не нагревай - те, не мойте пульт жидкими моющими средствами, не бросайте пульт управления. M O D E FA N T E M P S L E E P F R E S H L E D F O L L O W M E T U R B O S E L F C L E A N O N / O...
Страница 17 - Кнопки управления; MODE; AUTO; FAN; FP; TIMER ON
17 Кнопки управления ON/OFF Нажмите для включения кондиционера; повторное нажатие выключит кондиционер. MODE Кнопка выбора режимов работы. AUTO COOL DRY HEAT FAN FAN Используйте эту кнопку для выбора комфортной скорости работы вентилятора. Всего в кондици- онере 4 режима работы вентилятора: • — низк...
Страница 18 - TIMER OFF; символ; SLEEP; чена для поддержания комфортного режима сна.; FRESH; люзи. В этом случае их настройка возможна только вручную!; TURBO; Данная функция может быть опциональной.
18 TIMER OFF Таймер выключения оборудования. Первое нажатие кнопки приведет ко входу в режим выстав- ления времени. Каждое следующее нажатие будет менять значение выставленного времени на 0,5 часа. При удерживании кнопки в нажатом состоянии время будет меняться быстрее. Если не нажимать кнопки в теч...
Страница 20 - Индикация на дисплее; действия пульта управления может уменьшаться!
20 Индикация на дисплее Индикатор работы кондиционера A U T O Индикатор работы в автоматическом режиме C O O L Индикатор работы в режиме охлаждения D RY Индикатор работы в режиме осушения H E AT Индикатор работы в режиме обогрева FA N Индикатор работы в режиме вентиляции Индикатор передачи данных Ин...
Страница 21 - Управление режимами работы; Автоматическая работа; Примечание
21 Управление режимами работы При выборе режима работы все настройки сохраняются в памяти блока. Поэтому, если вы хотите, чтобы кондиционер работал при таких же условиях, что и раньше, просто включите его кнопкой [ON/OFF]. Автоматическая работа M O D E FA N T E M P S L E E P F R E S H L E D F O L L ...
Страница 22 - Осушение; Таймер; Примечания
22 Осушение M O D E FA N T E M P S L E E P F R E S H L E D F O L L O W M E T U R B O S E L F C L E A N O N / O F F T I M E R O N T I M E R O F F 3 1 2 SILENCE FP Перед началом работы убедитесь в наличии электропитания. 1. Нажмите кнопку [MODE] для выбора режи- ма работы. • DRY для режима осушения. 2...
Страница 23 - Пример настройки таймера
23 Пример настройки таймера Таймер включения (TIMER ON) Выключен Начало работы 6 часов спустя Настройка Функция TIMER ON очень удобна, если Вам нужно включить кондиционер автоматически (например, перед возвращением домой). Кондиционер автоматически включится через заданный промежуток времени. Для за...
Страница 25 - Изменение положения жалюзи; новлен с помощью пульта дистанционного управления.
25 Изменение положения жалюзи При включенном кондиционере используйте кнопку [SWING]. На пульте дистанционного управле- ния установить направление (горизонтальный угол) воздушного потока. Внимание! При использовании режимов COOL или DRY не устанавливайте горизонтальные жалюзи под слишком большим угл...
Страница 26 - Ручной запуск кондиционера; рость вентилятора автоматически.; Для включения кондиционера:
26 Ручной запуск кондиционера При утере или повреждении пульта управления кондиционер можно запустить в ручном режиме работы. Внимание! Выбор режима работы, корректировка температуры и скорости работы вентилятора в таком случае невозможна, кондиционер выбирает режим работы, температуру и ско - рость...
Страница 27 - Замена элементов питания
27 Замена элементов питания Беспроводной пульт управления для работы требует два элемента питания типа LR03. Всегда ис- пользуйте элементы питания одинакового типа, при замене соблюдайте полярность. • После замены элементов питания не используйте старые элементы питания вместе с новыми. • Если пульт...
Страница 28 - Дисплей передней панели; о работе кондиционера прямо через переднюю панель.
28 7. Дисплей передней панели Внутренний блок оснащен дисплеем скрытого типа, позволяющим проецировать индикацию о работе кондиционера прямо через переднюю панель. В рабочем режиме отображаются настройки температуры. В режиме вентиляции (FAN) отображается текущая температура в помещении. При необход...
Страница 29 - Обслуживание и чистка кондиционера; Очистка фильтра; кой. Маленькие фильтры очищаются только пылесосом!
29 8. Обслуживание и чистка кондиционера Внимание! Перед любыми работами кондиционер необходимо выключить и обесточить. Мойка вклю - ченного кондиционера может привести к поражению электрическим током! Внимание! Если ваш кондиционер оборудован плазменным фильтром, запрещается прикасаться к кор - пус...
Страница 30 - на место до тех пор, пока он не высохнет.; Установите дополнительные фильтры на свои места.; Очистка жалюзи; крючок
30 Очистите поверхность фильтров. Воспользуйтесь пылесосом или положите фильтр под струю холодной воды. Не пользуйтесь моющими средствами для мойки фильтров, пользуйтесь только холодной водой. Встряхните фильтр после мойки, чтобы убрать лишнюю воду. Не устанавливайте мокрый фильтр на место до тех по...
Страница 31 - Очистка передней панели; Снимите переднюю панель кондиционера.
31 Очистка передней панели 1. Снимите переднюю панель кондиционера. Откройте 2 заглушки саморезов и затем выкрутите саморезы. 2. Откройте переднюю панель и переместите ползунок для фиксации панели. Отсоедините разъем платы индикации.
Страница 33 - Поиск и устранение неисправностей; Не пытайтесь самостоятельно ремонтировать кондиционер.
33 9. Поиск и устранение неисправностей Внимание! • Не пытайтесь самостоятельно ремонтировать кондиционер. • Обращайтесь в авторизованный сервисный центр или к вашему дилеру. Неисправность Причина Что делать? Кондиционер не запускается Отключено электроснабжение Ждите восстановления питания Установк...
Страница 34 - Не пытайтесь устранять эти поломки самостоятельно:
34 Проблема Возможные причины Шум во внутреннем и наруж- ном блоке Шум во время работы: вызвано движением хладагента в системе.Шум при запуске системы: блок только что перестал работать или размора- живается, шум является нормальным и вызван остановкой или изменением направления движения хладагента....
Страница 35 - Коды ошибок; житесь с ближайшим сервисным центром или вашим дилером.
35 10. Коды ошибок RUN (Operation) TIMER Индикация на дисплее Неисправность или защита 1 раз × E0 Ошибка EEPROM внутреннего блока 2 раза × Е1 Ошибка связи между блоками 3 раза × Е2 Ошибка несущей частоты 4 раза × Е3 Нет контроля скорости вентилятора внутреннего блока 5 раз × Е4 Ошибка датч...
Страница 36 - Габаритные размеры
36 11. Габаритные размеры Внутренний блок А B C Модель Ширина (А), мм Глубина (С), мм Высота (В), мм LS-HE09KSE2 717 193 302 LS-HE12KSE2 805 193 302 LS-HE18KSE2 964 222 325 LS-HE24KSE2 1106 232 342
Страница 37 - Наружный блок
37 Наружный блок Ш Г В А В Модель Размеры наружного блока, мм Ш × В × Г Размеры установочные Расстояние A, мм Расстояние B, мм LU-HE09KSE2 770 × 555 × 300 487 298 LU-HE12KSE2 770 × 555 × 300 487 298 LU-HE18KSE2 800 × 554 × 333 514 340 LU-HE24KSE2 845 × 702 × 363 540 350
Страница 38 - Монтаж внутреннего блока; Порядок монтажа (краткое описание этапов монтажа)
38 12. Монтаж внутреннего блока Порядок монтажа (краткое описание этапов монтажа) Закрепите монтажную пластину внутреннего блока 1 2 3 12 см 2,3 м 12 см 15 см Выберите место монтажа внутреннего блока Определите положение отверстий для трубопроводов 5 6 Подключите трубопроводы Подключите провода 4 Сд...
Страница 39 - НЕ устанавливайте блок в следующих местах:; Этап 3. Крепление монтажной пластины к стене.
39 Перед установкой внутреннего блока проверьте этикетку на коробке изделия, чтобы убедиться, что модель внутреннего блока совпадает с моделью наружного блока. Этап 1. Выбор места установки. Перед установкой внутреннего блока необходимо выбрать подходящее место. При этом оно долж- но соответствовать...
Страница 40 - Правильное расположение монтажной пластины; Этап 4. Сверление отверстия в стене для коммуникаций.; Просверлите отверстие
40 Правильное расположение монтажной пластины Этап 4. Сверление отверстия в стене для коммуникаций. Определите расположение отверстия в стене в зависимости от положения монтажной панели. Просверлите отверстие ∅ 65 мм или ∅ 90 мм (в зависимости от модели). Убедитесь, что отверстие сверлится под небол...
Страница 41 - Если соединительная труба со стороны газа имеет
41 LS-HE12KSE2 LS-HE24KSE2 302 мм 805 мм 1106 мм 599 мм 342 мм LS-HE18KSE2 964 мм 482 мм 325 мм 406,4 мм 452,7 мм 249 мм 153 мм 102 мм 39 мм 54 мм LS-HE09KSE2 717 мм 302 мм 318 мм 409 мм 249 мм 54 мм 153 мм 102 мм 39 мм граница внутреннего блока 71 мм 132 мм 219 мм 262 мм 439 мм 174 мм 320 мм 130 мм...
Страница 42 - Этап 5. Подготовка к монтажу трубопроводов хладагента.; Шаг 1. Закрепите внутренний блок на монтажной пластине.; Сдвиньте вправо или влево
42 Этап 5. Подготовка к монтажу трубопроводов хладагента. Трубопровод хладагента находится внутри теплоизолирующего рукава, прикрепленного сзади блока. Перед прокладкой трубопровода через отверстие в стене его необходимо подготовить. Подробные инструкции по развальцовке труб, требования к моментам з...
Страница 43 - Шаг 2. Подготовка блока к монтажу труб хладагента.; ложение панели с помощью защелки.
43 Шаг 2. Подготовка блока к монтажу труб хладагента. 1. Отсоедините жалюзи. 2. Отвинтите два винта, показанных на рисунке ниже, затем откройте панель и зафиксируйте по- ложение панели с помощью защелки. 3. Используйте держатель на монтажной плите для крепления блока, чтобы обеспечить доста- точное ...
Страница 44 - Шаг 3. Подсоедините трубопровод хладагента.
44 Шаг 3. Подсоедините трубопровод хладагента. Главной причиной утечек хладагента является некачественное соединение трубопроводов. Акку- ратно и тщательно выполняйте подготовку труб. • Замерьте нужное количество трубы. • Отрежьте трубу. Предусмотрите дополнительное расстояние со стороны наружного б...
Страница 45 - ПЕРЕД ВЫПОЛНЕНИЕМ ЛЮБЫХ ЭЛЕКТРИЧЕСКИХ РАБОТ
45 Гайка Фреонопровод Труба внутреннего блока Наружный диаметр, мм Момент усилия, Н·м ∅ 6,35 18–20 ∅ 9,53 32–39 ∅ 12,7 49–59 ∅ 15,88 57–71 Этап 6. Подключение электропроводки. ПЕРЕД ВЫПОЛНЕНИЕМ ЛЮБЫХ ЭЛЕКТРИЧЕСКИХ РАБОТ ОЗНАКОМЬТЕСЬ С НАСТОЯЩИМИ ПРАВИЛАМИ 1. Все провода должны соответствовать ме...
Страница 46 - Подключите сигнальный кабель.; чивают большее пространство для подключения проводов.; ной на задней стороне передней панели внутреннего блока.
46 Подключите сигнальный кабель. Сигнальный кабель обеспечивает связь между внутренним и внешним блоками. Перед подготов- кой кабеля к подключению необходимо выбрать правильный размер кабеля. • Откройте переднюю панель внутреннего блока, как показано на рисунке ниже, которые обеспе- чивают большее п...
Страница 47 - Подсоедините дренажный шланг.; допус кайте того, чтобы дренажная труба болталась.; Внутренний; Этап 9. Установка внутреннего блока
47 Этап 7. Подсоединение дренажного шланга. Подсоедините дренажный шланг. Внутренний блок имеет два отверстия для удаления конденсата. При необходимости изменить сторону выхода конденсата снимите заглушку с противоположной стороны дренажной ванночки, снимите дренажный шланг и установите его на место...
Страница 48 - Монтаж наружного блока
48 13. Монтаж наружного блока Установка блока осуществляется в соответствии с локальными нормами и правилами, которые могут несколько отличаться в разных регионах. • Устанавливайте наружный блок на дополнительных опорах для предотвращения вибрации и шумов. Опоры не поставляются в комплекте (опция). ...
Страница 49 - ЗАПРЕЩАЕТСЯ устанавливать агрегат в следующих местах:; Установка ветрозащитного экрана; Неверно
49 ЗАПРЕЩАЕТСЯ устанавливать агрегат в следующих местах: • рядом с препятствиями, которые будут блокировать воздухозаборники и розетки; • вблизи улицы общего пользования, переполненных районов или там, где шум от оборудования будет мешать окружающим; • возле животных или растений, которые могут пост...
Страница 50 - При установке на крышу
50 Выясните, возможна ли установка на крышу или фасадные стены в вашем регионе. Установка в труднодоступном месте может затруднить дальнейшее обслуживание блока. Соединение между стеной и кронштейнами, а также между кронштейнами и кондиционером долж- но быть устойчивым, надежным и проверенным. При у...
Страница 51 - Электрические соединения; коквалифицированным персоналом.; Открутите крышку электропроводки и снимите ее.
51 14. Электрические соединения Напряжение питания должно быть в диапазоне 90–110% от указанной в спецификации оборудо- вания. Все подключения должны выполняться согласно государственным и местным требованиям, высо- коквалифицированным персоналом. Оборудование должно быть подключено к индивидуальной...
Страница 52 - Заправка хладагентом; мы приведены в разделе «Удаление воздуха ваку умным насосом».; Удаление воздуха вакуумным насосом; систему необходимо как минимум 2 часа.; Порядок действий; под давлением до 25 кг/см
52 15. Заправка хладагентом Внимание! Перед запуском кондиционера обязательно удалите воздух из кондиционера! В против ном случае воздух, оставшийся в системе, может вызвать сбои в работе кондиционера и при - вести к серьезным неисправностям! При работе с хладагентом R32 обязательно использо - вать ...
Страница 53 - Извлеките заправочный шланг из сервисного порта.; качественное вакуумирование.
53 5 минут систему с подключенным манометрическим коллектором. Если давление не подни- мается, откройте клапан на манометрическом коллекторе и продолжите вакуумирование еще 15 минут, закройте вентиль на манометрическом коллекторе. Подождите 5 минут, затем про- верьте, не изменилось ли давление в сис...
Страница 55 - Дозаправка системы; Все вентили на манометрическом коллекторе; Последовательность операций; лабив крепление на коллекторе.
55 Дозаправка системы Наружные блоки заправлены на заводе и рассчитаны на 5 м длины трассы. ДОПОЛНИТЕЛЬНОЕ КОЛИЧЕСТВО ХЛАДАГЕНТА В ЗАВИСИМОСТИ ОТ ДЛИНЫ ТРУБЫ Хладагент Жидкостная труба ∅ 6,35 > 5 м Жидкостная труба ∅ 9,52 > 5 м R32 12 г/м 24 г/м Произведите дозаправку системы расчетным колич...
Страница 56 - Процедура проверки; Точки проверки обозначены на рисунке ниже.; более 20 минут, потребуется полная смена масла в компрессоре
56 Процедура проверки Порядок действий 1. Плотно закройте (завинтите) заглушки на всех портах наружного блока. 2. Проверьте с помощью течеискателя или мыльной пены отсутствие утечек в точках проверки. Точки проверки обозначены на рисунке ниже. • Точка проверки 1: место соединения трубопроводов с вну...
Страница 57 - Проверка утечек электроэнергии и хладагента; теме; Проверка электрических соединений перед тестовым запуском; Существует два способа проверки утечек хладагента:
57 16. Проверка утечек электроэнергии и хладагента Тестовый запуск выполняется только после выполнения следующих шагов: • проверка электробезопасности — проверьте все электрические соединения системы; • проверка утечки газа — проверьте все соединения фреонопроводов и убедитесь, что в сис теме отсутс...
Страница 58 - Тестовый запуск; Тестовый запуск должен выполняться 30 минут.; ЕСЛИ ТЕМПЕРАТУРА В ПОМЕЩЕНИИ НИЖЕ 17 °C
58 17. Тестовый запуск Тестовый запуск должен выполняться 30 минут. – Подключите питание к блоку. – Нажмите кнопку [ON/OFF] (ВКЛ/ВЫКЛ) на пульте дистанционного управления для включения кондиционера. – Нажмите кнопку [MODE] (РЕЖИМ) для просмотра следующих режимов: 1. COOL — установите на пульте наиме...
Страница 59 - оборудования и отказ в гарантийном ремонте!; Регламент технического обслуживания
59 18. Регламент технического обслуживания Каждый кондиционер нуждается в периодическом техническом обслуживании. Указанное обслу- живание может выполнить специально обученный персонал согласно данному регламенту. Внимание! Отсутствие периодического квалифицированного технического обслуживания либо ...
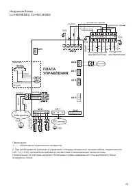
Страница 60 - Внутренние блоки; ПЛАТА УПРАВЛЕНИЯ; двигатель жалюзи 1
60 19. Эл ектриче ские с хе мы Внутренние блоки LS-HE09-24KSE2 P1 P2 S Для систем с поддержкой режима работы 1W StandBy Для систем без поддержки режима работы 1W StandBy 4 M M M 5 (3 or 2) ION Y/G Y/G КОНД. ПЛАТА УПРАВЛЕНИЯ опция мотор белыйкрасныйголубой (черный) желтый внутренний блок наружный бло...
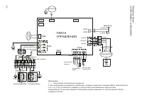
Страница 61 - ПЛАТА; Компрессор; Наружные блоки
61 4- ходовой CN 7 S W 2(N) L N 1(L) Y/G Y/G Y/G Y/G U V W Y/G ПЛАТА УПРАВЛЕНИЯ ОПЦИЯ оп ци я Компрессор голубой желтый или черный голубой или черный коричневый голубой или белый красный внутренний блок электропитание голубой или белый голубой красныйчерный голубой красный черный DС-мотор датчик воз...
Страница 63 - экологического законодательства.
63 20. Вывод из эксплуатации и утилизация оборудования Для вывода оборудования из эксплуатации необходимо его обесточить, произвести утилизацию хладагента с помощью специального оборудования и произвести демонтаж системы. Убедитесь, что выполнены все требования по технике безопасности. После разборк...
Страница 64 - Класс энергоэффективности оборудования; SEER
64 21. Класс энергоэффективности оборудования Для определения класса энергоэффективности инверторных систем является актуальным ис- пользование коэффициентов SEER и SCOP, приведенных ниже: Модель SEER / SCOP (класс энергоэффективности) LS/LU-HE09KSE2 6,8 (A++) / 4,0 (A+) LS/LU-HE12KSE2 6,3 (A++) / 4...
Страница 65 - Условия гарантии
65 22. Условия гарантии Принимая оборудование, заказчик (покупатель) должен убедиться в отсутствии явных поврежде- ний и в комплектности поставки. В случае повреждений или недоставки он должен немедленно уведомить об этом транспортную компанию, а также сделать соответствующую запись в транс- портной...
Страница 67 - Дата производства сплит-системы; зволяют определить дату производства и прочие данные.
67 23. Дата производства сплит-системы На внутреннем и наружном блоках под шильдой с наименованием и техническими параметрами блока имеется информация с серийным номером данного блока. Данные серийного номера по- зволяют определить дату производства и прочие данные. 2411321290793290165004 где xxxxxx...
Страница 68 - Место производства оборудования
68 24. Место производства оборудования Наименование изготовителя: GD Midea Air-Conditioning Equipment Co., Ltd Местонахождение изготовителя и информация для связи: Китай, Midea headquarter building, №6 Midea Avenue, Beijiao, Shunde, Foshan, Guangdong Импортер: ООО «ТРЕЙДКОН», ИНН 7838058932 Местонах...