Котел ZOTA Енисей 23кВт - инструкция пользователя по применению, эксплуатации и установке на русском языке. Мы надеемся, она поможет вам решить возникшие у вас вопросы при эксплуатации техники.
Если остались вопросы, задайте их в комментариях после инструкции.
"Загружаем инструкцию", означает, что нужно подождать пока файл загрузится и можно будет его читать онлайн. Некоторые инструкции очень большие и время их появления зависит от вашей скорости интернета.

стр. 10
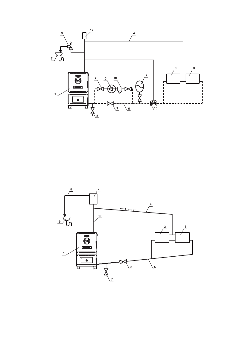
1 - Аппарат
2 - Расширительный бак открытого
типа
3 - Приборы отопительные
4 - Подающий трубопровод
5 - Циркуляционный насос
6 - Обратный трубопровод
7 - Краны системы отопления
8 - Кран слива теплоносителя из
системы
9 - Предохранительный клапан
10 - Фильтр отстойник
11 - Слив в канализацию
12 - Автоматический воздухоотводчик
13 - Термосмесительный клапан
Рис.4 Схема закрытой системы отопления
1 - Аппарат
2 - Расширительный бак открытого типа
3 - Приборы отопительные
4 - Подающий трубопровод
5 - Обратный трубопровод
6 - Кран системы отопления
7 - Кран слива теплоносителя из
системы
8 - Перелив
9 - Слив в канализацию
10 - Разгонный участок
Рис.5 Схема открытой системы отопления
Содержание
- 8 Рис.1 Конструкция отопительного аппарата
- 10 Рис.3 Варианты установки дымовой трубы
- 19 Характерные неисправности и методы их устранения.
- 21 Свидетельство о приемке и продаже; признан годным для эксплуатации.; Сведения об установке; Документ, подтверждающий право проведения работ:
- 22 Учет технического обслуживания аппарата.





