Котел STOUT 27 кВт - инструкция пользователя по применению, эксплуатации и установке на русском языке. Мы надеемся, она поможет вам решить возникшие у вас вопросы при эксплуатации техники.
Если остались вопросы, задайте их в комментариях после инструкции.
"Загружаем инструкцию", означает, что нужно подождать пока файл загрузится и можно будет его читать онлайн. Некоторые инструкции очень большие и время их появления зависит от вашей скорости интернета.

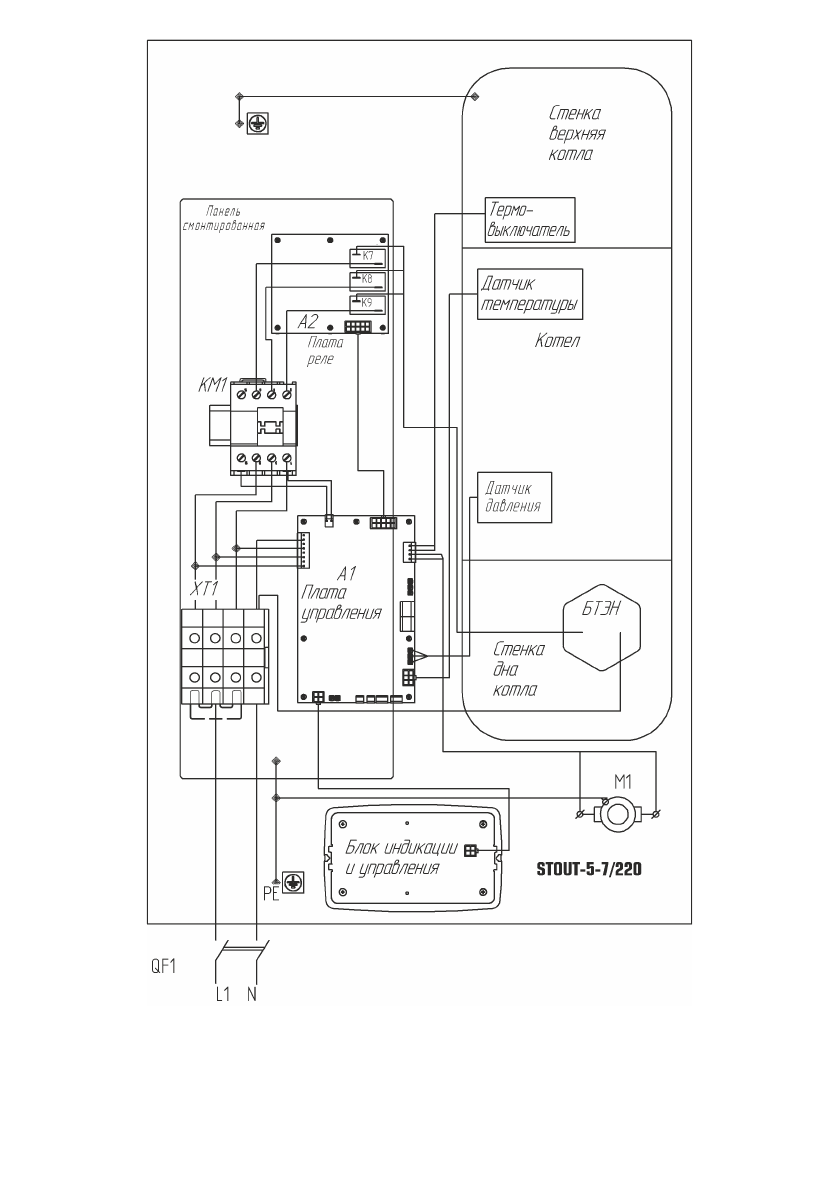
Рис. 11
Схема подключения
SEB-0001-000005÷SEB-0001-0000
07 к сети 220 В.
7
Порядок работы
7.1
Включение прибора.
7.1.1
Проверьте наличие теплоносителя в системе.
7.1.2
Включение прибора осуществляется включением внешнего автоматичес-
кого выключателя, от которого проходит к прибору силовой кабель. При этом индикатор
п.
9
рис.
3
включится.
7.2
Порядок работы.
7.2.1
При включении прибора в сеть на дисплее блока управления высвечивает-
ся главный экран см. рис.
6.
По умолчанию установлен режим «Комнатный».
Для включения нагрева необходимо в нажать клавишу «Включение нагрева»
(6)
рис.
5.
Если подключены все датчики температуры воздуха, прибор автоматически
подберёт параметры работы, , обеспечивающие стабилизацию температуру воздуха в
помещении +24ºС.
7.3
Характеристика режимов работы:
7.3.1
.«Комнатный»
—
режим поддержания постоянной температуры в помеще-
нии. При правильном подключении датчиков температур воздух уличного и комнатного
алгоритм
термостатирования
оптимален
для
поддержания
заданной
температуры
воздуха в помещении. При отсутствии уличного датчика алгоритм не будет вносить
поправки в работу, связанные с резкими колебаниями погоды. На экране не будет
показываться уличная температура. (п.
4
рис.
6).
При отсутствии (неправильном
подключении) комнатного датчика температуры воздуха температура теплоносителя
будет поддерживаться в зависимости от уличной в соответствии с кривой, выбираемой
пользователем. (см.
7.4.2.4).
При этом не будет показываться комнатная температура.
При отсутствии обоих датчиков температуры воздуха прибор будет работать в режиме
поддержания температуры теплоносителя равной задаваемой (см.
7.4.2.1).
7.3.2
«Отопление»
—
режим поддержания температуры теплоносителя. Датчики
температуры воздуха в алгоритме не участвуют, однако отображают текущие значения
на экране.
7.3.3
«Лето»
—
режим работы прибора, когда отопление помещения не требуется
и производится поддержка гидросистемы в работоспособном состоянии. Раз в сутки
происходит включение насоса на период
5
мин. Нагрев не включается если температура
в помещении выше, чем +5ºС и температура теплоносителя выше, чем +8ºС. После
нагрева до величины на 2ºС превышающей данные значения нагрев снова отключается.
7.3.4
Возможности изменения режима и параметров прибора описаны в п.
7.4
настоящего руководства. Переход в режим меню установки осуществляется с помощью
клавиши «MENU» (см. рис.
16).
Рисунок 16
Меню установки
- 14 -
- 19 -
«комнатный"
«отопление"
«лето"
МЕНЮ УСТАНОВКИ
1. Режим работы
2. Уста-вка температур
Содержание
- 4 IEK; Сведения о сертификации
- 5 TERMOSET
- 6 Рисунок 2
- 7 Рисунок 3
- 8 Расположение на плате управления разъёмов для подключения; светодиоды индикации:; Гарантии изготовителя
- 9 XT; Правила хранения и транспортирования
- 10 Окончание работы; Техническое обслуживание; Рисунок 5; «ESC
- 11 NTC —; Тгвс; Версия ПО; НИЗКОЕ ДАВЛЕНИЕ; ДАТЧ; ведомый; комнатный
- 12 Графики динамики уличной и комнатной температур воздуха.; Требования безопасности; Т воды; ТЭНов; Туличн; МЕНЮ УСТАНОВКИ; СЕРВИСНОЕ МЕНЮ; OK
- 13 ВКЛ; Подготовка к работе; Монтаж и подключение
- 14 Габаритные и присоединительные размеры прибора.
- 15 согласно ПУЭ и ППБ; Заполнение отопительной системы.; Название прибора; Структура и содержание меню установок.; Отображение на экране режимов работы прибора.
- 16 Схема подключения; Порядок работы; Характеристика режимов работы: