Котел SIME SOLIDA EV 6 с увеличенной топкой 56 кВт - инструкция пользователя по применению, эксплуатации и установке на русском языке. Мы надеемся, она поможет вам решить возникшие у вас вопросы при эксплуатации техники.
Если остались вопросы, задайте их в комментариях после инструкции.
"Загружаем инструкцию", означает, что нужно подождать пока файл загрузится и можно будет его читать онлайн. Некоторые инструкции очень большие и время их появления зависит от вашей скорости интернета.

4.8
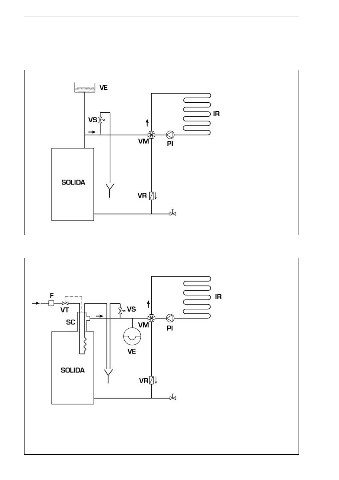
SCHEMI DI COLLEGAMENTO IDRAULICO
4.8.1
Impianto a vaso espansione aperto (fig. 9)
Fig. 9
LEGENDA
VE Vaso espansione aperto
VS Valvola sicurezza impianto 3 BAR - 1/2”
VM Valvola miscelatrice
VR Valvola di ritegno
PI Pompa impianto
IR Impianto di riscaldamento
4.8.2
Impianto a vaso espansione chiuso e scambiatore di sicurezza con valvola termostatica (fig. 10)
Fig. 10
LEGENDA
VE Vaso espansione
VS Valvola sicurezza impianto 3 BAR - 1/2”
VM Valvola miscelatrice
VR Valvola di ritegno
PI Pompa impianto
IR Impianto di riscaldamento
VT Valvola termostatica
SC Scambiatore di sicurezza
F Filtro
ATTENZIONE: Lo scambiatore di sicurezza (SC)
viene fornito a richiesta in un kit cod. 8105200/01.
Temperatura acqua alimentazione scambiatore di
sicurezza: 10°C.
Pressione acqua alimentazione scambiatore di sicu-
rezza: 2 bar.
Il montaggio dello scambiatore di sicurezza (SC) è
obbligatorio.
Prima della messa in funzione della caldaia assicu-
rarsi che sia garantita la portata d’acqua alla valvo-
la termostatica (VT).
9













