Котел SIME SOLIDA EV 6 с увеличенной топкой 56 кВт - инструкция пользователя по применению, эксплуатации и установке на русском языке. Мы надеемся, она поможет вам решить возникшие у вас вопросы при эксплуатации техники.
Если остались вопросы, задайте их в комментариях после инструкции.
"Загружаем инструкцию", означает, что нужно подождать пока файл загрузится и можно будет его читать онлайн. Некоторые инструкции очень большие и время их появления зависит от вашей скорости интернета.

4.8
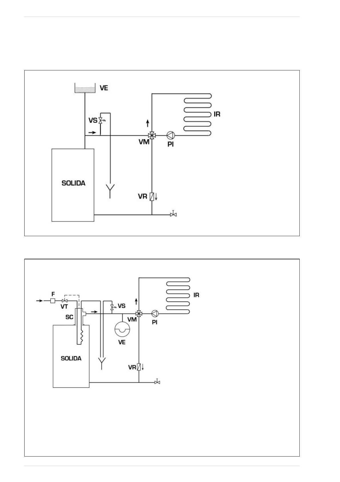
HYDRAULISCHER VERBINDUNGSPLAN
4.8.1
Anlage mit offenem Expansionsbehälter (Abb. 9)
Abb. 9
LEGENDE
VE Offener Expansionsbehälter
VS Anlagensicherheitsventil 3 Bar 1/2"
VM Mischventil
VR Rückschlagventil
PI Anlagenpumpe
IR Heizanlage
4.8.2
Anlage mit geschlossenem Expansionsbehälter und Sicherheitswärmetauscher mit optionalem Thermostatikventil (Abb. 10)
Abb. 10
LEGENDE
VE Expansionsbehälter
VS Anlagensicherheitsventil 3 Bar 1/2"
VM Mischventil
VR Rückschlagventil
PI Anlagenpumpe
IR Heizanlage
VT Thermostatikventil
SC Sicherheitswärmetauscher
F Filter
ACHTUNG:
Der Sicherheitswärmetauscher ist im optionalen Set Nr.
8105200/01 enthalten.
Wasserzulauftemperatur des Sicherheitswärmetauschers:
10°C.
Wasserzulaufdruck des Sicherheitswärmetauschers: 2 Bar.
Die Montage des Sicherheitswärmetauschers (SC) ist
Pflicht.
Vor der Inbetriebnahme des Heizkessels überprüfen, dass
die Wasser dur chf lussmenge am Ther mos t atventil (V T)
sichergestellt ist.
69













