Котел Baxi SLIM Fi-FiN - инструкция пользователя по применению, эксплуатации и установке на русском языке. Мы надеемся, она поможет вам решить возникшие у вас вопросы при эксплуатации техники.
Если остались вопросы, задайте их в комментариях после инструкции.
"Загружаем инструкцию", означает, что нужно подождать пока файл загрузится и можно будет его читать онлайн. Некоторые инструкции очень большие и время их появления зависит от вашей скорости интернета.

SLIM Fi – FiN
руководство
для
технического
персонала
- 22 -
газовые
напольные
котлы
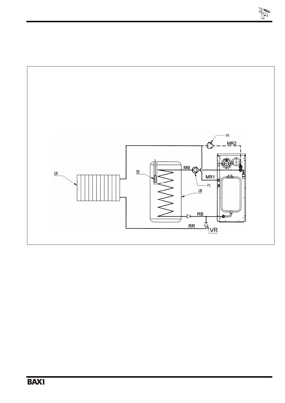
9.
Присоединение
накопительного
бойлера
для
горячей
воды
К
данным
котлам
может
быть
присоединен
накопительный
бойлер
для
горячей
воды
.
Для
присоединения
могут
быть
использованы
как
бойлеры
производства
BAXI
,
так
и
любые
бойлеры
других
торговых
марок
.
При
выполнении
гидравлического
присоединения
руководствуйтесь
гидравлической
схемой
,
приведенной
на
рис
. 21.
ПОЯСНЕНИЯ
UB =
накопительный
бойлер
UR =
система
отопления
PS =
насос
бойлера
PR =
насос
котла
SB =
датчик
бойлера
MR1 =
подача
контура
отопления
(
модели
с
гидравлическими
аксессуарами
– SLIM … Fi)
MR2 =
подача
контура
отопления
(
модели
без
гидравлических
аксессуаров
– SLIM … FiN)
RR =
возврат
контура
отопления
MB =
подача
бойлера
RB =
возврат
бойлера
Рис
. 21:
Схема
гидравлического
присоединения
бойлера
Для
выполнения
электрического
присоединения
получите
доступ
к
внутренней
части
электрической
коробки
,
согласно
инструкциям
§ 5.1 «
Доступ
к
клеммной
колодке
электропитания
».
Установите
переключатель
на
плате
«D.POMPA»
в
положение
«ON»,
для
того
,
чтобы
насос
контура
отопления
останавливался
при
включении
насоса
бойлера
.
Смотри
также
параграф
§ 13. «
Регулировки
на
электронной
плате
».
Далее
для
выполнения
электрического
присоединения
руководствуйтесь
приведенными
ниже
инструкциями
.