Котел Baxi Main Four 240 F (серая панель) - инструкция пользователя по применению, эксплуатации и установке на русском языке. Мы надеемся, она поможет вам решить возникшие у вас вопросы при эксплуатации техники.
Если остались вопросы, задайте их в комментариях после инструкции.
"Загружаем инструкцию", означает, что нужно подождать пока файл загрузится и можно будет его читать онлайн. Некоторые инструкции очень большие и время их появления зависит от вашей скорости интернета.

88
926.527.1 - RU
Руководство для техНИческого пеРсоНала
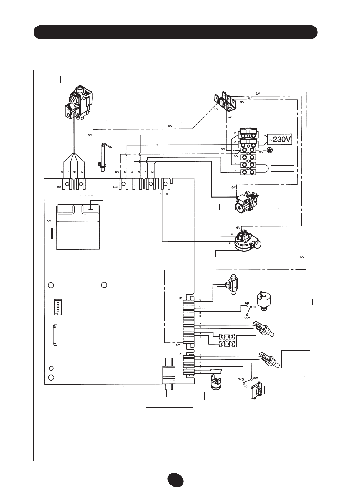
29. схЕМЫ эЛЕКТрИЧЕсКИх сОЕдИНЕНИй
цвет проводов
C
= голубой
м
= коричневый
n
= черный
R
= красный
G/V
= желтый/зеленый
b
= белый
V
= зеленый
G
= желтый
ЭЛЕКТРОД ЗАжиГАНия/
КОНТРОЛя ПЛАМЕНи
ТЕРМОСТАТ
НАСОС
ВЕНТиЛяТОР
ДАТЧиК ПРиОРиТЕТА
СиСТЕМЫ ГВС
ДАТЧиК
УЛиЧНОй
ТЕМПЕРАТУРЫ
ГиДРАВЛиЧЕСКий
ПРЕССОСТАТ
ТЕРМОСТАТ
ПЕРЕГРЕВА
ПНЕВМОРЕЛЕ–
ДАТЧиК ТяГи
КОМНАТНЫй ТЕРМОСТАТ/
ДиСТАНЦиОННОЕ
УПРАВЛЕНиЕ
ДАТЧиК
ТЕМПЕРАТУРЫ
(NTC) ГВС
ДАТЧиК
ТЕМПЕРАТУРЫ
(NTC) СиСТЕМЫ
ОТОПЛЕНия
газовый клапан
CG_2146 / 0907_0902
Содержание
- 2 baxi; baxi; нанесена маркировка СЕ. Котлы соответствуют требованиям,; содеРЖаНИе; Руководство для пользователя
- 3 подготовка к устаНовке
- 4 внимание
- 5 опИсаНИе кНопкИ (лето – зима – только отопление – выключено); вНИмаНИе; заполНеНИе сИстемЫ; ВЫКЛЮЧЕНИЕ КОТЛА
- 6 сИстема безопасНостИ: ИНдИкатоРЫ И сРабатЫваНИе; ВЫКЛЮЧЕНИЕ НА дЛИТЕЛЬНЫй ПЕрИОд. ЗАщИТА ОТ ЗАМЕрЗАНИя; Неисправность; указаНИя по уходу
- 7 допоплНИтельНЫй Насос; пРовеРкИ пеРед устаНовкой котла
- 8 installazione della Caldaia
- 9 устаНовка дЫмохода И воздуховода; Использовать дИаФРагму; ДА
- 10 ваРИаНтЫ гоРИзоНтальНой устаНовкИ НакоНечНИка дЫмохода
- 11 НЕТ
- 13 ПОдКЛЮЧЕНИЕ К эЛЕКТрОПИТАНИЮ; подсоедИНеНИе комНатНого теРмостата
- 14 ИзмеНеНИе тИпа газа; ФуНкцИя калИбРовкИ газового клапаНа; примечание
- 15 ИзмеНеНИе паРаметРов; пРедупРеЖдеНИе
- 16 вЫвод ИНФоРмацИИ На дИсплей котла
- 17 устаНовка паРаметРов
- 18 устРойства РегулИРоваНИя И пРедохРаНИтельНЫе устРойства
- 19 КОНТрОЛЬ ОТхОдящИх гАЗОВ; ап
- 20 пРИсоедИНеНИе датчИка улИчНой темпеРатуРЫ; еЖегодНое техНИческое обслуЖИваНИе
- 21 ФуНкцИоНальНЫе схемЫ
- 22 схЕМЫ эЛЕКТрИЧЕсКИх сОЕдИНЕНИй; цвет проводов
- 23 техНИческИе даННЫе