Honda EU10iT1RG - Инструкция по эксплуатации

Honda EU10iT1RG

Генератор Honda EU10iT1RG - инструкция пользователя по применению, эксплуатации и установке на русском языке. Мы надеемся, она поможет вам решить возникшие у вас вопросы при эксплуатации техники.

Если остались дополнительные вопросы — свяжитесь с нами через контактную форму.

1 Страница 1
2 Страница 2
3 Страница 3
4 Страница 4
5 Страница 5
6 Страница 6
7 Страница 7
8 Страница 8
9 Страница 9
10 Страница 10
11 Страница 11
12 Страница 12
13 Страница 13
14 Страница 14
15 Страница 15
16 Страница 16
17 Страница 17
18 Страница 18
19 Страница 19
20 Страница 20
21 Страница 21
22 Страница 22
23 Страница 23
24 Страница 24
25 Страница 25
26 Страница 26
27 Страница 27
28 Страница 28
29 Страница 29
30 Страница 30
31 Страница 31
32 Страница 32
33 Страница 33
34 Страница 34
35 Страница 35
36 Страница 36
37 Страница 37
38 Страница 38
39 Страница 39
40 Страница 40
41 Страница 41
42 Страница 42
43 Страница 43
44 Страница 44
45 Страница 45
46 Страница 46
47 Страница 47
48 Страница 48
49 Страница 49
50 Страница 50
51 Страница 51
52 Страница 52
53 Страница 53
Страница: / 53
Загрузка инструкции

1

Благодарим за то, что вы приобрели генератор компании Honda.

В данном “Руководстве” содержатся сведения о правильной эксплуатации и уходе за гене
ратором модели EU10i.

Все сведения в данном "Руководстве" соответствуют состоянию выпускаемой продукции
на дату подписания документа в печать.

Компания Honda Motor Co. Ltd. оставляет за собой право в любое время вносить изменения
в конструкцию или комплектацию изделий без какихлибо предупреждений или обяза
тельств со своей стороны.

Данное “Руководство” не может быть перепечатано полностью либо частично без соответ
ствующего одобрения.

Данное "Руководство" должно рассматриваться как неотъемлемая часть генератора и пере
даваться следующему владельцу при продаже генератора.

При прочтении данного “Руководства” следует обращать особое внимание на разделы, ко
торые предваряются предостережением следующего порядка.

ПРЕДУПРЕЖДЕНИЕ

ПРЕДУПРЕЖДЕНИЕ

ПРЕДУПРЕЖДЕНИЕ

ПРЕДУПРЕЖДЕНИЕ

Конструкция генераторов Honda обеспечивает безопасность и надежность в эксплуатации
при условии соблюдения всех инструкций изготовителя. Внимательно прочтите и изучите
данное "Руководство" перед тем, как приступать к эксплуатации генератора. В противном
случае возможно травмирование людей или повреждение оборудования.

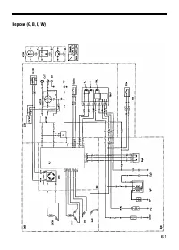
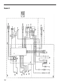
Приведенные в "Руководстве" иллюстрации могут не соответствовать некоторым
вариантам исполнения генератора.

Обозначает высокую вероятность серьезного травмирования или гибели людей в случае
нарушения инструкций.

ВНИМАНИЕ: Обозначает вероятность травмирования людей либо повреждения оборудова)
ния в случае нарушения инструкций.

ПРИМЕЧАНИЕ:

Обозначает дополнительные полезные сведения.

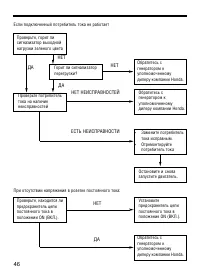
Если у вас возникнут какиелибо затруднения или появятся вопросы по эксплуатации или
обслуживанию генератора, обратитесь к уполномоченному дилеру компании Honda.

"Загрузка инструкции" означает, что нужно подождать пока файл загрузится и можно будет его читать онлайн. Некоторые инструкции очень большие и время их появления зависит от вашей скорости интернета.

Характеристики

Другие модели - Генераторы Honda

Все генераторы Honda