Генераторы Hitachi E 57 S3Р - инструкция пользователя по применению, эксплуатации и установке на русском языке. Мы надеемся, она поможет вам решить возникшие у вас вопросы при эксплуатации техники.
Если остались вопросы, задайте их в комментариях после инструкции.
"Загружаем инструкцию", означает, что нужно подождать пока файл загрузится и можно будет его читать онлайн. Некоторые инструкции очень большие и время их появления зависит от вашей скорости интернета.

9
English
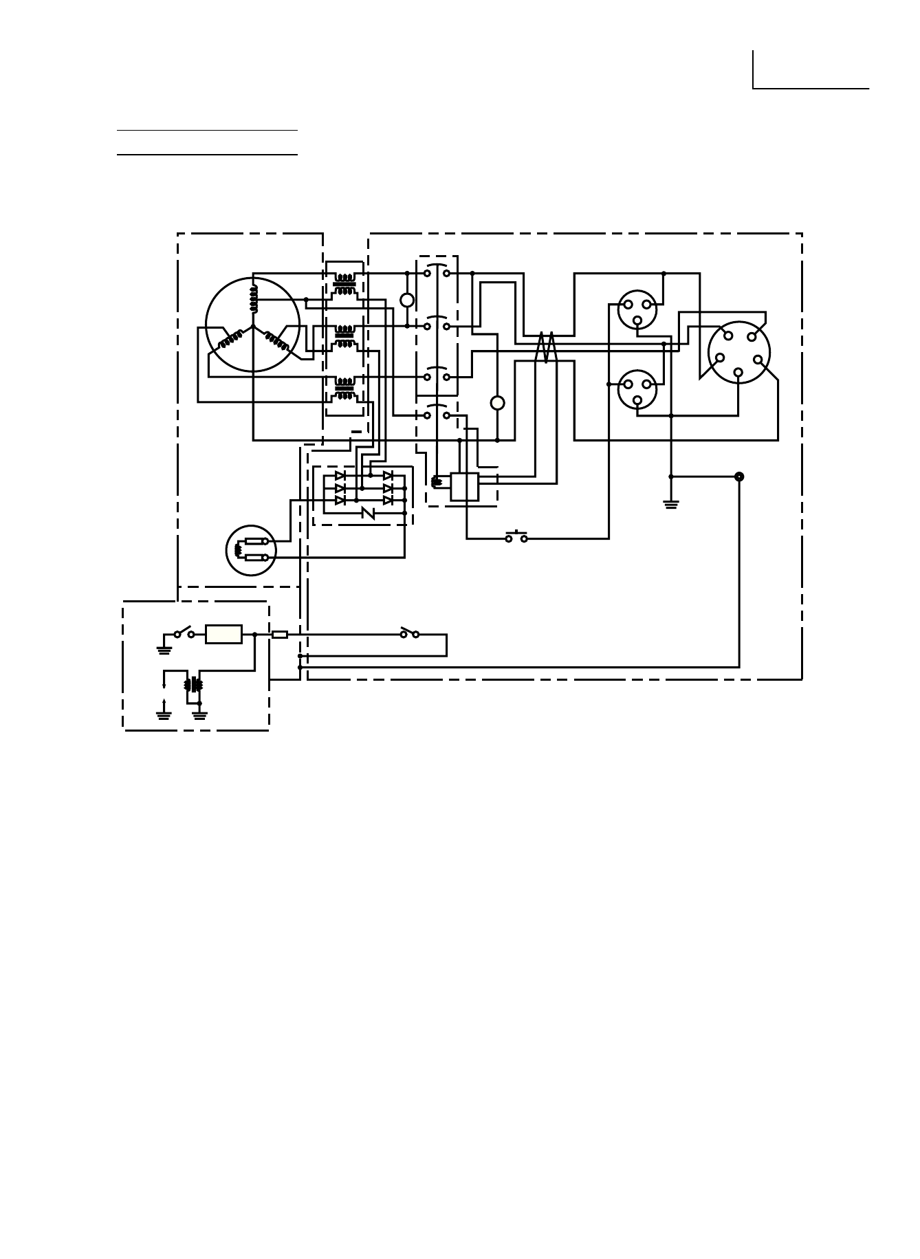
WIRING DIAGRAM
E40(3p), E50(3p), E57(3p)
⑭
③
⑥
④
②
⑦
⑤
①
⑮
⑫
⑳
㉕
㉖
㉓
⑩
⑪
⑨
⑨
⑧
㉚
R
R
R
b
W
W
W
V
b
b
pL
Y
G
br
Lg
b
b
㉛
⑬
Y
G
b
W
G
G/Y
G/Y
R
G
b
W
R
㉙
Fig. 11
①
Rotor assembly
②
Main coil
③
stator assembly
④
Voltage meter
⑤
Pilot light
⑥
N.F.b.
⑦
Leak breaker (E.L.b.)
⑧
AC receptacle (3~)
⑨
AC receptacle (1~)
⑩
Earth
⑪
Earth terminal
⑫
Test button for E.L.b.
⑬
Engine switch
⑭
Current trans
⑮
Diode stack unit
⑯
Rectiier
⑰
Remote control terminal
⑱
Fuse
⑲
Rectiier/regulator
⑳
Oil sensor unit
㉑
battery
㉒
Carburetor heater
㉓
Oil level switch
㉔
Charging coil
㉕
Fly wheel magneto
㉖
spark plug
㉗
starter relay
㉘
starter motor
㉙
Alternator
㉚
Control box
㉛
Engine
Color code
b
black
br
brown
G
Green
Gy
Gray
Lg
Light Green
Or
Orange
R
Red
W
White
Y
Yellow
B/W Black/White
G/Y Green/Yellow
G/R Green/Red
Y/G Yellow/Green
Содержание
- 2 SAFETY INSTRUCTIONS AND INSTRUCTION MANUAL; WARNING; Model; Мoдeль; Generator; ИНСТРУКЦИЯ ПО БЕЗОПАСНОСТИ И ЭКСПЛУАТАЦИИ; ВНИМАНИЕ; привecти к ceрьeзным трaвмaм или cмeрти!
- 14 ВВЕДЕНИЕ; ИНФОРМАЦИОННЫЕ ЯРЛЫКИ
- 15 ТРЕБОВАНИЯ ПО БЕЗОПАСНОСТИ; РАСПОЛОЖЕНИЕ ВАЖНЫХ ИНФОРМАЦИОННЫХ ЯРЛЫКОВ; ЗНАЧЕНИЕ ВАЖНЫХ ИНФОРМАЦИОННЫХ ЯРЛЫКОВ
- 16 ПРАВИЛА ЭКСПЛУАТАЦИИ И ОБСЛУЖИВАНИЯ; НАЗНАЧЕНИЕ ЭЛЕМЕНТОВ УПРАВЛЕНИЯ; ОПИСАНИЕ
- 17 ВЫКЛЮЧАТЕЛЬ ЗАЖИГАНИЯ; АВТОМАТИЧЕСКОЕ РЕЛЕ-ПРЕРЫВАТЕЛЬ ПЕРЕМЕННОГО ТОКА
- 18 ОБЛАСТЬ ПРИМЕНЕНИЯ; Убедитесь, что общая нагрузка подключенных электроприборов
- 19 ТЕХНИЧЕСКИЕ ХАРАКТЕРИСТИКИ; ГЕНЕРАТОР ПEРЕМЕННОГО ТОКА
- 20 СХЕМА ЭЛЕКТРИЧЕСКОЙ ПРОВОДКИ
- 22 УСТАНОВКА ПОДДОНА ДЛЯ АККУМУЛЯТОРА; МОНТАЖ КОМПЛЕКТА ПЕРЕНОСНОЙ РУКОЯТКИ; в месте расположения центра тяжести
- 23 ДЕКЛАРАЦИЯ СООТВЕТСТВИЯ ДИРЕКТИВЕ ЕЭС О ПОСТАВКАХ; СООТВЕТСТВИЕ ЕДИНОЙ ДИРЕКТИВЕ ЕЭС: