2E (BS7500E-V) - Инструкция по эксплуатации - Страница 16

Генераторы 2E (BS7500E-V) - инструкция пользователя по применению, эксплуатации и установке на русском языке. Мы надеемся, она поможет вам решить возникшие у вас вопросы при эксплуатации техники.

Если остались вопросы, задайте их в комментариях после инструкции.

"Загружаем инструкцию", означает, что нужно подождать пока файл загрузится и можно будет его читать онлайн. Некоторые инструкции очень большие и время их появления зависит от вашей скорости интернета.
Страница:
/ 20
Загружаем инструкцию
background image

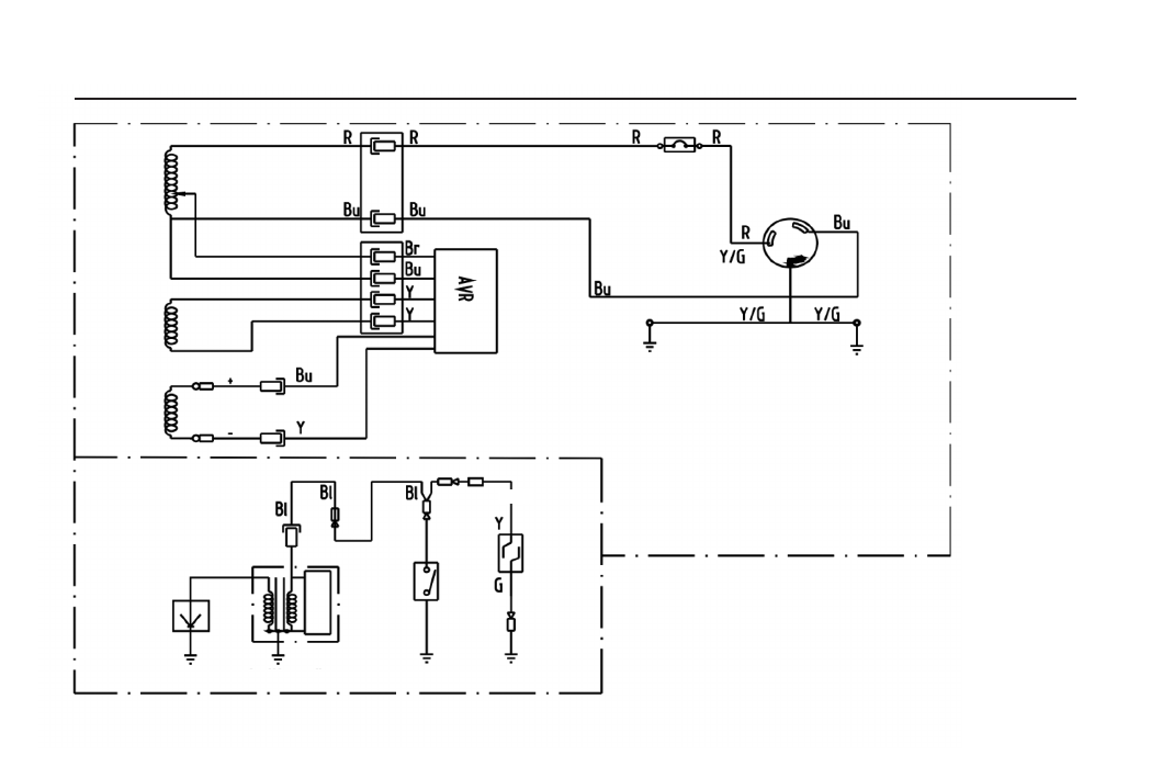
МОНТАЖНА СХЕМА (1500/2500/3000/3500/4000)

Основна 

котушка

Котушка 

підзбудження

Котушка 

збудження

Генераторний блок

Заземлення 

генератора

Блок двигуна

Свічка 

запалювання

Котушка 

запалювання

Транзисторне 

магнето

Транзисторне 

магнето

Замок 

запалювання

Датчик рівня 

палива

Вимикач

Розетка

16

Характеристики

Оцените статью
tehnopanorama.ru
Остались вопросы?

Не нашли свой ответ в руководстве или возникли другие проблемы? Задайте свой вопрос в форме ниже с подробным описанием вашей ситуации, чтобы другие люди и специалисты смогли дать на него ответ. Если вы знаете как решить проблему другого человека, пожалуйста, подскажите ему :)

Задать вопрос

Часто задаваемые вопросы
Как посмотреть инструкцию к 2E (BS7500E-V)?
Необходимо подождать полной загрузки инструкции в сером окне на данной странице
Руководство на русском языке?
Все наши руководства представлены на русском языке или схематично, поэтому вы без труда сможете разобраться с вашей моделью
Как скопировать текст из PDF?
Чтобы скопировать текст со страницы инструкции воспользуйтесь вкладкой "HTML"