Ferroli Domiproject C24 - Инструкция по эксплуатации

Ferroli Domiproject C24

Котел Ferroli Domiproject C24 - инструкция пользователя по применению, эксплуатации и установке на русском языке. Мы надеемся, она поможет вам решить возникшие у вас вопросы при эксплуатации техники.

Если остались дополнительные вопросы — свяжитесь с нами через контактную форму.

1 Страница 1
2 Страница 2
3 Страница 3
4 Страница 4
5 Страница 5
6 Страница 6
7 Страница 7
8 Страница 8
9 Страница 9
10 Страница 10
11 Страница 11
12 Страница 12
13 Страница 13
14 Страница 14
15 Страница 15
16 Страница 16
17 Страница 17
18 Страница 18
19 Страница 19
20 Страница 20
21 Страница 21
Страница: / 21

Содержание:

  • Страница 2 – DOMIproject C 24
  • Страница 4 – Указания; Предисловие; Панель
  • Страница 5 – Включение
  • Страница 7 – Монтаж
  • Страница 8 – Газовые
  • Страница 10 – Техническое; Регулировки
  • Страница 11 – Ввод
  • Страница 13 – Устранение
  • Страница 15 – Характеристики; Габаритные
  • Страница 16 – Общий
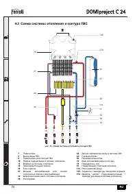
  • Страница 17 – Схема
  • Страница 19 – Диаграммы
  • Страница 20 – Электрическая
Загрузка инструкции

DOMIcompact F 24

NÁVOD K POUŽITÍ, INSTALACI A ÚDRŽBE

HASZNÁLATI, FELSZERELÉSI ÉS KARBANTARTÁSI UTASÍTÁS

INSTRUKCJE OBSLUGI, INSTALACJI I KONSERWACJI

УКАЗАНИџ ПО ЭКСПЛУАТАЦИИ

,

МОНТАЖУ И ТЕХОБСЛУЖИВАНИЮ

POKYNY NA POUŽITIE, INŠTALÁCIU A ÚDRŽBU

DOMIproject F 24

D

DOMIproject

C

24

DOMIproject F 24

cod. 3

540

E02

/0

— 04

/2

006

DOMIproject F 24

DOMIproject F 24

"Загрузка инструкции" означает, что нужно подождать пока файл загрузится и можно будет его читать онлайн. Некоторые инструкции очень большие и время их появления зависит от вашей скорости интернета.

Краткое содержание

Страница 2 - DOMIproject C 24

B Декларация соответствия Изготовитель : FERROLI S.p.A., адрес : Via Ritonda 78/a 37047 San Bonifacio VR, заявляет , что настоящее изделие соответствует следующим директивам CEE: • Директива по газовым приборам 90/396 • Директива по К . П . Д . 92/42 • Директива по низкому напряжению 73/23 ( с измен...

Страница 4 - Указания; Предисловие; Панель

DOMIproject C 24 61 RU 1. Указания по эксплуатации 1.1 Предисловие Уважаемый Покупатель , Благодарим Вас за то , что Вы выбрали настенный котел , FERROLI имеющий самую современную конструкцию , выполненный по передовым технологиям и отличающийся высокой надежностью и качеством изготовления . Просим ...

Страница 5 - Включение

DOMIproject C 24 62 RU 1.3 Включение и выключение Включение • Откройте газовый вентиль , установленный перед котлом . • Подайте на агрегат электропитание . • Установите ручки регулировки температуры воды в системах отопления и ГВС на нужные величины . • Теперь котел готов к автоматическому включению...

Характеристики

Другие модели - Котлы Ferroli

Все котлы Ferroli