Эван PRACTIC-6 - Инструкция по эксплуатации

Эван PRACTIC-6

Котел Эван PRACTIC-6 - инструкция пользователя по применению, эксплуатации и установке на русском языке. Мы надеемся, она поможет вам решить возникшие у вас вопросы при эксплуатации техники.

Если остались дополнительные вопросы — свяжитесь с нами через контактную форму.

1 Страница 1
2 Страница 2
3 Страница 3
4 Страница 4
5 Страница 5
6 Страница 6
7 Страница 7
8 Страница 8
9 Страница 9
10 Страница 10
11 Страница 11
12 Страница 12
13 Страница 13
14 Страница 14
15 Страница 15
16 Страница 16
17 Страница 17
18 Страница 18
19 Страница 19
20 Страница 20
21 Страница 21
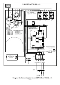
22 Страница 22
23 Страница 23
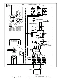
24 Страница 24
25 Страница 25
26 Страница 26
27 Страница 27
28 Страница 28
29 Страница 29
30 Страница 30
31 Страница 31
32 Страница 32
33 Страница 33
34 Страница 34
35 Страница 35
36 Страница 36
37 Страница 37
38 Страница 38
39 Страница 39
40 Страница 40
Страница: / 40

Содержание:

  • Страница 2 – Общие указания; предпродажную подготовку, которая включает:; Требования безопасности; прочих компонентов системы
  • Страница 4 – Комплектность; - прибор ЭВАН PRACTIC; Технические данные; IEK
  • Страница 6 – Таблица 2; Устройство прибора; ЭВАН
  • Страница 8 – Порядок извлечения блока управления показан на рис. 2.; Рисунок 2. Порядок извлечения блока управления.; Вид прибора со снятым кожухом в исполнениях ЭВАН; Рисунок 3. Прибор ЭВАН
  • Страница 9 – Рисунок 4. Прибор ЭВАН
  • Страница 10 – Рисунок 5. Подключение к разъёмам на плате.; представляют собой отсоединяемые от платы блоки винто-; разъём ХТ1; предназначен для подключения датчика комнатной температу-
  • Страница 11 – MY HEAT GSM, MY HEAT SMART; разъём; EVAN AQUA; разъём ХТ5; Дисплей. Осуществляет индикацию текущих
  • Страница 12 – Структура режимов дисплея блока управления.; .2 Переключение между информационными окнами о суще ствляется с; Рисунок 7; к о т е л в о з д у х; Н О РМ А
  • Страница 13 – Т воды; ТЭНов; Туличн
  • Страница 14 – Подготовка к работе; Монтаж и подключение
  • Страница 15 – PRACTIC; Гидравлическая схема отопительной системы; Ус т а н о в ка з а п о р н о й а рм а тур ы н а т ру бо п р о вод е , со ед и н я ю щ ем
  • Страница 17 – Прибор должен быть смонтирован на стенах и сооружениях, в хорошо
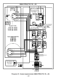
  • Страница 19 – Блоки ТЭН; Котел ЭВАН
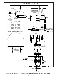
  • Страница 20 – Рисунок
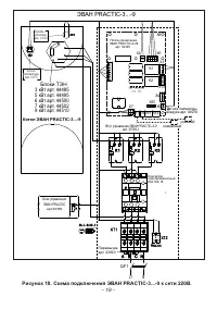
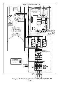
  • Страница 21 – Рисунок 20. Схема подключения ЭВАН
  • Страница 25 – Заполнение системы отопления.; Указания по эксплуатации
  • Страница 26 – Характеристика режимов работы:; Выключен – режим работы прибора, когда отопление помещения не
  • Страница 27 – Рисунок 24. Электрическое подключение комплекта ГВС; Возможности изменения режима и параметров прибора описаны в п. 7.4
  • Страница 28 – МЕНЮ УСТАНОВКИ; MAX; Рисунок 26. Меню установки
  • Страница 29 – Настройка режимов работы и параметров прибора.; Режим работы выбирается в 1-м пункте меню установок «1. Режим работы».; Рисунок 27. Отображение на экране режимов работы прибора.; предприятием-изготовителем значение
  • Страница 31 – Для работы в режимах «ВЫХДН ДЕНЬ», «РАБОЧ ДЕНЬ» и «НЕДЕЛЬНЫЙ» необходи-; Ткомф; График Рабочий день; OK; УСТАВКА Т воды
  • Страница 32 – MENU; Настройка внутренних параметров и установок.; RTC; НАСТРОЙКА; ВРЕМЯ ЧАСОВ; Январь; ВКЛ
  • Страница 33 – Рисунок 32. Статистика энергопотребления.; СТАТИСТИКА; Графики температур; Просмотр статистики; СЕРВИСНОЕ МЕНЮ
  • Страница 34 – режиму работы с сохранением настроек и параметров.; Рисунок 35. Пример сообщения о несоответствии.; Некоторые несоответствия допускают продолжение нагрева:
  • Страница 35 – Техническое обслуживание; Безопасное и надежное функционирование прибора зависит от его
  • Страница 36 – Правила хранения и транспортирования
  • Страница 37 – не производятся в следующих случаях:
  • Страница 38 – 2 Сведения о сертификации; RU; 3 Свидетельство о приемке и продаже
Загрузка инструкции

ЛИТЯ.681936.0

71

РЭ

Пожалуйста, ознакомьтесь с настоящим руководством до начала

установки и эксплуатации прибора. Это сделает его использование комфор-
тным и безопасным.

Электроприборы отопительные

ЭВАН

PRACTIC

-3; -3

P;

-5; -

5P; -6

;

-

6P;

-7; -

7P;

-9;

-

9P;

-12;

-

12P;

-14;

-

14P;

-18;

-

18P;

-21; -

21P;

-

24;

-24

P

; -28; -28

P;

-36; -42; -5

0

; -

60

; -72; -84;

-90; -105;

-120 У3 ТУ 3468-01

2

-97567311-201

5

Основные достоинства прибора

Интеллектуальная система управления, обеспечивающая максимальную энерго-

эффективность и полную автоматизацию работы прибора в зависимости от текущего
уровня теплопотерь, погоды, целесообразности поддерживать комфортную либо
экономичную температуру в помещении в данное время дня.

Уникальный погодозависимый алгоритм двойного регулирования нагрева

учитывающий температуры воздуха, уличную и комнатную, а также их динамику.

Возможность ручного ограничения максимальной потребляемой мощности.
Блоки ТЭН из нержавеющей стали производства компании Backer

Electro Cz

(Чехия).

Ротация ТЭН, силовых реле или контакторов увеличивает общий ресурс прибора.
Прибор имеет функцию управления контуром ГВС.
Реализована возможность дистанционного контроля работы прибора (в том числе

через интернет) с подключением внешнего устройства, приобретаемого отдельно.

Датчик уличной температуры в комплекте.
Датчик комнатной температуры в комплекте.
Не требует отдельного помещения для установки

(

для объектов менее 300 кв. м).

Прибор не содержит некоторых элементов отопительной системы с предполагае-

мыми усредненными параметрами в качестве встроенных, что позволяет пользователю
при необходимости подобрать оптимальные для данного объекта циркуляционный насос,
расширительный бак, элементы безопасности и т. д., а также места для их установки.

В исполнениях ЭВАН

PRACTIC -

3

P

... -28

P

прибор комплектуется высококачес-

твенным надежным циркуляционным насосом компании

Wilo.

Содержание

1 Общие указания………………………………………………………........2
2 Требования безопасности………………………………………………....2
3 Комплектность…………………………………………………………….

4

4 Технические данные…………………………………………………….....4
5 Устройство прибора……………………………………………..………...

6

6 Подготовка к работе..…………….............……………………………...14
6.1 Мо н т а ж и п од к л юч е н и е . . … … … … … … … … … … … … … … … … . . . 1 4
6.2 Заполнение системы отопления.....……….....……...…….……………...25
7 Указания по эксплуатации…….………………….………………….…...25
8 Техническое обслуживание……………………..………………….….

....35

9

Правила хранения и транспортирования………….…………….……...36

10 Возможные неисправности и методы их устранения....………….……...37
11 Гарантии изготовителя........…….………………….…………….…….....37
12 Сведения о сертификации………………………………..……….………38
13 Свидетельство о приемке и продаже……………………..……….……....38
14

……………………..……….……..........39

Отметка о проведенных работах

- 1 -

"Загрузка инструкции" означает, что нужно подождать пока файл загрузится и можно будет его читать онлайн. Некоторые инструкции очень большие и время их появления зависит от вашей скорости интернета.

Краткое содержание

Страница 2 - Общие указания; предпродажную подготовку, которая включает:; Требования безопасности; прочих компонентов системы

1 Общие указания 1.1 Приборы являются стационарными отопительными приборами и предназна- чены для отопления жилых, бытовых, производственных, сельскохозяйственных и других помещений. Прибор может применяться совместно с другими источниками теплоснабжения в качестве основного или резервного. 1.2 Приб...

Страница 4 - Комплектность; - прибор ЭВАН PRACTIC; Технические данные; IEK

! 2.13 Необходимо отключать прибор от электрической сети автоматическим выклю- чателем на время: - его очистки от пыли (с помощью сухой щетки или пылесоса);- влажной уборки в районе прибора. Если вода или грязь попала на прибор: воду (грязь) собрать мягкой салфеткой, увлажненной поверхности дать про...

Страница 6 - Таблица 2; Устройство прибора; ЭВАН

4. 6 Изменение мощности прибора реализуются путем автоматического включе- ния/отключения необходимого числа трубчатых электронагревателей (ТЭНов). Макси-мальная мощность прибора может быть ограничена пользователем вручную путем выбора соответствующей команды меню настройки на пульте управления прибо...

Характеристики

Другие модели - Котлы Эван

Все котлы Эван