Страница 2 - ВАЖНО; ПРЕДУПРЕЖДЕНИЕ; Примечание по электробезопасности
D-EIMWC00907-14RU - 2/48 ВАЖНО Данное руководство является технической помощью и не представляют собой обязательное предложение для Daikin. Daikin разработала данное руководство используя все свои знания. Содержание не может быть привлечено как явно или неявно гарантирован как полный, точный и надеж...
Страница 4 - Индекс
D-EIMWC00907-14RU - 4/48 Индекс Общая информация ........................................................................................................................................................ 6 Цель данного руководства ..........................................................................
Страница 6 - Общая информация; ДОКУМЕНТЫ И ЧАСТЬ ЭТОГО РУКОВОДСТВА
D-EIMWC00907-14RU - 6/48 Общая информация ПРЕДУПРЕЖДЕНИЕ Устройства, указанные в настоящем руководстве, представляют высокую инвестиционную стоимость, следует принять максимальную осторожность для обеспечения правильной установки и соответствующих условий труда. Установка и обслуживание должны выпол...
Страница 7 - Терминология
D-EIMWC00907-14RU - 7/48 e) Немедленно сообщите о степени повреждения представителю производителя, чтобы принять меры для необходимого ремонта. Повреждение не должно быть отремонтировано перед проверкой машины представителем транспортной компании. Терминология E W W D 3 1 5 F Z X S 0 0 1 1 2 3 4 5 6...
Страница 8 - Технические характеристики; EWWD
D-EIMWC00907-14RU - 8/48 Технические характеристики EWWD 320FZ 430FZ 520FZ 640FZ 660FZ C10FZ Мощность охлаждения (1) Мин (2) кВ 114 128 172 114 128 172 Макс кВ 317 429 521 635 856 1048 Контроль мощности Тип --- Переменная скорость центробежного компрессора Минимальная мощность (1) % 36 30 33 18 15 1...
Страница 9 - Эксплуатационные ограничения; Хранение
D-EIMWC00907-14RU - 9/48 Эксплуатационные ограничения Хранение Условия окружающей среды должны быть в следующих пределах: Минимальная температура окружающей среды : -20°C Максимальная температура окружающей среды : 50°C Максимальный R.H. : 90% без конденсации ВНИМАНИЯ Хранение ниже минимальной темпе...
Страница 10 - Рисунок 1 - Рабочие пределы; Операционный конверт
D-EIMWC00907-14RU - 10/48 Рисунок 1 - Рабочие пределы Другие пределы: Максимальная температура запуска входной жидкости испарителя 32°C Максимальная не рабочая температура входной жидкости 38°C Операционный конверт Температура воды на выходе из исп (°C) Те м пе р а ту р а в од ы на в ы хо д е и з к ...
Страница 11 - Монтажная работа; Перевозка груза; Острые края могут привести к травмам. Избегайте прямого контакта.; Руководство по эксплуатации Панели управления; сохранить спокойствие; Перемещение и подъем
D-EIMWC00907-14RU - 11/48 Монтажная работа Перевозка груза Должны быть обеспечены стабильность и отсутствие какой-либо деформации устройства во время транспортировки. Если машина поставляется с деревянным крест-досками на основе, они должны быть удалены только достигнув конечный пункт назначения. От...
Страница 12 - Рисунок 2 - LПодъем устройства; Позиционирование и сборка; должен быть установлен на входе трубопровода машины.; Минимальные требования пространства
D-EIMWC00907-14RU - 12/48 Все устройства этой серии поставляются с точками подъема, показаными на рисунке ниже. Только эти точки могут быть использованы для подъема устройства, как показано на следующем рисунке. Рисунок 2 - LПодъем устройства Этот рисунок только для ознакомления. Подъемные инструмен...
Страница 13 - Перед изоляцией водопровода убедитесь, что нет утечки.; ВНИМАНИЯ
D-EIMWC00907-14RU - 13/48 В частности, служба очистки должна быть представлена на одном конце устройства для возможного снятия испарителя и/или труб конденсатора. Трубы испарителя и конденсатора должны быть свернуты, чтобы позволить замену в случае необходимости; длина резервуара должно быть разреше...
Страница 15 - Опорожнение и чистка теплообменника в зимний период; Потеря защиты потока; конденсатор
D-EIMWC00907-14RU - 15/48 Если теплообменники полностью опорожнеты и очищены с антифризом, они должны быть защищены от замерзания. При проектировании системы должны быть учтены два или более из ниже указанных методов защиты: 1. Непрерывная циркуляция потока воды внутри трубопроводов и теплообменнико...
Страница 19 - Трехходовый конденсатор
D-EIMWC00907-14RU - 19/48 Легетнда рисунков 4 и 5 Этикетка Размер Этикетка Размер A 320FZ D 640FZ B 430FZ E 860FZ C 520FZ F C10FZ Трехходовый конденсатор Четерехходовый конденсатор
Страница 20 - Цепь хладагента предохранительных клапанов
D-EIMWC00907-14RU - 20/48 Цепь хладагента предохранительных клапанов Каждая система поставляется с предохранительными клапанами, которые установлены на испарителе и конденсаторе. Цель клапанов - освободить хладагент внутри цепи охлаждения в случае определенных сбоев. ВНИМАНИЯ Устройство предназначен...
Страница 21 - Электроустановка; Общие технические условия; ПРЕДОСТЕРЕЖЕНИЕ; Таблица 2 - Электрические данные
D-EIMWC00907-14RU - 21/48 Электроустановка Общие технические условия ПРЕДОСТЕРЕЖЕНИЕ Все электрические соединения с машиной должны быть в соответствии с действующими законами и нормами. Все работы по установке, управлению и техническому обслуживанию должны выполняться квалифицированным персоналом. С...
Страница 22 - Электрические компоненты; Кабели питания (специальный трубопровод); Разводка питания; Таблица далее служет только для определения размеров; разбалансировка фазных токов
D-EIMWC00907-14RU - 22/48 Устройства EWWD FZ используют переменную скорость компрессоров, которые могут работать на различных номинальных условиях, перечисленных в электрических данных, которые служат только для ознакомления; ссылфйтесь на выбор, чтобы получить конкретные электрические данные устрой...
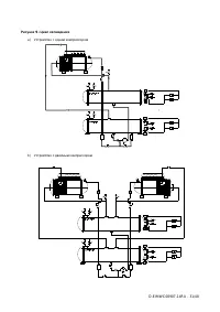
Страница 24 - Установите привод далеко от источника трансформатора.
D-EIMWC00907-14RU - 24/48 Примечания схемы полевой проводки 1. Разводка питания между клеммной коробкой и клеммами компрессоров установлена на заводе. 2. Дисбаланс напряжений не должен превышать 2% с результирующим дисбалансом тока от 6 до 10 раз дисбаланса напряжения. Стандарт. Напряжение питания д...
Страница 26 - Обратите внимание, что Охладитель Б не имеет платы изоляции.
D-EIMWC00907-14RU - 26/48 3. Проверьте правильность узлов на каждом OITS экране обслуживания. 4. Подключите охладители вместе (с RS485 проводкой), как показано на рисунке 7. Первый охладитель в связи может быть определен как Охладитель А. Плата изоляции крепится к рейке DIN, прилегающей к регулятору...
Страница 27 - Последовательность действий; Руководство по эксплуатации (настоящая редакция)
D-EIMWC00907-14RU - 27/48 Настройки MicroTech II сенсорного экрана интерфейса оператора (OITS) Настройки для любого типа связаных многочисленных работ компрессора должны быть сделаны регулятору MicroTech II. Настройки на двойного компрессора созданы на заводе перед отправкой, но должны быть проверен...
Страница 28 - Эксплоатация; Обязанности оператора
D-EIMWC00907-14RU - 28/48 Эксплоатация Обязанности оператора Важно, чтобы оператор перед началом работы с машиной прошол соответствующую подготовку и ознакомился с системой. В дополнение к чтению этого руководства, оператор должен изучить руководство по эксплуатации и микропроцессорных схем, чтобы п...
Страница 29 - Использование с местными генераторами; Калибровка генератора; ВНИМАНИЕ; Контроль мощности охладителя; Описание устройства:
D-EIMWC00907-14RU - 29/48 Использование с местными генераторами Охладители работают с частотно-регулируемыми приводами. Эти особенности делают их особенно подходящими для использования в прикладных системах, где они могут быть необходимы для запуска с местными электрическими генераторами. Это особен...
Страница 33 - Компрессор; Daikin EWWD F; Рисунок 10 – Компрессор Turbocor; Корпус
D-EIMWC00907-14RU - 33/48 Компрессор Daikin EWWD F ZXS охладители используют Danfoss Turbocor компрессоры (TT300, TT350 и TT400), полностью безмасляные компрессоры, специально разработанные HVAC индустрии. Сходимости проверенных магнитных подшипников, с переменной скоростью центробежной компрессии и...
Страница 35 - Проверка перед запуском; Общее; Дисбаланс напряжения между тремя фазами не должен превышать
D-EIMWC00907-14RU - 35/48 Проверка перед запуском Общее После установления машины, выполните следующие действия, чтобы убедиться, что все было сделано правильно: ВНИМАНИЯ Перед проведением проверки выключите питание машины. Поскольку цепь постоянного тока электролитических конденсаторов является вну...
Страница 36 - Электроснабжение; между фазами не должен превышать; Дисбаланс напряжения электропитания
D-EIMWC00907-14RU - 36/48 ВНИМАНИЯ С этого момента машина будет находиться под электрической энергии. Будьте осторожны во время последующей эксплуатации. Отсутствие внимания во время последующей эксплуатации может привести к серьезным травмам. Электроснабжение Напряжение питания машины должно быть т...
Страница 37 - Предварительная проверка перед запуском системы; Вода конденсатора; за две недели до запуска
D-EIMWC00907-14RU - 37/48 Предварительная проверка перед запуском системы Охлажденная вода Трубопровод закончен....................................................................................... …………………………. Водная система заполнена, наполнена воздухом........................................
Страница 38 - Ступенчатое изменение компрессоров вкл и выкл; Выброс и срыв; Выключение; Панель интерфейса оператора,
D-EIMWC00907-14RU - 38/48 Эксплоатация Мощность системы управления Мощность охладителей находится под контролем: 1. Ступенчатое изменение компрессоров вкл и выкл; 2. Путем регулировки мощности каждого компрессора открыв или закрыв входную направляющую лопатку для контроля количества хладогента на вх...
Страница 39 - Ежегодное выключение
D-EIMWC00907-14RU - 39/48 3. BAS, BAS ввод встроенный в модуль, который установлен на регуляторе устройства на заводе. 4. Панель управления Переключатели Три Вкл/Выкл переключатели расположены в основной панели управления и имеют следующие функции: УСТРОЙСТВО отключается холодильная через обычный ...
Страница 40 - Таблица 5 - Типичные условия работы с блока на 100%
D-EIMWC00907-14RU - 40/48 Таблица 5 - Типичные условия работы с блока на 100% (Темп воды исп 12/7°C – Темп воды конд 30/35°C) Давление испарения 350 ÷ 360 кПа Давление конденсации 915 ÷ 935 кПа Перегвер всасывания 0.5 ÷ 1.0 °C Разгрузка перегрева 9 ÷ 12 °C Жидкость переохлаждения 4 ÷ 6 °C ВАЖНО Симп...
Страница 41 - Техническое обслуживание системы; Обслуживание компрессора
D-EIMWC00907-14RU - 41/48 Техническое обслуживание системы ПРЕДУПРЕЖДЕНИЕ Все планные и внепланные ремонтные работы на машине должны выполняться только квалифицированным персоналом, знакомым с характеристикой, процедурами эксплуатации и технического обслуживания машины и которые знают требования без...
Страница 42 - Зарядка хладагента
D-EIMWC00907-14RU - 42/48 Техническое обслуживание Таблица 6 - Программа планового технического обслуживания Перечень мероприятий Еженедельные Ежемесячные (Примечание 1) Ежегодные (Примечание 2) Общее: Чтение данных эксплуатации (Примечание 3) X Визуальный осмотр машины за любой ущерб и / или ослабл...
Страница 44 - Процедура пополнения хладагента
D-EIMWC00907-14RU - 44/48 Процедура пополнения хладагента 1. Если машина потеряла хладагент, необходимо найти причины перед выполнением любой операции пополнения. Утечка должны быть найдена и восстановлена. Поиск с мылом/водой является хорошим и простым методом для средних и крупных утечек, в то вре...
Страница 45 - Стандартные проверки
D-EIMWC00907-14RU - 45/48 Стандартные проверки Датчики температуры и давления Устройство поставляется завода оснащены всеми датчиками, перечисленных ниже. Периодически проверяйте, чтобы их измерения были правильными с помощью контрольных приборов (манометров, термометров); исправьте неправильные пок...
Страница 46 - Тестовой лист; Измерения со стороны воды
D-EIMWC00907-14RU - 46/48 Тестовой лист Рекомендуется, чтобы следующие данные операции отражаются периодически с целью проверки правильного функционирования машины с течением времени. Эти данные также будут чрезвычайно полезны для технических специалистов, которые будут выполнять регулярные и / или ...
Страница 47 - Обслуживание и гарантия; Машина не может функционировать вне установленных пределов; Важная информация об используемом хладагенте; GW; Утилизация
D-EIMWC00907-14RU - 47/48 Обслуживание и гарантия Все машины на заводе-изготовителе и гарантию 12 месяцев с первого запуска или 18 месяцев с момента доставки. Эти машины были разработаны и построены в соответствии с высокими стандартами качества обеспечении годы безотказной работы. Важно, однако, чт...