Страница 79 - COMPRAG Компрессор воздушный винтовой A-Серия; Содержание
79 COMPRAG Компрессор воздушный винтовой A-Серия Содержание 1 Правила техники безопасности 1.1 Символы, использованные в инструкции 1.2 Общие меры безопасности 1.3 Меры безопасности при вводе в эксплуатацию 1.4 Меры безопасности при эксплуатации 1.5 Меры безопасности при обслуживании и ремонте 2 Уст...
Страница 80 - Правила техники безопасности; Общие правила безопасности
80 Версия 2.2 1. Правила техники безопасности 1.1 Символы, используемые в инструкции Опасно для жизни Предупреждение Внимание 1.2 Общие правила безопасности Вся ответственность за травмы или повреждения, полученные вследствие несоблюдения правил техники безопасности при установке, эксплуатации или о...
Страница 81 - Меры безопасности при вводе в эксплуатацию
81 COMPRAG Компрессор воздушный винтовой A-Серия 1. Оператор должен неукоснительно соблюдать правила техники безопасности, предусмотренные этими инструкциями и местным законодательством! 2. При сравнении данных правил безопасности с правилами местного законодательства, необходимо выбирать те, которы...
Страница 83 - Меры безопасности при эксплуатации
83 COMPRAG Компрессор воздушный винтовой A-Серия 1.4 Меры безопасности при эксплуатации Вся ответственность за травмы или повреждения, полученные вследствие несоблюдения правил техники безопасности при установке, эксплуатации или обслуживанию, а также при несанкционированном использовании данного об...
Страница 84 - Меры безопасности при обслуживании и ремонте
84 Версия 2.2 • отсутствие утечек; • затяжки крепёжных элементов и элементов конструкции; • все электрические кабели и контакты на исправность и безопасность; • работоспособность предохранительных устройств, наличие грязи и т.п. • все элементы конструкции находятся в рабочем состоянии, без износа. 1...
Страница 86 - Технические данные
86 Версия 2.2 2. Технические данные Несоблюдение данных инструкций, использование неоригинальных запчастей, отсутствие гарантийного талона может привести к прекращению действия гарантии. 2.1 Технические данные Ар тику л Модель Мощность (кВт) Рабочее давление (bar) Производи- т ельность (м³/мин) Эле ...
Страница 91 - Система регулировки
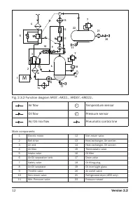
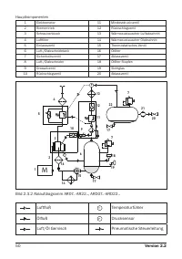
91 COMPRAG Компрессор воздушный винтовой A-Серия 2.5 Система регулировки Рис. 2.5 Система регулировки Компрессор оборудован контроллером t-Log, который в автоматическом режиме отслеживает расход потребителем воздуха. Разгрузка: Когда расход воздуха потребителем меньше, чем производительность компрес...
Страница 92 - Схема электрическая принципиальная
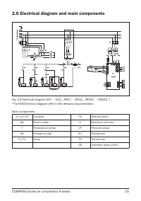
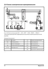
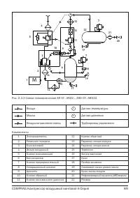
92 Версия 2.2 2.6 Схема электрическая принципиальная Основные компоненты К1, K2, К3 Контактор YA Клапан электромагнитный М1 Электродвигатель R Блок управления Т Датчик температуры I/P Датчик давления SB Кнопка экстренной остановки CT1 Трансформатор тока F1, F2 Предохранитель TR Трансформатор QS Выкл...
Страница 93 - Ввод в эксплуатацию; Такелажные работы
93 COMPRAG Компрессор воздушный винтовой A-Серия 3. Ввод в эксплуатацию 3.1 Такелажные работы Присутствие на изделии вмятин, сколов и прочих повреждений может привести к прекращению действия гарантии. Проверьте визуально отсутствие повреждения упаковки, если повреждений нет, поставьте блок рядом с в...
Страница 94 - Габаритные размеры
94 Версия 2.2 Модель A, мм B, мм C, мм D, мм G, мм AR07.. / ARD07.. 100 383 185 92 900 AR11../ ARD11.. 130 202 AR15../ ARD15.. AR18../ ARD18.. 135 302 1000 AR22../ ARD22.. 3.2 Габаритные размеры С G A Рис. 3.1.2 Схема для такелажных работ AR07..-AR22, ARD07..-ARD22. L D H Рис. 3.2.1 Размеры компресс...
Страница 96 - Подготовка помещения
96 Версия 2.2 3.3 Подготовка помещения 1500 1500 1500 1500 1500 2 1 Рис. 3.3.1 Схема установки компрессора A07.. – A22. 1500 1500 2500 1500 2500 2 1 Рис. 3.3.2 Схема установки компрессора AR07..-AR22, ARD07..-ARD22. 1. Забор воздуха компрессором 2. Выход воздуха из компрессора 1. Забор воздуха компр...
Страница 97 - Подсоединение к линии сжатого воздуха
97 COMPRAG Компрессор воздушный винтовой A-Серия Минимальные требования для установки: • Выберите чистое не запылённое и сухое помещение, защищённое от атмосферных осадков. • В помещении пол должен быть ровный, горизонтальный и выдерживать вес компрессора. Если компрессор не закреплён к полу, угол о...
Страница 98 - Подключение к электропитанию
98 Версия 2.2 3.5 Подключение к электропитанию Компрессор не комплектуется кабелем питания. Сечение кабеля необходимо подобрать в соответствии с потребляемой мощностью компрессора (смотри идентификационную табличку на корпусе). A05.. A07.. A11.. A15.. A18.. A22.. Материал кабеля медь. Сечение жилы к...
Страница 99 - Панель управления
99 COMPRAG Компрессор воздушный винтовой A-Серия 3 2 4 Рис. 3.5.2 Подключение к электропитаниюПодключите силовой кабель согласно электрической схеме. Смотри пункт 2.6. Для заземления используйте болт позиции 3. 4. Эксплуатация К эксплуатации компрессора допускается только квалифицированный персонал ...
Страница 107 - Выключение компрессора
107 COMPRAG Компрессор воздушный винтовой A-Серия ПРЕДУПР: 0110h Приближается время замены воздушного фильтра СКОРО ВОЗД. ФИЛ ПРЕДУПР: 0110h Приближается время замены масла СКОРО ЗАМ МАСЛА ПРЕДУПР: 0110h Приближается время замены масляного сепаратора СКОРО СЕПАРАТОР 4.3 Пуск компрессора Каждый раз п...
Страница 108 - Настройка и сервисное обслуживание; График технического обслуживания
108 Версия 2.2 5. Настройка и сервисное обслуживание 5.1 График технического обслуживания Еж едневно Еж емесячно Еж ег одно Интервал в моточасах TO-1 TO-2 TO-3 TO-2 500 2000 4000 6000 Уровень масла Проверка/ долить Масло компрессора Замена Замена Замена Замена Фильтр воздушный Очистка Замена Замена ...
Страница 109 - Проверка уровня масла
109 COMPRAG Компрессор воздушный винтовой A-Серия 5.2 Проверка уровня масла Проверка уровня масла является ежедневной процедурой. Перед проверкой выключите компрессор. Уровень масла проверяется через смотровой глазок (1), расположенный непосредственно на баке-сепараторе. Масло должно визуально просм...
Страница 110 - Проверка приводных ремней
110 Версия 2.2 Рис. 5.3 Проверка приводных ремней Проверка ремней является ежемесячной процедурой. Перед проверкой выключите компрессор и отключите его от питания. Снимите левую панель. Визуально продиагностируйте ремни на следы износа, трещин, деформаций и т.п. При наличии представленных выше дефек...
Страница 111 - Замена масла и масляного фильтра
111 COMPRAG Компрессор воздушный винтовой A-Серия 5.4 Замена масла и масляного фильтра 2 1 Рис. 5.4.1 Замена масла 1 Рис. 5.4.2 Замена масляного фильтра Перед заменой масла выключите компрессор и отключите его от питания. Снимите лицевую панель и открутите пробку заливной горловины (2) на один оборо...
Страница 113 - Замена сепарационного элемента
113 COMPRAG Компрессор воздушный винтовой A-Серия 1 Рис. 5.8 Очистка радиатора 1 Рис. 5.7 Замена сепарационного элемента 5.7 Замена сепарационного элемента Перед заменой сепарационного элемента выключите компрессор и отключите его от питания. Cнимите правую панель. Аккуратно открутите сепарационный ...
Страница 114 - Устранение неисправностей; Возможные неисправности
114 Версия 2.2 5.9 Проверка всасывающего клапана Для проведения проверки всасывающего клапана, снимите воздушный фильтр как показано в пункте 5.5. Далее откройте рукой шиберную заслонку, убедитесь в плавности ее хода и возможности полного открытия. В случае заедания или неполного хода заслонки замен...
Страница 115 - Хранение и утилизация
115 COMPRAG Компрессор воздушный винтовой A-Серия Компрессор перегревается Недостаточная вентиляция помещения, в котором установлен компрессор Увеличьте циркуляцию воздуха Слишком низкий уровень масла Долейте масло (п. 5.2). Загрязнен радиатор Продуйте радиатор сжатым воздухом (п. 5.8) Срабатывает п...