Страница 75 - COMPRAG Компрессор воздушный винтовой F-Серия; Содержание
75 COMPRAG Компрессор воздушный винтовой F-Серия Содержание 1 Правила техники безопасности 1.1 Символы, использованные в инструкции 1.2 Общие меры безопасности 1.3 Меры безопасности при вводе в эксплуатацию 1.4 Меры безопасности при эксплуатации 1.5 Меры безопасности при обслуживании и ремонте 2 Уст...
Страница 76 - Правила техники безопасности; Общие правила безопасности
76 Версия 1.4 1. Правила техники безопасности 1.1 Символы, используемые в инструкции Опасно для жизни Предупреждение Внимание 1.2 Общие правила безопасности Вся ответственность за травмы или повреждения, полученные вследствие несоблюдения правил техники безопасности при установке, эксплуатации или о...
Страница 77 - Меры безопасности при вводе в эксплуатацию
77 COMPRAG Компрессор воздушный винтовой F-Серия 4. Сжатый воздух непосредственно после компрессора может содержать масла и углекислый газ и не является пригодным для дыхания! Необходимо провести очистку сжатого воздуха до класса чистоты воздуха пригодного для дыхания, соответствующего нормам местно...
Страница 78 - Меры безопасности при эксплуатации
78 Версия 1.4 сигнализировать об этом: ВНИМАНИЕ: Эта машина управляется дистанционно и может начать работу без предупреждения! Оператор, использующий дистанционный путь управления оборудованием, должен убедиться, что с изделием не проводится в этот момент никаких монтажных и прочих работ. После дист...
Страница 79 - Меры безопасности при обслуживании и ремонте
79 COMPRAG Компрессор воздушный винтовой F-Серия В некоторых типах оборудования открытие дверей или снятие панелей во время роботы может привести к его перегреву. 6. Персонал, находящийся в условиях или помещении где уровень звукового давления достигает или превышает значение 90 дБ (A), должен испол...
Страница 81 - Технические данные
81 COMPRAG Компрессор воздушный винтовой F-Серия 2. Технические данные 2.1 Технические данные Ар тику л Модель Мощность (кВт) Рабочее давление (bar) Производи- т ельность (м³/мин) Эле кт ро - пит ание (фаз а/В/Г ц) Щум (dB) Объём ресивера (л) Наличие осушит еля RDX -Серия* Резьбовое подсоеди- нение ...
Страница 85 - Система регулировки
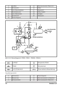
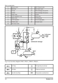
85 COMPRAG Компрессор воздушный винтовой F-Серия 2.4 Принцип действия (Смотри рис. 2.3.1 и 2.3.2) Воздух: Очищенный при помощи воздушного фильтра (4) воздух, проходя через всасывающий клапан (5), попадает в блок винтовой (3). Одновременно с поступающим для охлаждения и смазки маслом, воздух сжимаетс...
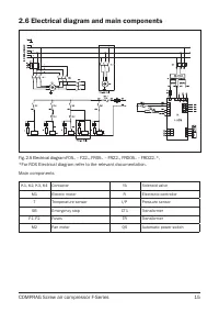
Страница 86 - Схема электрическая принципиальная
86 Версия 1.4 (2) подает сигнал на электромагнитный клапан (3), клапан открывается, давлением воздуха из бака сепаратора (4) закрывает заслонку (5) всасывающего клапана (1), одновременно происходит разгрузка пневмосистемы компрессора через дроссель. Загрузка: С увеличением потребления воздуха, давле...
Страница 87 - Ввод в эксплуатацию; Такелажные работы
87 COMPRAG Компрессор воздушный винтовой F-Серия 3. Ввод в эксплуатацию 3.1 Такелажные работы Присутствие на изделии вмятин, сколов и прочих повреждений может привести к прекращению действия гарантии. Проверьте визуально отсутствие повреждения упаковки, если повреждений нет, поставьте блок рядом с в...
Страница 88 - Габаритные размеры
88 Версия 1.4 Модель A, мм B, мм C, мм D, мм G, мм FR05.. / FRD05. 100 383 185 92 900 FR07.. / FRD07.. FR11../ FRD11.. 130 202 FR15../ FRD15..FR18../ FRD18.. 135 302 1000 FR22../ FRD22.. 3.2 Габаритные размеры G A C Рис. 3.1.2. Схема для такелажных работ FR05..-FR22, FRD05..-FRD22. D L H Рис. 3.2.1....
Страница 90 - Подготовка помещения
90 Версия 1.4 3.3 Подготовка помещения 1500 1500 1500 1500 1500 2 1 Рис. 3.3.1. Схема установки компрессора F05.. – F22. 1500 1500 2500 2500 1500 1 2 Рис. 3.3.2. Схема установки компрессора FR05..-FR22, FRD05..-FRD22. 1. Забор воздуха компрессором 2. Выход воздуха из компрессора 1. Забор воздуха ком...
Страница 91 - Подсоединение к линии сжатого воздуха
91 COMPRAG Компрессор воздушный винтовой F-Серия Минимальные требования для установки: • Выберите чистое не запылённое и сухое помещение, защищённое от атмосферных осадков. • В помещении пол должен быть ровный, горизонтальный и выдерживать вес компрессора. Если компрессор не закреплён к полу, угол о...
Страница 92 - Подключение к электропитанию
92 Версия 1.4 3.5 Подключение к электропитанию Местные правила остаются применимы, если они более строгие, чем приведенные ниже значения. Возможно придется использовать кабели с большим сечением, чем те, которые указаны. 1 2 Рис. 3.5.1. Подвод силового кабеля Приведенное сечение кабеля применимо при...
Страница 93 - Панель управления
93 COMPRAG Компрессор воздушный винтовой F-Серия 3 Рис. 3.5.2. Подключение к электропитанию Подключите силовой кабель согласно электрической схеме. Смотри пункт 2.6. Для заземления используйте болт позиции 3. 4. Эксплуатация К эксплуатации компрессора допускается только квалифицированный персонал 4....
Страница 102 - Выключение компрессора; Настройка и сервисное обслуживание; График технического обслуживания
102 Версия 1.4 4.3 Пуск компрессора Каждый раз перед запуском компрессора проверьте уровень масла в баке-сепараторе. При низком уровне – долейте масло Подайте напряжение. Откройте выпускной шаровый кран. Нажмите кнопку ”Пуск” на панели управления контроллера. Компрессор запустится. Контроллер будет ...
Страница 103 - Проверка уровня масла; Проверка приводных ремней
103 COMPRAG Компрессор воздушный винтовой F-Серия 5.2 Проверка уровня масла 1 Рис. 5.2. Проверка уровня масла Проверка уровня масла является ежедневной процедурой. Перед проверкой выключите компрессор. Снимите правую крышку. Уровень масла проверяется через смотровой глазок (1), расположенный непосре...
Страница 104 - Замена масла и масляного фильтра
104 Версия 1.4 Модель Рабочее давление, Бар Натяжения, Н F5,5, FR5, FRD5.5, F07, FR07, FRD07 8 300 10 300 13 400 F11, FR11, FRD11 8 250 10 250 13 300 F15, FR15, FRD15 8 250 10 300 13 300 F18, FR18, FRD18 8 250 10 300 13 300 F22, FR22, FRD22 8 400 10 450 13 500 5.4 Замена масла и масляного фильтра 1 ...
Страница 105 - Замена воздушного фильтра
105 COMPRAG Компрессор воздушный винтовой F-Серия Перед заменой масла выключите компрессор и отключите его от питания. Снимите правую панель и открутите пробку заливной горловины (2) на один оборот, чтобы стравить оставшееся давление, если таковое присутствует. Открутите пробку (2) и пробку сливного...
Страница 107 - Очистка радиатора; Проверка всасывающего клапана
107 COMPRAG Компрессор воздушный винтовой F-Серия 5.8 Очистка радиатора 1 Рис. 5.8. Очистка радиатора Для доступа к радиатору (1) снимите лицевую или правую панели. Старайтесь регулярно чистить радиатор для поддержания эффективного охлаждения. Удалите любые частицы грязи из радиа-тора при помощи вол...
Страница 108 - Устранение неисправностей; Возможные неисправности; Хранение и утилизация
108 Версия 1.4 6. Устранение неисправностей 6.1 Возможные неисправности Проблема Возможная причина Корректирующие действия Компрессор запускается с задержкой. Электродвигатель медленно набирает скорость Ремни перетянуты Обеспечьте ремням соответствующие натяжение. Смотри п. 5.3. Густое масло Заменит...