ZOTA Econom 18 - инструкции и руководства
Котел ZOTA Econom 18 - инструкции пользователя по применению, эксплуатации и установке на русском языке читайте онлайн в формате pdf
Инструкции:
Инструкция по эксплуатации ZOTA Econom 18
1
2
3
4
5
6
7
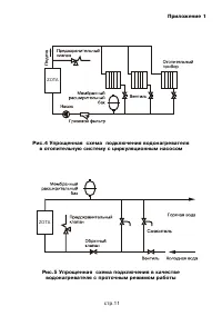
8
9
10
11
12
13
14
15
ZOTA Котлы Инструкции
-
ZOTA Smart 12
Инструкция по эксплуатации
-
ZOTA Smart 15
Инструкция по эксплуатации
-
ZOTA Smart 18
Инструкция по эксплуатации
-
ZOTA Smart 21
Инструкция по эксплуатации
-
ZOTA Smart 24
Инструкция по эксплуатации
-
ZOTA Smart 27
Инструкция по эксплуатации
-
ZOTA Smart 30
Инструкция по эксплуатации
-
ZOTA Smart 33
Инструкция по эксплуатации
-
ZOTA Smart 36
Инструкция по эксплуатации
-
ZOTA Smart 4.5
Инструкция по эксплуатации
-
ZOTA Smart 6
Инструкция по эксплуатации
-
ZOTA Smart 7.5
Инструкция по эксплуатации
-
ZOTA Smart 9
Инструкция по эксплуатации
-
ZOTA Smart SE-12
Инструкция по эксплуатации
-
ZOTA Smart SE-18
Инструкция по эксплуатации
-
ZOTA Smart SE-9
Инструкция по эксплуатации
-
ZOTA Тополь - ВК 16 TP
Инструкция по эксплуатации
-
ZOTA Тополь - ВК 22 TP
Инструкция по эксплуатации
-
ZOTA MAGNA 35
Инструкция по эксплуатации
-
ZOTA MAGNA 45
Инструкция по эксплуатации