ZOTA Smart 9 - Инструкция по эксплуатации

ZOTA Smart 9

Котел ZOTA Smart 9 - инструкция пользователя по применению, эксплуатации и установке на русском языке. Мы надеемся, она поможет вам решить возникшие у вас вопросы при эксплуатации техники.

Если остались дополнительные вопросы — свяжитесь с нами через контактную форму.

1 Страница 1
2 Страница 2
3 Страница 3
4 Страница 4
5 Страница 5
6 Страница 6
7 Страница 7
8 Страница 8
9 Страница 9
10 Страница 10
11 Страница 11
12 Страница 12
13 Страница 13
14 Страница 14
15 Страница 15
16 Страница 16
17 Страница 17
18 Страница 18
19 Страница 19
20 Страница 20
21 Страница 21
22 Страница 22
23 Страница 23
24 Страница 24
25 Страница 25
26 Страница 26
27 Страница 27
28 Страница 28
29 Страница 29
30 Страница 30
31 Страница 31
32 Страница 32
33 Страница 33
34 Страница 34
35 Страница 35
36 Страница 36
37 Страница 37
38 Страница 38
39 Страница 39
40 Страница 40
Страница: / 40

Содержание:

  • Страница 4 – ОБЩИЕ СВЕДЕНИЯ ОБ ЭЛЕКТРОВОДОНАГРЕВАТЕЛЕ; рабочий день - выходной
  • Страница 5 – Таблица 1; ZOTA
  • Страница 12 – ВОЗДУХА; ОПИСАНИЕ МЕНЮ УПРАВЛЕНИЯ ВОДОНАГРЕВАТЕЛЕМ
  • Страница 21 – ПРАВИЛА ЭКСПЛУАТАÖИИ И ТЕХНИЧЕСКОЕ ОБСЛУЖИВАНИЕ
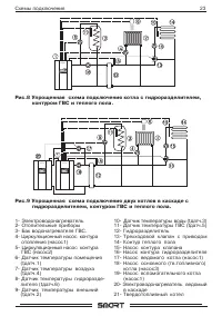
  • Страница 24 – Схåмы поäêлючåнèÿ; с гидроразделителем.
  • Страница 30 – Приложение 4
Загрузка инструкции

"Загрузка инструкции" означает, что нужно подождать пока файл загрузится и можно будет его читать онлайн. Некоторые инструкции очень большие и время их появления зависит от вашей скорости интернета.

Краткое содержание

Страница 4 - ОБЩИЕ СВЕДЕНИЯ ОБ ЭЛЕКТРОВОДОНАГРЕВАТЕЛЕ; рабочий день - выходной

2 1. ОБЩИЕ СВЕДЕНИЯ ОБ ЭЛЕКТРОВОДОНАГРЕВАТЕЛЕ 1.1.Элåêтрèчåсêèй êотåл воäогрåйный ZOTA Smart , äàлåå элåêтровоäонà- грåвàтåль прåäнàзнàчåн äлÿ обогрåвà жèлых è проèзвоäствåнных помåщåнèй à тàêжå нàгрåвà воäы äлÿ тåхнèчåсêèх öåлåй. Элåêтровоäонàгрåвàтåль äолжåн быть поäêлючåн ê àвтономной сèстåмå ото...

Страница 5 - Таблица 1; ZOTA

3 1.10. Возможно èспользовàнèå êотлà êàê вспомогàтåльного вмåстå с основ- ным (нàпрèмåр твåрäотоплèвным) с упрàвлåнèåм нàсосàмè обоèх êонтуров. 1.11.Элåêтровоäонàгрåвàтåль прåäнàзнàчåн äлÿ рàботы в слåäующèх условèÿх: •рàбочàÿ тåмпåрàтурà оêружàющåй срåäы от 1 о С äо 30 о С; •относèтåльнàÿ влàжность...

Страница 12 - ВОЗДУХА; ОПИСАНИЕ МЕНЮ УПРАВЛЕНИЯ ВОДОНАГРЕВАТЕЛЕМ

10 êотåл пåрåхоäèт в рàбочèй рåжèм. Послå пåрå- хоäà в рàбочèй рåжèм поÿвлÿåтсÿ основной эêрàн, êоторый отобрàжàåт тåêущèå пàрàмåтры рàботы êотлà: •тåмпåрàтуру возäухà в помåщåнèè è нà улèöå, тåмпåрàтуру воäы в сèстåмå отоплåнèÿ, êолèчåство вêлючåнных ступåнåй è тåêущую мощность, тåêущåå врåмÿ è äàт...

Характеристики

Другие модели - Котлы ZOTA

Все котлы ZOTA