Страница 2 - Руководство по эксплуатации и монтажу. Технический паспорт; многолетний опыт и профессионализм при изготовлении продукции.; Поздравляем Вас с приобретением; Внешний вид изделий или отдельных компонентов может отличаться; Филиал АО «НПО» Тепломаш» в Москве; Оптовые и розничные продажи
2 Руководство по эксплуатации и монтажу. Технический паспорт Завод НПО «Тепломаш» старается всегда удовлетворять запросы своих клиентов, используя многолетний опыт и профессионализм при изготовлении продукции. Для того, чтобы Вам проще было научиться работать с приобретённым изделием, и чтобы Вы смо...
Страница 3 - Серия 600 Колонны прямоточные с электрическим источником тепла; Содержание
Серия 600 Колонны прямоточные с электрическим источником тепла 3 Содержание МЕРЫ БЕЗОПАСНОСТИ ........................................................................................................................ 4 Места для установки ..................................................................
Страница 4 - ОПАСНО; МЕРЫ БЕЗОПАСНОСТИ
4 Руководство по эксплуатации и монтажу. Технический паспорт МЕРЫ БЕЗОПАСНОСТИ Внимательно прочитайте меры безопасности перед установкой и подключением изделия. После завершения монтажа во время пусконаладочной операции убедитесь, что изделие работает должным образом. Проинструктируйте обслуживающий...
Страница 5 - за советом и информацией.; ВНИМАНИЕ; в технических характеристиках.; Не устанавливайте завесу в следующих местах:; г внутри рефрижератора или другого холодильного оборудования; ПРЕДУПРЕЖДЕНИЕ; Места для установки
Серия 600 Колонны прямоточные с электрическим источником тепла 5 МЕРЫ БЕЗОПАСНОСТИ • Не оставляйте без присмотра детей или людей со сложностями в передвижении вблизи работающей завесы. • Не пытайтесь самостоятельно ремонтировать, перемещать, модифицировать или переустанавливать завесу, так как непра...
Страница 6 - Срок службы завесы составляет не менее 5 лет; Шум и вибрация
6 Руководство по эксплуатации и монтажу. Технический паспорт МЕРЫ БЕЗОПАСНОСТИ ■ Основными источниками шума завесы служат вентиляторы. Аэродинамический шум, производимый вентиляторами, не является следствием неправильной работы изделия. При выборе типа и модели завесы следует ориентироваться на акус...
Страница 7 - Идентификатор продукции; Маркировка воздушно-тепловых завес; МАРКИРОВКА И ЗНАКИ; Серийный номер
Серия 600 Колонны прямоточные с электрическим источником тепла 7 МАРКИРОВКА И ЗНАКИ Каждое изделие продукции Тепломаш ® маркируется фирменной табличкой, позволяющей отличить оригинальную продукцию по индексу модели, серийному номеру и артикулу. На нашем сайте www.teplomash.ru реализован поиск моделе...
Страница 8 - Знаки нанесенные на изделие:; Предупреждающие знаки
8 Руководство по эксплуатации и монтажу. Технический паспорт МАРКИРОВКА И ЗНАКИ Знак Обозначение Примечание ТМ990000 Осторожно! Электрическое напряжение Опасность поражения электрическим током ТМ990001 Защитное заземление Указывает на заземлённое оборудование или место (точку) заземления ТМ990002 Не...
Страница 9 - Обязательный комплект поставки; КОМПЛЕКТНОСТЬ
Серия 600 Колонны прямоточные с электрическим источником тепла 9 КОМПЛЕКТНОСТЬ Обязательный комплект поставки КОМПЛЕКТНОСТЬ Номер Наименование Количество 1 Воздушно-тепловая завеса «Колонна» с электрическим источником тепла -1 шт 2 Кабель управления 7*0,5мм 2 Подключен на заводе-изготовителе 1,8 – 3...
Страница 10 - ТЕХНИЧЕСКИЕ ХАРАКТЕРИСТИКИ
10 Руководство по эксплуатации и монтажу. Технический паспорт ТЕХНИЧЕСКИЕ ХАРАКТЕРИСТИКИ ТЕХНИЧЕСКИЕ ХАРАКТЕРИСТИКИ МОДЕЛЬ КЭВ 12П6047Е 18П6047Е 24П6047Е Артикул 126073 126074 126075 Серия 600 «Колонны» (H=2060, Ø 495) ОСНОВНЫЕ ПОКАЗАТЕЛИ Номинальная тепловая мощность * 1 I - ступень / II - ступень ...
Страница 16 - Функциональные возможности:; НАЗНАЧЕНИЕ И УСТРОЙСТВО; Назначение и функции
16 Руководство по эксплуатации и монтажу. Технический паспорт НАЗНАЧЕНИЕ И УСТРОЙСТВО Воздушно-тепловые завесы серии 600 «Колонны» с электрическим источником тепла, далее по тексту завесы, предназначены для защиты рабочих зон общественных и административных зданий от прямого контакта с наружным возд...
Страница 17 - не снабжены самовозвратным механизмом.; Аварийное отключение нагревателей
Серия 600 Колонны прямоточные с электрическим источником тепла 17 НАЗНАЧЕНИЕ И УСТРОЙСТВО Конструкция воздушно-тепловых завес состоит из нескольких вентиляторных блоков, а их количество зависит от высоты и модели завесы. Высота завес до 2,1 метра включают два вентиляторных блока, а 2,3 и 3 метра - т...
Страница 18 - Принудительное включение вентилятора
18 Руководство по эксплуатации и монтажу. Технический паспорт НАЗНАЧЕНИЕ И УСТРОЙСТВО При аварийном отключении электроэнергии или отключении питания с силового щита потребителя, устройство принудительного включения вентилятора работать не будет. В таких условиях возможно срабатывание аварийного терм...
Страница 19 - Проводной пульт HL18 с электронным термостатом; находится внутри упаковочной коробки.; Пульт HL18 с электронным термостатом; УПРАВЛЕНИЕ
Серия 600 Колонны прямоточные с электрическим источником тепла 19 УПРАВЛЕНИЕ ВКЛ / ВЫКЛ : Прикоснитесь к полю POWER, чтобы включить или выключить завесу. При выключении завесы заданные режимы записываются в память (ЭСППЗУ) пульта. ВКЛ / ВЫКЛ : Нажмите на кнопку, чтобы включить или выключить завесу и...
Страница 20 - Панель дисплея; Управление завесой
20 Руководство по эксплуатации и монтажу. Технический паспорт УПРАВЛЕНИЕ Панель дисплея Область цифрового дисплея: В данной области отображается текущая температура в помещении или заданная температура – Set To . Единица измерения: В данной области отображается выбранная шкала температур ° С – Цельс...
Страница 21 - Установка заданной температуры:; SYSTEM; Активация режима мощности:; При нажатии кнопок на пульте
Серия 600 Колонны прямоточные с электрическим источником тепла 21 УПРАВЛЕНИЕ Установка заданной температуры: • В нормальном режиме прикоснитесь к полю пульта HL18 или нажмите на кнопки пульта ДУ. • После нажатия, текущая температура в помещении сменится на заданную (Set To). Выберете желаемую темпер...
Страница 22 - Установка/снятие защиты от низких температур:; Установка параметров пульта
22 Руководство по эксплуатации и монтажу. Технический паспорт УПРАВЛЕНИЕ • В том случае, если при активной первой ступени нагрева недостаточно мощности или необходимо достичь заданную температуру (Set To) в короткий срок, необходимо активировать вторую ступень нагрева. Номер параметра Название Значе...
Страница 23 - Выбор единицы измерения температуры С; Коды ошибок пульта; Разъём КВ
Серия 600 Колонны прямоточные с электрическим источником тепла 23 УПРАВЛЕНИЕ Выбор единицы измерения температуры С ° / F ° : • В нормальном режиме прикоснитесь к полю SYSTEM пульта HL18 и удерживайте палец в течении 5-ти секунд. На дисплее отобразится меню параметров. • Выберите номер параметра 02 –...
Страница 24 - дублирующие провода от кабеля управления.
24 Руководство по эксплуатации и монтажу. Технический паспорт УПРАВЛЕНИЕ PCB-AC КВ КВ ТЗЗ/ ПКП ТЗЗ/ ПКП ПУЛЬТ ПУЛЬТ НИЖНИЕ ДУБЛИРУЮЩИЕ КОЛОДКИ НИЖНИЕ ДУБЛИРУЮЩИЕ КОЛОДКИ ПУЛЬТ HL18 Каб ель управ ления ( Master) N1 N1 N1 N1 N1 N1 N N 1 1 2 2 5 5 6 6 7 7 L L КВ-2 КВ-2 ТЗЗ-3 ТЗЗ-3 ж/з ж/з ж/з коричн. к...
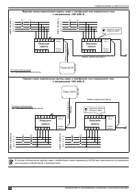
Страница 25 - Схема подключения группы завес; люка завесы установить резиновую втулку или кабельный ввод.; Управление группой
Серия 600 Колонны прямоточные с электрическим источником тепла 25 УПРАВЛЕНИЕ Управлять группой завес (синхронно с одной точки) возможно одним пультом HL18. Количество подключаемых завес к одному пульту, имеющих коммутационную плату PCB-AC, не ограничено. PCB-AC Пульт HL18 Обозначение клемм Цвет пров...
Страница 26 - • Контакты КВ замкнуты; срабатывания КВ или выключатся, если они были выключены.; Схема подключения концевого выключателя к группе завес; Подключение концевого выключателя
26 Руководство по эксплуатации и монтажу. Технический паспорт УПРАВЛЕНИЕ Концевой выключатель (КВ) с нормально разомкнутым контактом служит для формирования и передачи электрического сигнала (220В 50Гц) завесе или группе завес, задающего определённую логику работы: • Контакты КВ замкнуты . Независим...
Страница 27 - Схема подключения ПКП к группе завес; поставлено за отдельную плату по желанию заказчика.; Наименование оборудования может; Опционное оборудование
Серия 600 Колонны прямоточные с электрическим источником тепла 27 УПРАВЛЕНИЕ Схема подключения ПКП к группе завес ПКП ЗАВЕСА ЗАВЕСА ЗАВЕСА Ведущий П1 П1 П1 П1 П2 П2 П2 П2 Ведомый Ведомый Master Slave Slave ~220 В 50Гц Перемычку удалить с ведомой и ведущих завес! N.C. 1 1 1 1 2 2 2 2 ТМ310262 Опционн...
Страница 28 - МОНТАЖ, ПОДКЛЮЧЕНИЕ И ОБСЛУЖИВАНИЕ ЗАВЕСЫ; МОНТАЖ; Габаритные и установочные размеры; Вид сверху
28 Руководство по эксплуатации и монтажу. Технический паспорт МОНТАЖ H D1 D МОНТАЖ, ПОДКЛЮЧЕНИЕ И ОБСЛУЖИВАНИЕ ЗАВЕСЫ ДОЛЖЕН ПРОИЗВОДИТЬ СПЕЦИАЛЬНО ПОДГОТОВЛЕННЫЙ ПЕРСОНАЛ ИЛИ УПОЛНОМОЧЕННАЯ ОРГАНИЗАЦИЯ! ⚠ ВНИМАНИЕ МОНТАЖ Габаритные и установочные размеры ТМ310219 ТМ310221 ТМ310222 ТМ310220 воздухов...
Страница 29 - Установка на основание завесы; max h; Основные этапы монтажа:
Серия 600 Колонны прямоточные с электрическим источником тепла 29 МОНТАЖ Особенности монтажа: Монтаж завесы производится внутри помещения как с боковой стороны, так и с двух сторон проёма. Ширина и эффективная длина струи должны соответствовать размерам дверного проёма или расчётам проекта. Проводно...
Страница 30 - используется двухполюсный и двухполюсное УЗО.; ПОДКЛЮЧЕНИЕ К ЭЛЕКТРОСЕТИ; Защитные устройства
30 Руководство по эксплуатации и монтажу. Технический паспорт ПОДКЛЮЧЕНИЕ К ЭЛЕКТРОСЕТИ МОНТАЖ, ПОДКЛЮЧЕНИЕ И ОБСЛУЖИВАНИЕ ЗАВЕСЫ ДОЛЖЕН ПРОИЗВОДИТЬ СПЕЦИАЛЬНО ПОДГОТОВЛЕННЫЙ ПЕРСОНАЛ ИЛИ УПОЛНОМОЧЕННАЯ ОРГАНИЗАЦИЯ! ⚠ ВНИМАНИЕ Устройство защитного отключения (УЗО) в цепи питания завес применяется дл...
Страница 31 - Схема подключения к электросети; Подключение может осуществляться как сверху, так и снизу завесы.; Верхний монтажный люк завесы; PE
Серия 600 Колонны прямоточные с электрическим источником тепла 31 ПОДКЛЮЧЕНИЕ К ЭЛЕКТРОСЕТИ Схема подключения к электросети Питание завес осуществляется от электросети переменного тока с номинальным напряжением ~380 (400) В. Подключение может осуществляться как сверху, так и снизу завесы. Основные э...
Страница 32 - или нижнего подключения к электросети.
32 Руководство по эксплуатации и монтажу. Технический паспорт ПОДКЛЮЧЕНИЕ К ЭЛЕКТРОСЕТИ Верхняя схема подключения группы завес к трёхфазной сети переменного тока с напряжением ~380 (400) В PE PE PE PE L1 L1 L1 L1 L2 L2 L2 L2 L3 L3 L3 L3 N N N N N3 N3 N4 N4 Ведущая завеса Ведомая завеса PCB-AC PCB-AC...
Страница 33 - данной модели завесы.; Цепь питания Х2; Цепь питания Х2
Серия 600 Колонны прямоточные с электрическим источником тепла 33 ПОДКЛЮЧЕНИЕ К ЭЛЕКТРОСЕТИ Особенности подключения КЭВ-36П6044Е, КЭВ-36П6045Е, КЭВ-48П6045Е, КЭВ-36П6046Е, КЭВ-54П6046Е, КЭВ-36П6049Е: Питание завес КЭВ-36П6044Е, КЭВ-36П6045Е, КЭВ-48П6045Е, КЭВ-36П6046Е, КЭВ-54П6046Е, КЭВ-36П6049Е осу...
Страница 34 - Ведущая завеса
34 Руководство по эксплуатации и монтажу. Технический паспорт ПОДКЛЮЧЕНИЕ К ЭЛЕКТРОСЕТИ Верхняя схема подключения группы завес с двумя выходами питания к трёхфазной сети переменного тока с напряжением ~380 (400) В PE PE PE PE L1 L1 L1 L1 L1 L1 L1 L1 L2 L2 L2 L2 L2 L2 L2 L2 L3 L3 L3 L3 L3 L3 L3 L3 N ...
Страница 35 - Транспортные повреждения:; некомплекта незамедлительно свяжитесь с вашим продавцом.; Безопасность при транспортировке:; от внешних воздействий; Перед включением выполнить следующие проверки:; табличным данным завесы; Проверка безопасности; ВВОД В ЭКСПЛУАТАЦИЮ; Пробный пуск; ТРАНСПОРТИРОВКА
Серия 600 Колонны прямоточные с электрическим источником тепла 35 ВВОД В ЭКСПЛУАТАЦИЮ Транспортные повреждения: Сразу в присутствии доставившего представителя транспортного предприятия проверьте поставку на отсутствие повреждений и полноту (см. раздел «Комплектность»). В случае обнаружения транспорт...
Страница 36 - Перечень работ по техническому обслуживанию:; УХОД И ТЕХНИЧЕСКОЕ ОБСЛУЖИВАНИЕ; Периодичность технического обслуживания; остальные панели изделия.
36 Руководство по эксплуатации и монтажу. Технический паспорт УХОД И ТЕХНИЧЕСКОЕ ОБСЛУЖИВАНИЕ МОНТАЖ, ПОДКЛЮЧЕНИЕ И ОБСЛУЖИВАНИЕ ЗАВЕСЫ ДОЛЖЕН ПРОИЗВОДИТЬ СПЕЦИАЛЬНО ПОДГОТОВЛЕННЫЙ ПЕРСОНАЛ ИЛИ УПОЛНОМОЧЕННАЯ ОРГАНИЗАЦИЯ! ⚠ ВНИМАНИЕ Периодичность проведения технического обслуживания завесы устанавли...
Страница 37 - При снятии панели необходимо отвернуть винты по
Серия 600 Колонны прямоточные с электрическим источником тепла 37 УХОД И ТЕХНИЧЕСКОЕ ОБСЛУЖИВАНИЕ При снятии панели необходимо отвернуть винты по периметру, используя отвертку или биту с крестовым наконечником. В случае необходимости, извлеките остальные съёмные панели изделия, открутив винты. ТМ310...
Страница 38 - Проблема; Устранение неисправностей
38 Руководство по эксплуатации и монтажу. Технический паспорт УХОД И ТЕХНИЧЕСКОЕ ОБСЛУЖИВАНИЕ Проблема Признак Возможная причина Устранение Завеса не включается • не работает проводной пульт управления • Отсутствие питания переменного тока • Проверьте проводку в соединении с клеммной колодкой завесы...
Страница 39 - Страна происхождения товара: Российская Федерация; СВЕДЕНИЯ О СЕРТИФИКАЦИИ; AC
Серия 600 Колонны прямоточные с электрическим источником тепла 39 СВЕДЕНИЯ О СЕРТИФИКАЦИИ Товар сертифицирован на территории государств-членов Таможенного союза (ТС) в составе Евразийского экономического союза (ЕАЭС). Соответствует требованиям: ТР ТС 004/2001 «О безопасности низковольтного оборудова...
Страница 40 - Изготовитель: АО «НПО «Тепломаш»; Печатное издание доступно в электронном формате PDF.; Произведено в Российской Федерации
Изготовитель: АО «НПО «Тепломаш» 195279, Санкт-Петербург, шоссе Революции, д.90, лит. А Отдел продаж: +7 (812) 301-99-40 root@teplomash.ru; www.teplomash.ru Печатное издание доступно в электронном формате PDF. QR-код Произведено в Российской Федерации 600EKL0618R0119-1 © 2019, АО «НПО «Тепломаш». Вс...